Этил спиртінің құрамы


Жоспар
Кіріспе
Тамақ өнеркәсібінде спиртті арақ-шарап өндірісінде, тамақ дәмдеуіштерінде және т. б. өнімдерге қолданылады.
Отандық спирт өнеркәсібі 1917ж. дейін жылына 22000 дал спирт өндіретін шағын зауыдтарда өндірілген. Кеңес дәуірі өзінің күніне 6000 - 12000 дал спирт өнімін өндіретін ірі кәсіпорындарының пайда болуымен белгілі. 1980 жылы Кеңес Одағында 400-ге жуық спирт өнімін өндіретін ірі кәсіпорындар, ал спирт өндірісі 200 млн. дал құрады. Кейін спирт өндірісі күрт төмендей бастады, әсіресе экономикалық дағдарыс пен қайта құру кезеңінде. Сонымен қатар өндірістің төмендеуі бұл саланың заңнамасының қаталдығынан, лицензия құнының көтерілуінен және спирт өндірісінде қалдықтарды қалдырмай толық өңдеу жүргізу міндеттемелерінің салдарынан пайда болды. Алайда өндірістің төмендеуінің негізгі себебі заңды түрде шығарылған өнімнің шығынды ақтамауы, заңсыз түрде өндірілген спирт айналымының күшеюі болып табылды.
Жалпы, спирт өнімі тек қана азық-түлік саласында ғана емес, медицина, техника, ғылым саласында да кең қолданысқа ие болып отыр. Сондықтан да, спирттің өндірілуі - маңыздылығын жойған емес. Курстық жұмыстың мақсаты - спирт өнімдерінің субстрактарын анықтау. Осы мақсатқа жету барысында, аллдымызға мынадай міндеттер қоямыз:
- Этил спиртінің құрамы және оны өндіру әдісін анықтау;
- Этил спиртінің құрамына тоқталу;
- Спирт өндірісінде қолданылатын құрылғыларды нақты көрсету;
- Этил спиртін түрлі шикізаттардан өндіру технологиясын айқындау.
Гипотеза: Биотехнологиялық әдістерді қолдана отырып, тек қана бидай дақылдарынан ғана емес, картоп, күріш т. б дақылдардан да, этил спиртін алуға болады. Осы мақсатта, жоғары технологиялар мен биотехнологиялық әдістерді қолдану қажет. Курстық жұмыс барысында, этил спиртін өндіру мен оның негізгі шикізаттары жайында толық мағлұматтар берілді.
Шығу тегі биологиялық катализаторларды немесе ферменттерді қолданылуына байланысты болғандықтан, спирт өндірісінің технологиясы - биотехнологияға жатады. Спирт өндірісі барынша дұрыс жүргізілсе ол қауіпсіз және қалдықсыз өндіріс болып табылады. Сонымен қатар спирттен басқа көміртегі диоксидін, барда, эфироальдегид фракциясын, сивуш майын алады.
Курстық жұмыс барысында, отандық және шетел өнеркәсіптеріндегі спирт өндіру технологиясының түрлі сатылары қарастырылды. Сонымен қатар, спирт субстраттарын анықтау негізгі қағидалары қарастырылды. Курстық жұмысты жазу кезінде, отандық және ресейлік ғалымдардың спирт және азық-түлік өндірісі технологиясы саласындағы ғылыми еңбектері мен есеп, көрсеткіштері қолданылды.
І. Этил спиртінің құрамы және оны өндіру әдісі
1. 1. . Этил спиртінің құрамы
Этил спирті - тағамдарда, микробиологияда, медицинада және басқа да салаларда кеңінен қолданылатын өнім. Этил спирті түссіз, жағымсыз қатты иісті, күйдіргіш дәмді сұйықтық. Этанолды әр түрлі көлемде сумен араласытыруға болады. Қоспада этанол басым болған жағдайда ол- улы. Спирт және оның сулы қатты қоспалары оңай, түтіндемей жанады. Спирт буы адам үшін өте қауіпті. Спирт жарылуға биімді. Этил спирті гигроскопты, ауадағы, өсімдіктер және жануарлар жасушаларындағы ылғалды өзіне сорып олардың күйреуіне әкеп соқтырады. Химиялық таза спирт (рН= 7) бейтарап реакцияға ие. Тамақтық спиртте органикалық қышқыл болмағандықтан әлсіз реакцияланады. Тағамдық спирт тек тағамдық шикізаттан ғана өндіріледі.
1 сорт
96, 0% айн.
Көмірқышқыл
әдісі
Этилен гидратациясы
ның тікелей әдісі
Тағамдық өндірісте қолданылады химиялық өндірісте
қолданылады
Спирт өндіру жүйесі өзгеше болады, сондықтан алынған спирт өнімі органолептикасына карай әртүрлі.
Спирт өндірісі үш негізгі кезеңдердне тұрады:
1. даярлау - шикізатты қоспалардан тазалау, уыт немесе көгерген саңырауқұлақтарды даярлау;
2. негізгі - крахмалды шикізаттарды қайнату, крахмалдың қанттандырылуы, қанттандырылған массаның ашуы, ашымақты айдау және шикі спирттің алынуы;
3. ақырғы - ректификация(тазарту) .
Тағамдық және ағаштан алынатын этил спиртін, ашытқы ферменттерінің әсерінен қантты ашыту жолымен жүргізілетін бірдей принциптермен өндіріледі. Айырмашылықтары тек шикізат полисахаридтерінің қанттың ашуына дейінгі гидролиздеу тәсілдерінде: тағамдық шикізаттың крахмалын ферменттер (амилаз) биохимиялық жолымен гидролиздендіреді, ал ағаш целлюлозасын - химиялық тәсілмен, оған минералды қышқылдармен әсер ете отырып жүргізіледі. Гексоздың ашыту процессі екі жағдайда да бірдей және келесі схемамен көрсетуге болады:
гексоздар - фосфор эфирлері - гексоз-фосфотриоздары - фосфоглицеринді қышқылдар - пировиноградная қышқылы - сірке альдегиді - этилді спирт .
Картоп түйнектерінен өндірілетін этил спиртінің негізгі екі биохимиялық процессі бар:
- шикізат құрамындағы крахмал гидролизі (қанттандырылу), спиртке және көмірқышқыл газына айналатын қанттың ашуы;
- қайнау нүктелеріне бөлінетін сұйықтықтардың физикалық процессі.
Крахмалды шикізаттардан алынатын спирт өндірісі келесі негізгі технологиялық процестерден құралады:
1) шикізат дайындығы - суға шаю, бөгде қоспалардан тазалау;
2) жылулық өңдеу (езілгенше қайнату) - температурасы 120-150°С дейін сумен қайнату, крахмалдың еруі және клетка құрылымының бұзылуы үшін қысымы 588 кПа - дан кем болмауы тиіс;
3) езілген массаның салқындатылуы;
4) амилолититикалық ферменттердің әсерімен крахмалдың қанттандырылуы - ;
ал - және ( З - амилаз және олиго -1, 6- глюкозида - зы ( декстриназы ), ұстаушылардың миядан шығарылатын сүтте немесе көгерген саңырауқұлақтардың таза мәдениетіне, 5-10 мина ішінде температура жанында 57-58° ;
5) құрамы 7-10% спиртті түзетін ашымақ шығатындай етіп, ашытқы ферменттері әсерінен мальтоза мен декстриндерді (олардың мальтозаға айналғанынан кейін) этил спирті мен көмірқышқыл газы өңделуіне дейін ашуы;
6) қоспаның ашыту процесінен алынған құрамы 88% этил спиртінен тұратын ашымақты арнайы шикі спирт бағаналарында бумен айдау;
7) мықтылығы көлемінің 96-96, 5% құрайтын тазартылған спирт алу үшін шикі спиртті оқтын-оқтын немесе үздіксіз әрекетті тазарту аппараттарында қайта айдау. Сол сияқты тазартылған (ректификатты) спиртті, ашымақтан үздіксіз түрде жұмыс істейтін ашымақ тазарту аппараттарында(ол жерде шикі спирттен әртүрлі қоспаларды тазартады) өндіріледі.
Көбею, өсу және ашытқылардың ортадағы даму қоректендіргіш заттарды ассимиляциялау, олардың орнығу жолымен іске асыралады, ал бұл үшін химиялық энергия клетканың өзінде өңделуі тиіс. Ассимиляциямен бірге организмде диссимиляциялық процесс жүреді, яғни энергиямен бөлумен жүруде заттардың ыдырауы. Ашытылу мен тыныс алуы бұл диссимиляциялық екі түрі. Ашыту көмірсутектер біртіндеп спиртпен СО2 айналғанда ашытқы жасушаларының анаэробты зат алмасуы болып табылады, және тыныс алудан ерекшелігі-ол сол субстрат тотығымен СО2 мен Н2О дейін тотығуы. Екі процесте қалған энергияның мөлшері қоршаған ортаға жылу түрінде бөлінетін синтезге шығындалмаған экзотермиялық болады. Спиртті ашыту процесі, ашытқыны өсіру қорытындысында этанолмен СО2 түзіп көмірсутекке айналумен қорытындалады және келесі теңдеумен өрнектеледі:
C6H12 O6 =2C2H5OH + 2CO2 + O2
Ашыту анаэробты жағдайдағы ферментативті көмірқышқылдың ыдырауы мен энергиялық бөлінуімен өнімнің жартылай тотығуын түзуге әкеледі.
Гликолиз-глюкозаның пируватқа ауысуы
Бірінші сатыда, глюкоза АТФ энергиясының әсерінен фосфорлинеді. Екінші сатыда-энергияның жиналуын сипаттайтын 5 ферментактивті реакциядан тұрады. Гликолиз химиялық өзгерудің үш түрінен тұрады.
Қоспалар (примеси) спирт өндірісіндегі ашытудың екінші және қосымша өніміне жатады. Олардың көбі адам организміне қауіпті, сондықтан қоаспа қалдықтарының саны мен құрамы таза спирт (спирт-ректификат) сапасына әсерін тигізеді және одан жасалған арақ-шарап өнімдерінің спапасына да әсерін тигізеді. Шикі спирт құрамындағы жалпы саны 0, 3-0, 5% құрайтын қоспаларда 50-ге жақын қосындылар бір мөлшерде бірлестірілген. Олар төрт химиялық заттар тобының біреуіне жатуы мүмкін: альдегидтерге және кетондарға, эфирлерге, жоғарғы сатылы спирттерге және қышқылдарға.
1. 2. . Спирт өндірісінде қолданылатын құрылғылар
Этил спирті - сүттен май айырғандай емес, өте күрделі процесстер арқылы жүзеге асырылады. Нақты мәліметтерге жүгінер болсақ, су мен спирттан басқа әртүрлі органикалық және органикалық емес қоспалардан қажетті биотехнологиялық организмдерді бөле аламыз. Олар, мынадай заттардан тұрады: қанттан, декстриндерден, минералды заттар, ұшатын қоспалар (эфирлер, спирттер, альдегидтер, қышқылдар ) және т. б. Ашыту қоспасының (ботқаның) құрамы, олардың сапасы, технологиялық процессіндегі олардың дайындалу режимі шикізаттың түріне байланысты болады.
Спиртті бөліп алу сатысында ректификация(тазарту) қолданылады. Ректификация деп - әртүрлі температурада қайнатылған құрамы екі немесе одан да көп компоненттерден тұратын қоспалардың айыру процессін атаймыз. Мұндай қоспалардың қайнату шағында компоненттер будың аса серпімділілігі (ұшу қаблеті артады) салдарынан көп бөлігі булы фазаға көшеді, ал булы фаза ұшу қаблеті артқан компоненттермен байытылады. Тұрақты қысымда қайнатылған жоғарыда айтылған компоненттердің қайнау температурасы төмен болады. Сондықтан ұшу қаблеті артқан компоненттерді қайнатқанда, булы фаза төменгі температурада қайнау қасиеті бар компоненттермен байытылады. Сулы-спиртті қоспаларда кезкелген температурада спирт буының серпінділігі су буының серпінділігінен жоғары болады. Қорыта келе біз қайнаулы сулы-спиртті ерітіндінің құрамына қарағанда будағы спирт құрамы көбірек.
Спиртті қоспалардан айдау арқылы тазалау, олардың булану коэффициенттері ерекшеліктерінде негізделген. Булану коэффициенті деп - осы заттың булану фазасының, заттың сұйықтық фазасына қатынасын айтамыз. Әрбір қоспаның булану коэфициенттері әртүрлі болады және құрамындағы этилді спирттің шамасына қарай өзгереді. Этилді спиртті қоспалардан тазарту мүмкіндігін білу үшін, қоспалардың булану коэффициенті мен этилді спирттің булану коэффициентін салыстыру керек.
Ректификация (тазарту) коэффициентінде бірліктер бірдей болса, дестилят өзгеріссіз калады да айдау тиімсіз болады. Егер тазарту коэффициенті бірліктері көбірек болса, біріншісіне қарағанда қоспада дистиллят көбірек болады. Егер тазарту коэффициенде бірліктер азырақ болса, онда айдаушы қоспаларға қарағанда дистиллятта қоспалар аз болады . Бастапқы қоспаларға тазарту коэфициентінің бірлігі көп те соңғысы үшін-азырақ.
Қазіргі таңда шикізат спиртін қоспалардан тазартуды үздіксіз тазартқыш құрылғыларында жүзеге асырады. Бұл құрылғыда шикізат спирті белгілі коэфициенттердің байланысымен қоспадан булану арқылы бөлінеді. Мұндай құрылғыларды негізгі шикі спирт болып келетін арақ-шарап зауыттарында қолданады.
Спирт өндірісінде, өте күрделі биотехнологиялық құрылғылар қолданылады. Нақты айтар болсақ:
1. Картоп ұсақтауға арналған уатқыш : А 1-ВДК; ДБ-6
II . Қайнату бөлімі
2. Араластырғышы ВЛ. 4-591. 04
3. Гидроферментативті өңдеу аппараты ГДФО1 (1, 2)
4. Ферментативті өңдеу аппараты ГДФО2
5. Құбырлы стерилизатор А2-ВРА -3000/5
6. Бу сепараторы
7. Буландырғыш - қанттандырғыш
8. Жылкалмасу 101 М-01
III . Ашытқы ашыту бөлімі
9. Ашытқы күбі
Жылу алмасу бөлетін ашытқы күбісі Ғ-70м 2 10-1М-01
10. Дрожжанка
IV. Ашымақ тазарту бөлімі
11. Өнімділігі дал/тәулік шикі спиртін(спирт-сырца) өндіретін ашымақ тазарту құрылғысы.
Спирт зауыттарындағы технологиялық жабдықтар
1. Автокөліктен картоп түйнектерін қабылдауға арналған құрылғы және
таразы .
2. Өндіріс ішінде :
- картоп өңдеу бөлімі
- қанттандыру және пісіру бөлімі
- ашытқы ашыту бөлімі
- ашымақ тазарту бөлімі
- спирт қабылдау бөлімі
3. Спиртсақтау қоймасы:
- спиртжіберу бөлімі
- спирт сақтау бөлімі
4. Ферментті препараттардың цехі :
- шикізат қоймасы
- қоректендіруші орта дайындау бөлімі
- ферменттеу бөлімі
- дайын заттар бөлімі
5. Бардотаратушы
6. картопты өңдеу және сақтау:
- бурттық алаң
- рештак
- картоп жуу бөлімі
- ұсақтау бөлімі
- илеу (ботқа) даярлау бөлімі
7. зертхана
8. әкімшілік - тұрмыс корпусы
9. өндірістің қосалқы бөлімі
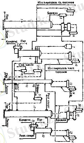
Спирт шығаруға арналған құрылғылар ( ректификация )
* Бағыт құрамы
* Ашыту бағаналары
* Конденсаторларлар
* Эпюрациондық бағана
* Ректификациялық бағана
* Мұздатқыштар
Процесстің материалдық балансы
Спирт ашытудың материалдық балансы келесі түрде болады :
CnH2nOn+0, 005 NH3 -0, 04X +0. 49 C2H5 OH +0. 47 CO 2
биомасса
Субстрат энергиясы ашу барысында мынадай түрде бөлінеді:
Этанолға 90% Жылуға және биомассаға- 5%дан, көшеді.
Қазіргі таңда тазартылған спиртті - спирт зауыттары тікелей жанама түрде жұмыс істейтін ашымақ тазартушы құрылғыларда дайындалған ашымақтан алады. Құрылғыға үш бағана кіреді: ашымақтық, эпюрациоптық және ректификаттық. Ашымақтық бағанада ашымақтан этилді спиртті және ұшу қаблеті бар қоспаларды бөліп алады, эпюрациоптық бағанада басты қоспаларды бөліп алады, ректификаттық бағанада ректификатталған (тазартылған) спиртті бөліп алады. Құрылғының құрамына екі қосалқы бағана кіреді: сивухалық және ақырғы. Сивухалық бағанасы жоғары сапалы спирттің фракциясын бөлуге, ал ақырғы бағана қоспадан қосымша этил спиртін бөлуге арналған.
Жанама түрде жұмыс істейтін құрылғыларды ректификация (тазарту) процесі келесі үлгілер бойынша жүзеге асады. Ашымақты ашытқы жылытқышында 90°С қыздырады және астынан бумен жылытулы тұрған ашыту бағанасының жоғарғы тәрелкесіне жібереді. Булар, көтергендер бағана бражнойынан, жылытқыш бражный арқылы конденсаторға түседі, қайда піскен ашымаққа бағананы бражнуюда түсетін жылуды қайтарады . Конденсаторда бу толығымен салқындатылады және алынған конденсант қаттылығы көлемнің 45-55% эпюрациоптық бағанаға түседі.
2. . Спирт өндірісінде қолданылатын шикізат түрлері
2. 1. . Картоптан этил спиртін өндірудің қазіргі жағдайы
Жер үсітндегі сабағы мен жапырағы жыл сайын влетін көп жылдық өсімдікке , жатады. Бірақ қоңыр салқын аймақтарда, қыстың қаттылы-ғынан өсетін түйнек бүршіктері өлетін болғандықтан. бір жыл-дықөсімдік ретінде өсіріледі. Картоптың тамыр жүйесі көбінесе то-пырақтың жыртылатын қабатында орналасады. Өсе бастаған сабақ түйнегінде көп кідірмей-ақ екінші және негізгі тамыр пайда болады да, артынан жылан бутақ тамырлар өседі.
Сабағы тік бұтақтанған, 3-4 қырлы, орташа биіктігі 0, 5-0, 8 м, кейде қызылт антацион түсті. Әр түптегі сабақ саны 4-8 же-теді. Сабақтың жер астында-ғы бөлігінде өсімдіпнің түрі өзгешелеу, ұзындығы 4-50 см-ге же тетін өркендер - столондар пайда болады. Әр түптегі мұндай бұтақ саны 4-5 жетіп, бәрі де түйнекпен аяқталады.
Картоп түйнегінің өркенге жалғанатын жері ойықтау, оны кіндік бөлімі деп, оған қарама-қарсы көздері көп, өнуге өте икем жағын түйнектің ұшы деп атайды. Түйнек төменгі және жоғарғы жағы деп бөлінеді. Теменгі жағының көздері тегістеу болса, жоғарғы жағы көп көзді дөңестеу келеді. Ең тез өсетін бүрлер түйнектің ушы - жоғарғы жағындағы кездерден шығады.
Картоптың түйнегі деңгелек, сопақ, ұзынша түсі ақ, қызыл, сары болады.
Түйнекті көлденеңнен немесе ұзыннан кесіп қарағанды тығынды қабықтан, түйнек қабығын өткізуші сақиналаррдан, орталықулпалар қабығынан тұратынын көреміз. Түйнек қабығы және өткізуші сақина арасында камбий қабаты орналасады. Тығынды қабық түйнекті кеуіп қалудан және ауыру қоздыршштардан сақтайды.
Картоп қазіргі уақытта спирт өндірісінде жақсы өсімдік шикізат түрі болып саналады. Заманауи өндірістерде спирт шығару үшін жоғары крахмалды және ұзақ сақталатын жоғары сортты картоп қолданылады.
Картоптан өндірілген спирт өнімі медецинада, парфюмерияда және арақ-шарап өндірістерінде кеңінен қолданылады.
Картоптан спирт өндіру кестесі
Спирт өндіру технологиясы
Спирт өндіруші зауыттарда жоғарғы техникалық сортты картопты келесі талаптарға сай қабылдайды:
* крахмалдылығы жоғары,
* өнімділігі жоғары,
* ауруларға төзімді,
* сақтау ұзақтылығы жоғары.
Спирт өндірісіндегі негізгі сорттарға төмендегі түрлері жатады:
* Лохвицкий,
* Немешаевский юбилейный,
* Остботе,
* Вольтман және басқалар .
Спирт өңдейтін зауыттарға түскен картоптарды толық құнды түйнектерге, сақтауға қалдырылған және зақымдалған түрлеріне бөлінеді. Өндіріске түскен картоп айрықша түрде сақталады.
Дайын өнімдерге, негізгі және қосалқы материалдарға қойылатын талаптар
Су - спирт өндірісіндегі шикізат компоненттерінің негізгі бір бөлігі болып табылады. Судың ішуге арналған талаптарға (СанНиП 2. 1. 4. 559-96) сай болуы абзал, сонымен қатар сілтілігі мен карбонаттылық қаттылығы жоғары суды қолдануға тыйым салынады.
Ферментті препараттар: Амилосубтилин Гх, Амилосубтилин Гх, Амилоглюкаваморин Гх, Глюкаваморин Гх .
Техникалық Формалин (ГОСТ 1625-89Е)
Техникалық күкірт қышқылы (ГОСТ 2184-77 немесе ГОСТ 667-73)
Техникалық ХБ Монохлорамин (хлор известінің орнына) (ГОСТ 14193-78)
Карбамид (ГОСТ 2081-75-Е)
Гибберелло қышқылы
Этил спиртінің бас фракциясы ГОСТ 18-121-80)
Сивуха иіс майы.
Қосалқы материалдар - күкірт қышқылы, формалин және хлорлы изест, сәйкестігіне сай ашытылған суслоның құрамындағы жалпы санитарлық қолдануға арналған уыт сүтінің асептирациясы және микробты фермент препараттары суспензияларын қышқылдатуға жұмсалады.
2. 2. . Күріш шикізатынан спирт өндіру
Күрішті сыра, спирт және крахмал жасау үшін пайдаланады. Күріштің құрамында клейковина жоқ болғандықтан, одан нан пісіруге арналған ұн жасау өте сирек кездеседі. Дегенмен кейде нан пісіретін ұн жасау үшін күріш ұнын бидай ұнымен араластырады.
Күріш салысын қауызынан тазартқаннан кейін оның сыртқы тетінде алейрондық қабат, ұрық және тұқымдық қабат қалады. Күрішті тегістеген (шлифовка) кезде осыларды бөліп алады, бөлінген өнімді мучка дейді. Мучканың қрамында фитин, В тобындағы витаминдер, А, АЕ, РР витаминдері, адам қанындағы холестеринді азайтатын антиоксиданттар бар. Сондықтан мучканы В витаминін, фитин және де басқа дәрігерлік заттар алуға кең қолданады. Мучканың құрамындағы майдың көлемі 10-13 пайызға жетеді, сондықтан оны күріш майын алуға пайдаланады (медицинада және техникада пайдаланылады) . Осының бәрі мучканың күріштің өзімен салыстырғанда тағам ретінде аса құндылығын көрсетеді. Осылардың бәрін кеңірек пайдаға асыру ретінде көптеген елдерде тегістелмеген қоңыр күрішті (коричневый) тағамға пайдаланады. Қоңыр күріштің тегістелген курішке қарағанда пісірілуі ұзағырақ болады, және піскен кезде тағамның түсі қызғылт болады. Сонымен қатар мучканы малға өте құнарлы жем ретінде қолданады.
Күрішті қауызына тазартып тегістеп өңдеген кезде дәндер сынып ұсақ күріштер (ақ ұсақ - сечка) шығады. Ақ ұсақты консерві жасау өнеркәсібінде, спирт пен сыра жасауда қолданады. Ақ ұсақтың құрамындағы крахмал 85-95 пайызға жететін болғандықтан одан крахмал алады. Дәрігерлік салада қолдавнылатын ақ ұсақтан күріш ұнын алады.
Күріштен спирт өндіру технологиясы
Күріштен спиртті өндіру барысында, аэробты жағдайдағы көмірсутектердің пируватқа дейін ыдырауы және пируваттық толығымен СО2 мен Н2О дейін тотығуы үшкорбонды қышқыл немесе Кребе циклінда өтеді. Катобализмде бұл аэробты сатыны тыныс алу деп атайды. Кребе циклін үш сатыға бөледі. Бірінші сатыда көміртек, майлы қышқыл, бірнеше аминқышқыл жасушалы отын деп аталатын органикалық қосылыстың тотығуы. Тотығу екі көміртегі ацетилді тоб бойынша жүреді.
Екінші сатыда-осы ацетильді тобтар метильді қышқылдар цикіліне және Н 2 жоғары энергетикалық атомдардың түзілуі және соңғы өнімдері бос СО 2-нің тотығуы ферменттерімен жарықшақтанады.
Үшінші сатыда-сутегі атомдары тыныс алу тізбегі бойынша молекулды оттегі Н2О түзуіне берілетін энергияға бай электрондар және Н протонына бөлінеді. Фосфорилдену тотықтыргғышы деп аталатын процестен артық АТФ формасындағы көп мөлшердегі энергияны босатумен жүретін электрондардың ауысуы.
Төменгі сыра ашытқысының негізгі ашыту өнімі болып спирт және СО2 бұлар мен қоса негізгі өнім ретінде бірінші аралық өнімдерге: Сірке альдегиді, глицерин жатады.
Екінші өінімдерге эфирлер, ацетон. Қосымша өнімдерге органикалық қышқылдар, жоғары спирт, жоғары альдегидтер. Бұлардың қатынасы, олардың ішкі ортасына, рН-на, азотты қоспасына және ашытқыныңтәсіліне тәуелді болады. Аэробты жағдайдағы сыра ашытқысымен ашыту қантының бар болғаны 4% ашытқы биомассаның өсуіне және түрлі өнімдердің (спирт және көміртегі қышқылдарының) түзілуіне қолданады. Бұлардың ішіндегі : глицериннің меншікті салмағын құрайды.
2. 3. . Бидай дақылдарынан спирт өндіру
... жалғасы- Іс жүргізу
- Автоматтандыру, Техника
- Алғашқы әскери дайындық
- Астрономия
- Ауыл шаруашылығы
- Банк ісі
- Бизнесті бағалау
- Биология
- Бухгалтерлік іс
- Валеология
- Ветеринария
- География
- Геология, Геофизика, Геодезия
- Дін
- Ет, сүт, шарап өнімдері
- Жалпы тарих
- Жер кадастрі, Жылжымайтын мүлік
- Журналистика
- Информатика
- Кеден ісі
- Маркетинг
- Математика, Геометрия
- Медицина
- Мемлекеттік басқару
- Менеджмент
- Мұнай, Газ
- Мұрағат ісі
- Мәдениеттану
- ОБЖ (Основы безопасности жизнедеятельности)
- Педагогика
- Полиграфия
- Психология
- Салық
- Саясаттану
- Сақтандыру
- Сертификаттау, стандарттау
- Социология, Демография
- Спорт
- Статистика
- Тілтану, Филология
- Тарихи тұлғалар
- Тау-кен ісі
- Транспорт
- Туризм
- Физика
- Философия
- Халықаралық қатынастар
- Химия
- Экология, Қоршаған ортаны қорғау
- Экономика
- Экономикалық география
- Электротехника
- Қазақстан тарихы
- Қаржы
- Құрылыс
- Құқық, Криминалистика
- Әдебиет
- Өнер, музыка
- Өнеркәсіп, Өндіріс
Қазақ тілінде жазылған рефераттар, курстық жұмыстар, дипломдық жұмыстар бойынша біздің қор #1 болып табылады.

Ақпарат
Қосымша
Email: info@stud.kz