Subaru Legacy - көптеген марапаттар мен жүлделердің иегері


Мазмұны
Кіріспе
1. Технологиялық бөлім
1. 1 Subaru Legacy H6 автокөлігіне сипаттама
1. 2 Subaru Legacy H6 автокөлігінің оталдыру жүйесіне сипаттама
1. 3 Технологиялық карта
1. 4 Subaru Legacy H6 автокөлігінің оталдыру жүйесіне техникалық қызмет көрсету және тұтандыру пілтесін ауыстыру барысында қолданылатын құрал-саймандар
2. Экономикалық бөлім
3. Енбекті корғау және экология
3. 1 Жұмыс орнын ұйымдастыру
3. 2 Қауіпсіздік техникасы және өртке қарсы қорғаныс
3. 3 Еңбекті және демалысты ұйымдастыру
3. 4 Қоршаған орта экологиясы
Қорытынды
Қолданылған әдебиеттер тізімі
Кіріспе
Автомобиль (гр. αὐτο - өздігінен және лат. mobilis - қозғалушы) немесе машина, өздігінен қозғалатын, жолаушыларды, сондай-ақ өз қозғалтқышын немесе моторын тасымалдауға арналған, моторлы және дөңгелекті көлік түрі.
XXI ғасырда автомобиль негізгі технологиялық құрал есебінде саналады. Жүздеген миллион тонна жүк, миллиондаған адам, т. б. жүктер автомобильдермен тасымалданады. Барлық алдыңғы қатардағы мемлекеттер өте тиімді саналатын автомобильдер шығарумен айналасады. Олар дарынды адамдардың бірнеше ұрпақтарының ғылыми ізденісі нәтижесінде шығарылуда.
Автомобильдердің республика үшін ерекше маңыздылығы Қазақстанның кең байтақ аумағы және халық тығыздығының сиректігі алдын ала анықтайды. Бұл жекелеген өңірлер үшін жүктерді және жолаушыларды жеткізудің бірден-бір құралы болып табылады.
Қазіргі таңда автомобиль пиасасында атқаратын қызметі, техникалық сипаттамасы, бағасы және басқа да өзгешеліктері бар көп мөлшерде автомобиль модельдері кездеседі. Оның негізгі себебтерінің бірі автомобиль өндіруші фирмаларының арасындағы бақталастық болып табылады. Автомобиль өндірушілері әлеуетті сатып алушыларды өзіне тарту мақсатымен жеке тұтынушылар топтарының талаптарын барынша қанағаттандыратын өнім ұсынуға, автомобильдің пайдалы әсер ету коэффициентін көбейте тұра қоршаған ортаға зиянын азайтуға, жүргізуші және жолаушылардың қауіпсіздігін қамтамасыз етуге, автомобильді қолдануды жеңілдету және де құрылысына ең озат техникалық шешімдер еңгізілген жаңа модельдер жасап шығару уақытын қысқартуға тырысады. Бұл ретте қазіргі автомобильдер экономикалық, экологиялық және әлеуметтік себептермен анықталатын жалпы заңдарға қарай жетілдіріледі.
Адам баласы ежелгі кезеңдерден бері қысқа мерзімде ұзақ қашықтықтарға жету, өз жұмысын жеңілдетумен қатар өнімділігін арттыру үшін ізденістерде болып келеді. Әуелгі кезде жануарлар қолданылып, кейінірек жолаушы және жүк тасымалдау үшін механикалық құрылғылар жасала бастады. Біздің дәуірімізде ең көп тараған көлік түрі автомобиль болып табылады.
Автомобиль сөзінің мағынасы өздігінен қозғалатын, жолаушыларды және жүкті, сондай-ақ өз қозғалтқышын тасымалдауға арналған дөңгелекті көлік түрі болып табылады. Автомобильдің тек бір өнертапқыш тарапынан тек бір күнде ойлап шығарылмағаны бізге белгілі. Автомобиль тарихы бүкіл дүние жүзінде болған эволюцияны қамтиды. Қазіргі автомобильді жүз мыңнан астам патенттер жасап шығарғаны жорамалданады. Дегенмен бірінші болып келгендерді атап өтуге болады. Солардың ішінде алғашқы рет қозғалтқышты көліктің теориялық есептеулерін суреттеген Леонардо да Винчи мен Исаак Ньютоннан бастасақ болады.
Өздігінен қозғалатын көлік түрлерін жасап шығару талаптары XVII ғ. басталғаны белгілі. 1769 ж. Францияда әскери инженер Никола Кюньо тарапынан бумен жұмыс істейтін қозғалтқышы бар үш дөңгелекті арба жасалды. Осы 2 а. к. қуаты бар бу машинасымен 3 т. жүкті 2-4 км/сағ жылдамдығында тасымалдауға болатын еді. Бірақ керекті бу қысымын қамтамасыз ету үшін жүріс кезінде жиі аялдамалар жасау қажеттігі бұл көліктің негізгі кемшілігі болып кең таралмағанына себеп болды.
Дегенмен алғашқы жасап шығарылған автомобиль құрылысы жағынан қазіргі автомобильдерге ұқсас болғандығынан неміс инженерлері Готлиб Даймлер мен Карл Бенц тарапынан жеке-жеке жасалған автомобильдер болып табылады. Осыны 1876 жылы Алманияда Николаус-Август Отто-ның жасаған іштен жанатын төрт тактілі айналыммен жұмыс істейтін қозғалтқыш құрылысы мүмкін қылған.
XIX ғ. соңы - XX ғ. басында электр және бу қозғалтқышты автомобильдер бензинді автомобильдермен жетістікті түрде бақтас болғанын айтып өтуге болады. Бірақ іштен жанатын қозғалтқыштардың артықшылықтары электр және бу автомобильдерінің шығарылуын минимумға дейін шектеді.
XIX ғ. соңы - XX ғ. басы дүниенің көптеген мемлекеттерінде автомобильдердің өнеркәсіптік өндірісінің басталуымен сипатталады. Осы кезеңде шығарылған автомобильдердің құрылысында ортақ техникалық шешімдер болған. Пневматикалық шиналармен жабдықталған алдыңғы дөңгелектері басқарушы, артқы дөңгелектері жетекші төрт дөңгелекті (екі білікті) көліктің трансмиссиясы фрикционды іліністен, бір немесе бірнеше тісті редуктордан құрылған және рульдік басқару жүйесінде алдыңғы басқарушы дөңгелектермен редуктор арқылы жалғанған рульді дөңгелегі болған. Сол жылдары автомобильдерде қолданылған көптеген техникалық шешімдер қазіргі уақытта да жетісті қолданылып келеді.
Көрсетілген кезеңде автомобильдің қарқынды дамуын шығарылып жатқан автомобильдердің бағасының жоғары және сенімділігі төмен болғаны тежеп отырды. Олар тек ауқатты кісілер тарапынан және әскерді жабдықтандыру мақсатымен сатып алынатын болған.
Автомобильдерді көптеп өндірудің басталуына Америкалық кәсіпкер Генри Форд тарапынан қолайлы құрылысы бар «Форд-Т» моделінің жасап шығарылуы және 1913 ж. оны жинап шығару үшін қолданылған арнайы конвейердің өндіріс көлемін арттыруға және соның есебінде автомобильдің өзіндік құнын түсіруге себеп болған деуге болады. Тап сол кезде автомобиль бағасы арзандап көпшілікке жетімді көлік түріне айналды.
Автомобиль өнеркәсібінің тарихында елеулі кезең деп жанармай қоспасының қысылуынан тұтанатын іштен жанатын қозғалтқыштардың қолданыла бастауы болып саналады. Осы қозғалтқыштардың үлгісі неміс инженері Рудольф Дизель тарапынан 1892 ж. патенттеліп, бірақ автомобильдерде (көбінесе жүк автомобильдерінде) сериялы түрде XX ғ. 20 ж. қолданыла бастады.
20 ж. басынан екінші дүниежүзілік соғыстың басталуына дейінгі кезең автомобильдің жеке жүйелерінің жетілдірілуі, қозғалтқыштардың қуатының және жүріс жылдамдығының көбейтілуімен сипатталады. Өндіруші фирмалар қозғалтқыштың орналасуы, аспа және трансмиссияның құрылғыларымен эксперименттеген. Әскердің тапсырмасымен көп білікті және жоғары өткіштік автомобильдер жасалды. Арнайы автомобильдердің құрылыстары едәуір ерекшелене бастады.
Екінші дүниежүзілік соғыстан кейін (50-60 жж. ) автомобильдердің өндіріс көлемі кенеттен артты. Осы кезеңнің революциялық шешімі болып жеңіл автомобильдер мен автобустардың құрылысында тіректі (қаңқасыз) кузовтардың көптеп қолданылуы болып табылады. Бұл шешім автомобильдерді жеңілдетуге, автомобиль кузовының пішінімен эксперименттеуге, қозғалтқышты автомобильге көлденең орналастыруға, алдыңғы дөңгелектерді жетекші қылуға және т. б. мүмкіндіктер тудырды.
Бірақ автомобильдер санының кенеттен артуы жолдарда қаза тапқандар мен жараланғандардың санының артуы, қоршаған ортаның ластануы, көмірсутек жанармайының жетіспеушілігінің басталуы сияқты негативті салдарға алып келді.
Осы оқиғаларды азайту үшін автомобиль өндіруші фирмалар әлеуметтік қауым және өкіметтің қысымымен автомобильдердің құрылысына едәуір өзгерістер енгізді. Автомобиль құрылысының жетілдірілуінің төрт кезеңін байқауға болады.
1. Құрылысының қауіпсіздігінің арттырылуы (60 ж. басынан) Бұл кезеңде автомобильдерде қауіпсіздік белдіктері және жастықтары, қауіпсіз әйнектер. Соққы жұтушы бамперлер және т. б. қолданыла бастады.
2. Жанармай шығынының азайтылуы (70 ж. мұнай дағдарысынан кейін) Бұл кезеңде автомобильдің өзіндік салмағын азайту және аэродинамикалық пішін беру үшін күрес басталады. Қозғалтқыштардың, шиналардың құрылысы жетілдіріліп, альтернативті (мұнайдан жасалмаған) автомобиль жанармай түрлері зерттеледі.
3. Қоршаған ортаға негативті әсерінің азайтылуы (80 ж. ортасынан) Бұл кезеңде қозғалтқыштардың жұмыс процестері жетілдіріледі, пайдаланылған газдар үшін автомобильдің зиянды шығарындыларын азайтатын түрлі сүзгілер мен бейтараптандырғыштар қолданылады.
4. Автомобильді қолдануды қауіпсіздендіру және қолайлату (90 ж. соңынан) Бұл кезеңде тұтынушыларды барынша қанағаттандыратын өнім ұсыну үшін автомобиль өндіруші фирмаларының арасындағы бақталастықтан автомобильдер компьютерлермен басқарылатын күрделі активті қауіпсіздік және автомобильді қолдануды қолайлататын қондырғылармен жабдықтала бастады.
1. Технологиялық бөлім
1. 1 Subaru Legacy H6 автокөлігіне сипаттама
Subaru Legacy алғаш рет 1987 жылы Чикагодағы автосалонда таныстырылды. Сериялық модель 1989 жылы пайда болды. Автокөлікке седан және хэтчбек корпусы ұсынылды, ол көліктің барлық түрін және қозғалтқыштарын көлденең, қарама-қарсы орналасқан цилиндрлермен жабдықталған. Негізгі нұсқасы 1, 8 литр және 110 л. с. жылжымалы төрт цилиндрлі қозғалтқышымен жабдықталған. Тапсырыс бойынша 2. 0 л / 150 а. к. және 2. 2 л / 220 а. к. турбокомпрессор. Жапондықтар сондай-ақ 280 мықты Legacy шығарған, бірақ мұндай машиналар ішкі нарықта ғана ұсынылған.
1989 жылдың қаңтарында стандартты емес турбо Legacy 2. 0 Халықаралық автомобиль қауымдастығының (FIA) жазған әлемдік орташа жылдамдық рекордын орнатып, 447 сағат 44 минутта 1 км жылдамдықпен және орташа жылдамдықпен 223. 345 км / сағ арқылы 9. 887 секундты құрды. Тоқтауға тек май құюға, май құюға, антифризге, сүзгілерге, шамға, жоғары вольтты сымдарға, шиналарға және, әрине, ұшқыштарға рұқсат берілді.
1993 жылы Subaru екінші ұрпақ Legacy іске қосылды. Машина кеңірек денеге ие болды, доңғалақ базасын ұлғайтты. Сыртқы түрі сәл жаңартылды - торды, фарларды, бамперлерді және т. б. өзгертеді. Жаңа энергетикалық қондырғылар бар, мысалы, 2, 5 литрлі 150 ат күші.
1996 жылы Legacy Outback модификациясы енгізілді, ол 2000 жылы Subaru Outback тәуелсіз үлгісіне бөлінді.
«Legacy» үшінші ұрпағы 1998 жылы пайда болды, бірақ 1999 жылы Еуропада пайда болды. Алдыңғы ұрпақ сияқты, жаңалықта екі негізгі нұсқасы - седан және станцияның вагоны, төрт цилиндрлі қарсы қозғалтқыштармен жабдықталған, сондай-ақ тұрақты төрт дөңгелегі бар. Екі жаңа қуат блогы пайда болды: 2 л / 125 а. к. және 2, 5 л / 156 а. к. Автомобильге бес жылдамдықты қолмен немесе төрт жылдамдықты үш режимді автоматты беріліс қорабы орнатылған. Негізгі құрал-жабдықтар Мұражайдың алдыңғы қатарындағы қауіпсіздік жастықшалары, күшейткіш руля, кондиционер, электрлі терезе және бүйірлік айналар, круиздік бақылау, қыздыру алдыңғы орындары.
Орнатылып, көтерілу кезінде машинаның қозғалысына кері әсерін тигізетін жүйе. Вагонның бір бөлігі ауаның суспензиясымен ауыспалы жерге тұйықталуымен (30 мм алдыңғы және 40 мм артқы) жабдықталған.
Екі жыл өткен соң, 2000 жылы Subaru ауқымына толықтай жаңа модификация енгізілді, бұл Legacy үлгісінің беделді еуропалық өндірушілер сияқты деңгейде тұруға мүмкіндік берді. Бұл модификациясы мен басқалар арасындағы жалғыз айырмашылық өте сирек конфигурацияның үш литрлік 209 ат күші қозғалтқышы болды - қарама-қарсы орналасатын алты цилиндр.
2003 жылдың күзінде D-Subaru Legacy төртінші буын дисктері бес орындық седан сыныптары дебюті өткізілді. Жапон инженерлері қауіпсіздік техникасын, функционалдығын және керемет дизайнымен біріктірді. Алдыңғы ұрпақтың профилі мен стилі көбінесе сақталып қалды, бірақ сонымен қатар, жаңа соққылар қосылды, ал алдыңғы жағы автомобильдің серпінділігі мен сұлулығына ие болды. Талғампаз көрініс пен жұмсақ тегіс сызықтар көзді қуантады. Фаралар мен көлбеу тордың ерекше «кесілуі» жарқын Legacy-ді берді, ал бамперлер мен доңғалақты арка автомобильдің спорттық сипатын ерекше атап өтті. Бұл ұрпақ бұрынғы жетіспегендіктен бірнеше талғамға ие болды. Дизайнға және мұраның артына тән нысандардағы бірдей энергия. Жалпы алғанда, бұл революциялық шешімдерсіз дәстүрлердің лайықты жалғастырушысы болды.
Субару дәстүрлі көлденең қарсы қозғалтқышымен және симметриялы толық дөңгелектерімен жабдықталған, төртінші ұрпақтың Legacy иелерін тамаша өңдеуден қуантады. Капотаның астында сатып алушыны таңдау бірнеше қозғалтқыштардан тұруы мүмкін: 3 литрлік қуаттылығы 250 а. к., көлемі 280 а. к. болатын 2-литрлік турбо қозғалтқыш және жаңа 2, 5 литрлік турбо қозғалтқыш. Қозғалтқыштар 5 жылдамдықты қолмен беріліс қорабы немесе 4 немесе 5 жылдамдықты автоматты түрде жұмыс істейді. Жаңартылған керемет аэродинамикасы; седанның ауаның кедергі коэффициенті - 0, 28, станция вагонының мәні - 0, 30.
Автокөлік айрықша ұтқырлықты көрсетіп қана қоймай, сондай-ақ керемет практикалық тұрғыдан: ыңғайлы жүргізу шарттарын, сенімді жұмыс жасауды, жоғары сапалы материалдармен кесілген үлкен интерьерді, ұзақ сапарларда қажетті анатомиялық орындарды ұсынады.
Subaru Legacy - көптеген марапаттар мен жүлделердің иегері. Күшті Legacy GT седаны Esquire журналының Ten Awesome Autos рейтингісінде ең керемет автомобильдердің бірі деп аталды.
Legacy - үлкен қаланың көшелерімен саяхаттау үшін тамаша таңдау. Динамикалық көріністе, кең жолмен және ұзын доңғалақ базасымен Legacy өте жылдам, бірақ сонымен бірге практикалық машина.
2007 жылы Детройте автосалонында Subaru Legacy 2008 модельдік автомобильдерін халыққа ұсынды, олар қайта құрылды. Сондай-ақ іс-шараға Subaru Legacy 3. 0 R Limited компаниясы 6-цилиндрлі қозғалтқышымен танысты. Барлық модельдер маркалы симметриялық төрт дөңгелегі бар.
2008 жылы Subaru Legacy-ге қараған кезде, ең алдымен, торды, алдыңғы және артқы бамперлерді, фаралар мен артқы шамдарды ұстаған өзгерістер болып табылады. Модельде SI-DRIVE (Subaru Intelligent Drive) соңғы жетілдірілімі анықталды. Бұл қозғалтқышты электр қозғалтқышының қуатын басқаратын жүйе болып табылады. СС-DRIVE қозғалтқыштың үш режимде жұмыс істеуге мүмкіндік береді: Sport, Intelligent және Sport Sharp.
Бесінші ұрпақтың Legacy премьерасы 2009 жылдың көктемінде Нью-Йорк автосалонында өтті. Еуропалық қоғамдастық Германияның Франкфурт қаласында 2009 жылдың күзінде автокөлік шоуында жаңалықпен танысты. Автокөлік жолаушыларға көбірек орын беріп қана қоймай, сонымен қатар, автокөліктің белсенді жүріс-тұрысына бағытталғандығын ескере отырып, жаңа платформаға салынған. Алдыңғы модельдермен салыстырғанда седандағы автокөліктің ұзындығы 65 мм, ал вагонның корпусында 55 мм. Доңғалақ базасы 80 мм-ге артты, бұл артқы жолаушылардың аяқ бөлігіне оң әсерін тигізді.
Дизайн Subaru Legacy 2010 моделі жыл бұрынғы нұсқалармен салыстырғанда елеулі өзгерістерге ұшырады. Жаңашылдық қатты және байыпты көрінді. Автокөліктің пайда болуы әртүрлі және өзіндік ерекшелігі. Дизайнерлер ісіне мұқият түрде баса назар аударды: үшөлшемді ішкі құрылыммен жабдықталған, үлкен фарларды құлату; хром торы және Subaru эмблемасы бар тор, дененің төменгі бөлігінің қарапайым түрі; тегіс, спорттық кабинаның нысаны; бүйірлік терезелердің периметрі бойынша орналасқан хромдалған құймалар, ақыр соңында, Subaru түпнұсқалық жақтаусыз есіктерінен бас тартуға шешім қабылдады. Жан-жақты соқтығысу және акустикалық ыңғайсыздық үшін сынақ нәтижелерінің төмен болуына байланысты.
Бесінші ұрпақтың Subaru Legacy салоны өзінің жолаушыларына талғампаздығы, таңқаларлықтығы, кішігірім заттарға қолайлығы, әрлеу материалдарының тамаша сапасы. Басқару тақтасы стильді түрде безендірілген: сәндік металмен салынған элементтерді кесіп, хром шеңберіндегі ақ көрсеткілер мен таразылармен жабдықталған. Барлық қажетті басқару түймелері қол жетімді. Биіктіктегі көрініс: тар жәшіктер мен кең айналар драйверден ештеңені жасырмайды.
Керемет былғары орындықтар бүйірлік қолдауы бар және жадымен жұмыс істейді, жүргізуші мен алдыңғы жолаушыға ыңғайлы орын таба алады. Жаңа үш функциялы рульдік дөңгелекті қолдана алатын және оңай пайдалануға болатын руль бағаны терең және биіктікте реттеуге болады. Артқы диванның анатомиялық пішіні ұзақ сапар үшін жасалған сияқты. Ол үш ересек адамды орналастыру мүмкін: аяғында және кеңістіктің ені кез келген өлшемдегі жолаушылар үшін жеткілікті.
«Subaru Legacy» практикалық салоны әртүрлі сөрелер мен жәшіктермен, костюмдермен, түрлі құрылғыларға арналған қосқыштармен толы. Жүк бөлігінің көлемі 486 литр.
Толығымен модернизацияланған Legacy оның қозғаушы сипаттамаларын едәуір жақсартты, әлдеқайда ыңғайлы, экологиялық таза және үнемді болды. Subaru-ның басты козыреті - симметриялы AWD маркалы симметриялы барлық жетекті. Ол әртүрлі қозғалтқыштардың барлық үш түрі үшін реттеледі, олардың кейбірі жаңартылды және кейбір ауыстырылды. Трансмиссиясы жаңартылмайды - жаңа 6 жылдамдықты беріліс қорабы және CVT Lineartronic CVT қосылды. Айтпақшы, бұл әлемдегі ең ұзын бойлай орналасқан вариатор, барлық жетекті көліктермен біріктірілген.
Legacy 2. 0 литр (150 а. к. ), 2, 5 литр (167 а. к. ) және турбоагрегатпен (265 а. к. ) 2, 5 литр бензин қозғалтқыштарымен жабдықталған. 2. 5 литр қозғалтқышымен және Lineartronic трансмиссиясымен жабдықталған жаңа модельдің отын шығыны автоматты түрде берілуімен алдыңғы модельдермен салыстырғанда 5, 9% төмен. Модельге сондай-ақ модификацияға байланысты 5 жылдамдықты автоматты беріліс қорабы немесе 6 жылдамдықты қолмен беру қарастырылған.
Бес жылдамдықты автоматты беріліс қорабымен бірге 2, 5-литрлік турбогенераторлы қуат блогы бар ең озық «Legacy GT» тек Солтүстік Америка мен Ресейге жеткізіледі. 2 литрлік қозғалтқыш үздіксіз айнымалы тізбекті вариатормен (CVT Linetronic) немесе алты жылдамдықты қолмен беру арқылы жұмыс істей алады, ал 2, 5 литрлік қозғалтқыш үздіксіз ауыспалы «автоматты» жабдықпен жабдықталған. Қозғалтқыштың дизайнын жасау барысында Айтпақшы, қозғалтқыштың астына турбина орналастырылды, ол жауаптың тегістігін айтарлықтай жақсартты және ауырлық күшінің орталығын азайтты.
Жақында Чикагода өткен автосалонда Subaru Legacy автокөлігінің жаңа буыны таныстырылса, екі айдан кейін Нью-Йорктегі көрмеде жапондардың Outback моделінің қазіргі заманғы түрі көпшілік назарына ұсынылмақ. Жаңа модель дәстүрлі түрде Legacy универсал көлігінің тұғырнамасына орнатылатын болады. Алайда сыртқы келбеттерінде өзгерістердің болатыны анық. Кейбір ақпараттарға сүйенсек, Outback дизайны қазіргі седандардан біршама басқалау болмақ. Ал техникалық мүмкіндігі жағынан жаңа Outback моделі Legacy-мен салыстырғанда еш өзгеріссіз қалады. Көлік капоттарының астында 2, 5 л және 3, 6 л (сәйкесінше 175 ат күші және 256 ат күші) көлемдегі екі бірдей атмосфералық мотор орнатылады. Қос көлік те толық жетекті болмақ, әрі артқы дөңгелектерінің жетектеріндегі электронды түрде басқарылатын муфтыға ие. Көліктердің қауіпсіздік жағынан жабдықталуы да жаман болмақ емес. Қауіпсіздік жастықтарының толық жиынтығынан бөлек, жаңа Outback моделіне бұрынғысына қарағанда жылдамырақ әрі тиімдірек EyeSight жүйесінің жаңа буыны орнатылатын болады. Соның арқасында Outback көлігі автомобильдердің жолдағы қозғалысын жүргізушіге тұрақты түрде хабарлап тұрғаннан бөлек, көлік өз жолынан шығып кеткен жағдайда автоматты түрде дабыл белгісін қоса алады. Сондай-ақ ол жолдағы басқа да көліктер мен жаяу жүргіншілердің қозғалысын бақылап, қай жерде тежегіш басу керектігін де дер кезінде хабарлайды. Жаңа көліктердің бағалары жөнінде әзірге ешқандай мәлімет жоқ.
1. 2 Subaru Legacy H6 автокөлігінің оталдыру жүйесіне сипаттама
4 цилиндрлі қозғалтқыштарда оталдыру жүйесінің негізгі компонеттерінің орналасуы

2 - Жоғарғы кернеулі сым басы 1 және 3 цилиндр
3 - Оталдыру модулімен катушка
4 - Жоғарғы кернеулі сым басы 1 және 3 цилиндр
Бұрау күші, Нм
Т1: 21
Т2: 6. 4
6 цилиндрлі қозғалтқыштарда оталдыру жүйесінің негізгі компонеттерінің орналасуы

2 - Оталдыру модулімен катушка
Бұрау күші, Нм
Т1: 16
Т2: 21
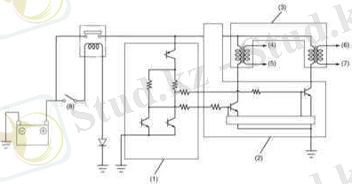
Оталдыру жүйесінің фунционалды сұлбасы

1 - Батарея
2 - оталдыру қосқышы
3 - тарату білігінің орынның сенсоры (CMP)
4 - оталдыру катушкасы
5 - Ұшқынды қосқыш
6 - оталдыру модулі 7 - Детоноция сезгісі
8 - Алдыңғы оттегі сенсоры
9 - Қозғалтқыштың салқындатқыш температурасы (ECT) сенсоры
10 - Артқы оттегі сенсоры
11 - Ауа массасын өлшеу сенсоры
DIS оталдыру жүйесі

2 - Оталдыру модулі
3 - Катушка жинағы
4 - 1-цилиндрдің тұтандыру пілтесі
6 - 3-цилиндрдің тұтандыру пілтесі
7 - 4-цилиндрдің тұтандыру пілтесі
8 - Оталдыруды қосқыш
Осы модельде қарастырылған модельдер ECM бақылауында жұмыс істейтін тікелей от алатын жүйені (DIS) пайдаланады. Басқару модулі қозғалтқыштың жұмыс параметрлерін және ағымдық күйін үздіксіз бақылайтын түрлі ақпарат датчиктерінің деректеріне негізделген от алғыштың уақытын анықтау параметрлерін анықтайды және тұтану модулі / катушкалар жинақтарына сәйкес пәрмендерді жасайды.
Қозғалтқыш цилиндрлеріндегі ауа-отын қоспасын қоздыру үшін жүйе жоғары вольтты (V) кернеуді генерациялайды және қозғалтқыш цилиндрлерінің әрқайсысына бекітілген шанышқыларға шығарады. Кернеу ұшқынның электродтары арасындағы ауа ағынының «бұзылуын» қамтамасыз ету үшін жеткілікті жоғары болуы керек. Сонымен қатар, «сыну» керек цилиндрдегі поршеньнің ағымдағы жағдайына сәйкес келетін және жұмыс параметрлерінің кең спектрінде жұмыс істейтін қозғалтқышқа жауап беретін белгілі бір уақытта орын алады.
... жалғасы- Іс жүргізу
- Автоматтандыру, Техника
- Алғашқы әскери дайындық
- Астрономия
- Ауыл шаруашылығы
- Банк ісі
- Бизнесті бағалау
- Биология
- Бухгалтерлік іс
- Валеология
- Ветеринария
- География
- Геология, Геофизика, Геодезия
- Дін
- Ет, сүт, шарап өнімдері
- Жалпы тарих
- Жер кадастрі, Жылжымайтын мүлік
- Журналистика
- Информатика
- Кеден ісі
- Маркетинг
- Математика, Геометрия
- Медицина
- Мемлекеттік басқару
- Менеджмент
- Мұнай, Газ
- Мұрағат ісі
- Мәдениеттану
- ОБЖ (Основы безопасности жизнедеятельности)
- Педагогика
- Полиграфия
- Психология
- Салық
- Саясаттану
- Сақтандыру
- Сертификаттау, стандарттау
- Социология, Демография
- Спорт
- Статистика
- Тілтану, Филология
- Тарихи тұлғалар
- Тау-кен ісі
- Транспорт
- Туризм
- Физика
- Философия
- Халықаралық қатынастар
- Химия
- Экология, Қоршаған ортаны қорғау
- Экономика
- Экономикалық география
- Электротехника
- Қазақстан тарихы
- Қаржы
- Құрылыс
- Құқық, Криминалистика
- Әдебиет
- Өнер, музыка
- Өнеркәсіп, Өндіріс
Қазақ тілінде жазылған рефераттар, курстық жұмыстар, дипломдық жұмыстар бойынша біздің қор #1 болып табылады.

Ақпарат
Қосымша
Email: info@stud.kz