Бензол – толуол қоспалары үшін ректификациялау қондырғысы


Бензол - толуол қоспалары үшін ректификациялау қондырғысы
Кіріспе
Ректификация ХІХ ғасырдың басынан бастап спирттік және мұнай өнеркәсібінің маңызды технологиялық процестерінің бірі ретінде белгілі болды. Қазіргі уақытта ректификация химиялық технологияның әртүрлі салаларында кеңінен қолданылады, мұнда компоненттердің таза түрінде шығарылуы өте маңызды: этилен оксиді, акрилонитрил, капролактам алу кезінде. Ректификация халық шаруашылығының басқа салаларында да кеңінен қолданылады: түсті металлургия, коксохимиялық және орман химиялық өнеркәсіптерінде.
Сонымен, бензолды алудың бір әдісі-ректификация. Бензол (C6 H6) - хош иісті көмірсутек-бензиннің құрамына кіреді, өнеркәсіпте кеңінен қолданылады, дәрі-дәрмектер, түрлі пластмассалар, синтетикалық резеңке, бояғыштар өндірісі үшін бастапқы шикізат болып табылады. Пластмассаның физикалық салмағы шамамен 30%, каучуктар мен резеңкелерде - 66%, синтетикалық талшықтарда - 80% - ға дейін хош иісті көмірсутектерге тиесілі, олардың негізін қалаушы бензол болып табылады. Бензол шикі мұнайдың құрамына кіреді, бірақ өнеркәсіптік масштабта көбінесе оның басқа компоненттерінен синтезделеді. Ректификациялық колонналар бензол мен толуолды 99, 9% тазалықпен қамтамасыз етеді, ксилол қоспасындағы толуол құрамы 1, 5% - дан аспайды. Мұнай өңдеу және мұнай - химия өнеркәсібінде, сондай-ақ химия-фармацевтика өнеркәсібінде мұнай шикізатынан жеке фракциялар мен жеке көмірсутектерді алу үшін қолданылады.
Бұл жұмыстың мақсаты процестің негізгі сипаттамаларын және бензол-толуолдың екілік қоспасын бөлу үшін үздіксіз жұмыс істейтін тарелка ректификациялық бағанның мөлшерін анықтау болып табылады.
1. Әзірленетін процестің теориялық негіздері
1. 1. Ректификациялау процесі туралы жалпы мәліметтер
Ректификация-бұл сұйықтықтың бірнеше рет ішінара булануы және будың конденсациясы процесі. Процесс әртүрлі температурадағы бу мен сұйықтық ағындарының байланысы арқылы жүзеге асырылады және әдетте бағаналы аппараттарда жүзеге асырылады. Әрбір жанасу кезінде сұйықтықтан көбінесе Ұшпа немесе төмен қайнаған компонент буланып кетеді, ол булар байытылады, ал булардан сұйықтыққа айналатын тұрақты емес немесе жоғары қайнаған компонент конденсацияланады. Бірнеше рет қайталанатын осындай екі жақты компоненттер алмасу, сайып келгенде, таза, төмен қайнаған компонент болып табылатын жұптарды алуға мүмкіндік береді. Бұл булар бөлек аппаратта конденсациядан кейін дистиллят (ректификат) және флегма түзеді - бағанды суару және көтерілген булармен әрекеттесу үшін қайтарылатын сұйықтық. Булар қалдық бағанының түбінен жартылай булану арқылы алынады, ол таза, жоғары қайнаған компонент болып табылады. Біртекті сұйық қоспаларды компоненттерге бөлудің жеткілікті жоғары деңгейіне ректификация арқылы қол жеткізуге болады.
Ректификацияны құрайтын процестердің мәні және алынған нәтижелерді диаграммада t-x көмегімен байқауға болады (суретті қараңыз. 1. 1) .
Сурет. 1. 1. Диаграмма t-x, у.
Қайнау температурасына дейін x1 құрамының бастапқы қоспасын сұйықтықпен тепе-теңдікте болатын бу (B нүктесі) аламыз. Бұл будың іріктелуі мен конденсациясы төмен қайнаған компонентпен байытылған x2 құрамындағы сұйықтықты береді (x2 > X1 ) . Бұл сұйықтықты T2 қайнау температурасына дейін қыздырыңыз, біз бу (D нүктесі) аламыз, оның конденсациясы құрамында төмен қайнау компоненті бар сұйықтықты береді және т. б. Осылайша, сұйықтықтың булану және бу конденсациясының бірқатар процестерін жүргізе отырып, нәтижесінде таза төмен қайнаған компонент болып табылатын сұйықтық (дистиллят) алуға болады.
Сол сияқты, x4 сұйықтығының құрамына сәйкес келетін бу фазасына сүйене отырып, конденсация мен буланудың бірқатар дәйекті процестерін жүргізу арқылы толығымен жоғары қайнаған компоненттен тұратын сұйықтық (қалдық) алуға болады.
Қарапайым түрде бірнеше булану процесін көп сатылы қондырғыда жүзеге асыруға болады, оның бірінші сатысында бастапқы қоспасы буланып кетеді.
Екінші сатыға бу бөлінгеннен кейін қалған сұйықтық булануға түседі, екінші сатыдан алынған сұйықтық үшінші сатыда буланады (соңғы будан алынғаннан кейін) және т. б.
Сол сияқты бірнеше конденсация процесі ұйымдастырылуы мүмкін, онда әрбір келесі қадам алдыңғы сатыда олардан сұйықтық (конденсат) бөлінгеннен кейін қалған булардың конденсациясы үшін келеді.
Осы жолмен жеткілікті үлкен қадамдармен сіз оны байытатын компоненттің жеткілікті жоғары концентрациясы бар сұйық немесе бу фазасын ала аласыз. Алайда, бұл фазаның шығуы оның бастапқы қоспадағы мөлшеріне байланысты аз болады. Сонымен қатар, сипатталған қондырғылар көлемді және қоршаған ортаға үлкен жылу жоғалтуымен сипатталады.
Қоспаларды компоненттерге едәуір үнемді, толық және нақты бөлуге ректификация процестерінде қол жеткізіледі, олар әдетте ықшам аппараттарда - ректификациялық бағандарда жүзеге асырылады.
Ректификация процесі бір-біріне қатысты қозғалатын тепе-тең емес сұйық және бу фазалары арасындағы бірнеше байланыс арқылы жүзеге асырылады.
Фазалардың өзара әрекеттесуімен олардың арасында жүйенің тепе - теңдік күйіне ұмтылуымен байланысты масса және жылу алмасу жүреді. Әрбір байланыс нәтижесінде компоненттер фазалар арасында қайта бөлінеді: бу аздап қайнаған компонентпен, ал сұйықтық жоғары қайнаған компонентпен байытылады. Бірнеше байланыс бастапқы қоспаның толық бөлінуіне әкеледі.
Осылайша, фазалардың белгілі бір салыстырмалы жылдамдықпен қозғалуы және олардың бірнеше рет жанасуы кезінде тепе-теңдіктің болмауы (және сәйкесінше фазалық температура айырмашылығының болуы) ректификацияны жүргізудің қажетті шарттары болып табылады.
А және В екі компонентінен тұратын қоспаны қарастырайық. Сұйық қоспаның мінез-құлқының табиғаты негізінен оның құрамдас заттарының табиғаты мен қысымына байланысты.
Идеал ерітінділер үшін барлық молекулалардың (бірдей және әр түрлі) өзара әрекеттесу күші тең болатындығымен сипатталады. Бұл жағдайда молекуланың қоспада болатын жалпы күші қоспаның құрамына байланысты емес. Бұл жағдайда ішінара қысым тек сұйықтық бетінің бірлігіне молекулалардың ішкі тартылыс күштерін жеңу үшін қажетті жылдамдықпен жететін молекулалардың санына байланысты болуы керек, яғни берілген температурада тиісті компоненттің қысымы оның сұйық қоспадағы құрамына пропорционалды түрде артады (Рауль Заңы) :
рА = РА хА (1. 1)
рВ = РВ (1-хА ) (1. 2)
Қоспа компоненттерінің ерігіштік дәрежесіне сәйкес сұйықтық кез-келген арақатынаста өзара еритін, жартылай еритін және іс жүзінде өзара еритін болып бөлінеді. Өз кезегінде кез-келген қатынастағы өзара еритін компоненттері бар қоспалар бөлінеді:
- Рауль заңына бағынатын идеалды шешімдер;
- қалыпты ерітінділер-Рауль заңынан ішінара ауытқитын, бірақ қоспаларды түзбейтін сұйық қоспалар: тұрақты қайнау температурасымен (азеотроптар) ;
- идеал емес ерітінділер-Рауль заңынан айтарлықтай ауытқулары бар сұйықтықтар, оның ішінде тұрақты қайнау температурасы бар қоспалар (азеотроптар) .
Кез-келген арақатынаста өзара еритін екі сұйықтықтың қоспасы екі фазадан және екі компоненттен тұратын жүйе болып табылады және фазалық ереже бойынша екі еркіндік дәрежесіне ие:
С=К-Ф+2=2-2+2=2 (1. 3)
Техникалық есептеулер үшін ең маңыздысы t -z, y диаграммасы болып табылады, өйткені әдетте өнеркәсіптік аппараттардағы айдау процестері P=const кезінде жүреді, яғни. изобарлық жағдайда. Бұл диаграммада (суретті қараңыз. 1. 2) абсцисса осі бойынша әртүрлі температураларға жауап беретін фазалардағы сұйық х және бу концентрациялары кейінге қалдырылған.
Дальтон заңы бойынша рА = Рy* A, сонда
y* A = pA /P=(PA /P) xA, (1. 4)
бірақ
Р=pA +pB =PA xA +PB (1-xB ) =PB +(PA -PB ) xA (1. 5)
сонда
x =(P-PB ) /(PA -PB ) (1. 6)
Сурет 1. 2. диаграмма t-х, у.
Берілген температура T1, t2 және т. б. кезінде белгілі РА және РВ бойынша (1. 6) теңдеу бойынша хА, хВ және т. б. табады, содан кейін (1. 4) теңдеу бойынша -у* A1, у* А2 және т. б. тиісті мәндер және табылған нүктелер бойынша сұйықтықтың қайнау сызықтары (ta A2 A1 tB қисығы ) және будың конденсациясы (ta B2 BL TB қисығы) салынады. (1. 6) теңдеу концентрациялар (сұйықтық бойынша) мен берілген қысымдар (жалпы Р және РА мен РВ қаныққан булары) арасындағы байланысты орнатады. Сұйық және бу фазаларының тепе-теңдік құрамдарының нүктелерін қосатын A1 B1, a2 b2 және т. б. кесінділері изотермалар болып табылады.
TA A2 A1 TB қисық сызығындағы нүктелер қайнау температурасындағы сұйық фазаға сәйкес келеді. Бұл қисықтың астындағы кез-келген нүкте тек сұйық фазадан тұратын жүйені сипаттайды. Сол сияқты, tA B2 B1 TB қисық сызығынан жоғары орналасқан кез-келген нүкте температурасы бу конденсациясының басталу температурасынан жоғары жүйені сипаттайды, яғни сол кездегі булар қызып кетеді және жүйе тек бу фазасынан тұрады. Қайнау және конденсация қисықтарының арасындағы нүктелер (мысалы, С нүктесі-сур. 1. 2), температурасы осы құрамдағы сұйықтықтың қайнау температурасынан жоғары және сол құрамдағы булардың конденсация температурасынан төмен болатын жүйелерді сипаттайды. Осылайша, бұл нүктелер тепе-теңдік бу-сұйықтық жүйелеріне сәйкес келеді.
Идеал екілік жүйелер үшін тепе-теңдік сызығын сипаттайтын (1. 7) теңдеу алынды:
у*А =ахА /[1+хА (а-1) ], где (1. 7)
а =РА /РВ-а компонентінің салыстырмалы өзгергіштігі (кейде А бөлу коэффициенті деп аталады) .
N компоненттерден тұратын қоспалар үшін, мысалы, Рауль және Далтон заңдарына негізделген А, В, С, D:
yA =(РA /Р) хA ; yB =(РB /Р) хB ; yC =(РC /Р) хC ; yD =(РD /Р) хD (1. 8)
Өйткені
P=PA xA +PB xB +PC xC +PD xD +…=
(1. 9)
кез-келген j компоненті үшін
yj =Pj Xj /
(1. 10)
Теңдеудің оң бөлігінің алымы мен бөлгішін (1. 10) РА шамасына бөлу :
yj =а j Xj /
, где (1. 11)
а A =РА /РВ ; а в =РВ /РА ; а C =РС /РА және т. б
Зависимость давления насыщенного пара от температуры хорошо описана эмпирическим уравнением Антуана:
lnРА =А-В/(Т+C), где (1. 12)
А-температураға тәуелді емес, тұрақты;
В және С-анықтамалар бойынша анықталатын константалар;
T - абсолюттік температура.
(1. 12) теңдеу бірнеше ондаған градусқа дейінгі температура диапазонындағы және сыни қысымға жақын емес қысымдардағы бу қысымының температуралық тәуелділігін сипаттайды.
Нақты сұйық қоспалар Рауль заңынан айтарлықтай ауытқуы мүмкін. Егер булардың толық қысымының (немесе ішінара қысымның қосындысы) сұйық қоспаның құрамына тәуелділігі идеалды қоспалар үшін бірдей тәуелділікті сипаттайтын сызықтардан жоғары болса (суретті қараңыз. 1. 3), онда мұндай ауытқу оң деп аталады, егер төмен болса - Рауль заңынан теріс ауытқу. Бұл ауытқулар ерітіндідегі молекулалардың белсенділігінің өзгеруімен, диссоциациямен, ылғалданумен және т. б. анықталады. :
pA =PA xA (1. 13)
Раульт заңынан оң ауытқуы бар қоспалар үшін>1; теріс ауытқуы бар қоспалар үшін - <1. Мәндерді анықтау көбінесе қиын, сондықтан P-x диаграммалары әдетте тәжірибелік (анықтамалық) мәліметтерге негізделген.
Сур. 1. 3. Рауль заңынан оң ауытқуы бар қоспаға арналған P-x диаграммасы (идеалды шешім үшін тиісті сызықтар нүктелі сызықпен көрсетілген) .
1. 2. Әзірленетін процесті жүргізуге арналған негізгі технологиялық схемалар
Ректификация процестері мезгіл-мезгіл немесе әр түрлі қысым кезінде үздіксіз жүзеге асырылады: атмосфералық қысым кезінде, вакуумда (жоғары қайнаған заттардың қоспаларын бөлу үшін), сондай-ақ атмосферадан жоғары қысым кезінде (қалыпты температурада газ тәрізді қоспаларды бөлу үшін) .
1. 2. 1 Мерзімді ректификация
Үзіліссіз жұмыс істейтін ректификациялық қондырғылар үздіксіз жұмыс істейтін қондырғыларды пайдалану орынсыз болған жағдайларда сұйық қоспаларды бөлу үшін қолданылады.
Орнатудың мүмкін нұсқаларының бірі суретте көрсетілген. 1. 4.
Сур. 1. 4. Мерзімді ректификацияны жүргізуге арналған қондырғы схемасы:
1-текше; 2 - баған; 3 - дефлегматор; 4 - ағын бөлгіш; 5 - тоңазытқыш; 6-жинақтар.
Бастапқы қоспасы мезгіл-мезгіл 1 текше қайнатқышқа жүктеледі, онда қайнатылады. Алынған булар 2-баған бойынша көтеріледі, онда бұл будың дефлегматордан келетін сұйықтықпен (флегма) қарсы әрекеттесуі жүреді 3. Ағынды бөлгіштен кейін конденсаттың бір бөлігі бағанға флегма түрінде оралады, ал екінші бөлігі - дистиллят р - Тоңазытқыш арқылы 5 жеке фракциялар түрінде 6, 7 жинаққа жиналады. Ректификация процесі әдетте дистилляттың орташа құрамына жеткеннен кейін аяқталады.
1. 2. 2 Үздіксіз ректификация
Жоғарыда аталған жағдайлар үздіксіз айдау бағандарында қалай жүзеге асырылатынын қарастырыңыз (суретті қараңыз. 1. 5) өнеркәсіпте кеңінен қолданылатын.
Сур. 1. 5. Үздіксіз жұмыс істейтін ректификациялық қондырғының схемасы:
1-ректификациялық колонна (а - нығайтушы бөлігі, б - толық бөлігі) ; 2 - қайнатушы; 3 - дефлегматор; 4 - флегма бөлгіш; 5 - бастапқы қоспаны қыздырғыш; 6-дистиллят тоңазытқышы (немесе тоңазытқыш - конденсатор) ; 7 - қалдық тоңазытқышы (немесе төменгі өнім) ; 8, 9 - жинағыштар; 10-сорғылар.
Ректификациялық баған 1 Цилиндрлік корпусқа ие, оның ішінде пластиналар немесе саптамалар түрінде байланыс құрылғылары орнатылған. Төменнен жоғарыға колоннада бу жүреді, ол колоннаның сыртында орналасқан 2 қайнатқыштан құрылғының төменгі бөлігіне түседі, яғни ол сыртқа шығарылады немесе тікелей бағанның астына орналастырылады. Демек, қазандықтың көмегімен будың жоғары ағымы жасалады. Булар төменгі пластинадағы сұйықтық қабаты арқылы өтеді, оны біз бірінші деп санаймыз, шартты түрде төменнен жоғары қарай тақтайшаларды нөмірлейміз.
Бірінші пластинадағы сұйықтықтың концентрациясы X1 (төмен қайнаған компонент үшін) және оның температурасы t1 болсын . Сұйықтық пен жоғары температурасы бар будың өзара әрекеттесуі нәтижесінде сұйықтық ішінара буланып, негізінен төмен қайнаған компонент буға өтеді. Сондықтан келесі (Екінші) табаққа төмен қайнаған y1 >x1 компоненті бар бу кіреді .
Пластинадағы сұйықтықтың булануы бу конденсациясының жылуына байланысты болады. Бу конденсацияланады және сұйықтыққа негізінен жоғары қайнаған компонент өтеді, оның құрамы пластинадағы сұйықтықтың құрамымен тепе-теңдіктен жоғары. Төмен қайнаған компоненттің 1 моль булануы үшін екілік қоспа компоненттерінің булану жылуы тең болған кезде жоғары қайнаған компоненттің 1 моль конденсациясы қажет, яғни пластинадағы фазалар компоненттердің эквимолекулалық мөлшерімен алмасады.
Екінші пластинада сұйықтық x2 құрамына ие, біріншісіне қарағанда төмен қайнау компонентіне ие ( x2 >x1) және сәйкесінше төмен температурада қайнайды (t2 <t1 ) . Онымен байланыста у1 құрамының буы жартылай конденсацияланады, төмен қайнаған компонентпен байытылады және y2 >x2 және т. б. құрамы бар жоғары орналасқан табаққа шығарылады.
Осылайша, қазандықтың шығысындағы таза жоғары қайнаған компонент болып табылатын бу, жоғары қарай жылжып келе жатқанда, төмен қайнаған компонентпен байытылып, бағананың жоғарғы тақтайшасын дерлік таза төмен қайнаған компонент түрінде қалдырады, ол толығымен бу фазасына өтеді, бу қазандығынан бағанның жоғарғы жағына дейін.
Бу сумен салқындатылған 3 дефлегматорда конденсацияланады, ал алынған сұйықтық 4 бөлгіште дистиллят пен флегмаға бөлінеді, ол бағанның жоғарғы тақтасына жіберіледі. Демек, бағандағы дефлегматордың көмегімен сұйықтықтың төменгі ағымы жасалады.
Колоннаны суаруға келетін сұйықтық (флегма) таза, төмен қайнаған компонент болып табылады. Алайда, баған арқылы ағып, бумен әрекеттесіп, сұйықтық будан конденсацияланған жоғары қайнаған компонентпен байытылады. Сұйықтық төменгі табаққа жеткенде, ол іс жүзінде таза, жоғары қайнаған компонентке айналады және саңырау бумен немесе басқа салқындатқышпен жылытылатын қазандыққа енеді.
Бағанның жоғарғы жағынан белгілі бір қашықтықта бастапқы қоспасы дефлегматордан сұйықтыққа қосылады, ол бағанның қоректендіретін табақшасына түседі. Қазандықтың жылу жүктемесін азайту үшін бастапқы қоспасы әдетте 5 жылытқышында сұйықтықтың қайнау температурасына дейін алдын-ала қыздырылады. Тамақтану табақшасы бағанды әртүрлі мақсаттарға ие екі бөлікке бөледі. 1А жоғарғы бөлігінде (қоректендіргіштен жоғарғы табаққа дейін) булардың көбірек күшеюі қамтамасыз етілуі керек, яғни. құрамы бойынша таза төмен қайнайтын компонентке жақын жұптар дефлегматорға бағытталуы үшін оларды төмен қайнататын компонентпен байыту. Сондықтан бағанның бұл бөлігі күшейту деп аталады. 1Б төменгі бөлігінде (қоректендіргіштен төменгі тәрелкеге дейін) сұйықтықтан барынша төмен қайнаған компонентті алып тастау қажет, яғни құрамы бойынша таза жоғары қайнаған компонентке жақын сұйықтық қайнатқышқа ағуы үшін сұйықтықты сарқып алу қажет. Тиісінше, бағанның бұл бөлігі толық деп аталады. 3 дефлегматорда колоннадан келетін барлық жұптар немесе колоннаға қайтарылатын флегма санына сәйкес келетін олардың бір бөлігі ғана конденсациялануы мүмкін. Бірінші жағдайда, флегма бөлінгеннен кейін қалған конденсаттың бөлігі-дистиллят (ректификат) немесе тоңазытқышта салқындағаннан кейін 6 дистиллят жинағына жіберілетін жоғарғы өнім 9. Екінші жағдайда, дефлегматордағы конденсацияланбаған булар бір уақытта конденсацияланады және 6 тоңазытқышта салқындатылады, ол осы нұсқада дистиллят конденсаторы ретінде қызмет етеді. Сұйықтық шығатын бірі-төменгі колоннаның сондай-ақ, екі бөлікке бөлінеді. Бір бөлігі қайнатқышқа жіберіледі, ал қалған бөлігі (төменгі өнім) тоңазытқышта сумен салқындағаннан кейін 7 жинаққа жіберіледі 8. Үздіксіз ректификацияның мерзімді ректификациядан артықшылығы: дәл режимді орнатуға мүмкіндік беретін, техникалық қызмет көрсетуді жеңілдететін және процесті автоматтандыруды жеңілдететін процесс барысында қондырғының жұмыс жағдайлары өзгермейді; қондырғының өнімділігін арттыруға әкелетін операциялар арасында кідірістер болмайды; жылу шығыны аз, жылу алмастырғышта бастапқы қоспаны жылыту үшін қалдық жылуды қолдануға болады.
Ірі өндірістерде аталған артықшылықтардың арқасында негізінен үздіксіз ректификация қолданылады, ректификацияның мерзімді процестері тек шағын, біркелкі емес жұмыс істейтін өндірістерде қолданылады.
1. 2. 3 Экстрактивті және азеотропты ректификация
Экстрактивті ректификация әдетте төмен салыстырмалы өзгергіштікпен сипатталатын жақын қайнайтын компоненттердің қоспаларын бөлу үшін қолданылады. Мұндай қоспаларды бөлу үлкен флегма санын сақтау қажеттілігіне байланысты өте көп теориялық плиталар мен жоғары бу шығыны бар бағандарда жүргізілуі керек. Экстрактивті ректификацияны жүргізу үшін орнату схемасы суретте көрсетілген. 1. 6.
1-экстракциялық ректификациялауға арналған колонна; 2 - В өнімін және С экстрагирлеуші компонентін бөлуге арналған колонна; 3 - сорғылар; 4 - қайнатқыштар; 5-конденсаторлар.
А және В компоненттерінен тұратын бастапқы қоспасы экстрактивті ректификация үшін 1-бағанның қуат табақшасына беріледі. Төмен қайнаған компонент дистиллят түрінде таңдалады, ал жоғары қайнаған компоненттің В және С бөлу компонентінің қоспасы бағанның төменгі бөлігінен 1 бағанға 2 бөлуге жіберіледі. Текше қалдық түрінде таңдалған бөлгіш компонент 1-бағанды суаруға қайтарылады.
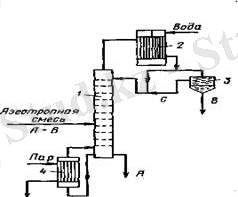
Азеотропты ректификация кезінде (суретті қараңыз. 1. 7) бастапқы азеотропты қоспаны жоғарыдан бөлгіш агент с. бөлетін агентпен суарылатын бағанның қоректену тәрелкесіне береді. Сонымен, азеотропты ректификация кезінде бөлу компонентінің шығыны бастапқы қоспада дистиллятқа іріктелетін компоненттердің концентрациясының жоғарылауымен артады. Экстрактивті ректификация кезінде, керісінше, бастапқы қоспада текше қалдығы түрінде таңдалған компоненттердің концентрациясы жоғарылаған кезде бөлу компонентінің шығыны артады.
Сур. 1. 7. Азеотропты ректификациялауға арналған қондырғы схемасы: 1-колонна; 2-конденсатор; 3-тұндырғыш; 4-қайнатқыш
Экстрактивті және азеотропты ректификация әдістерін қолданудағы ең қиын міндет-келесі талаптарға жауап беретін бөлу компонентін таңдау:
1) бөлінетін компоненттердің салыстырмалы құбылмалылығы коэффициентінің едәуір жоғарылауын қамтамасыз ету;
2) қалпына келтіру оңай;
3) бағандағы температура жағдайында сұйық фазаның стратификациялануын болдырмау үшін бөлінетін компоненттерді жақсылап ерітіңіз;
4) айналымда қауіпсіз, қол жетімді, арзан, термиялық тұрақты болыңыз. Әдетте, бөлу агентін таңдағанда, олар анықтамалық мәліметтерге негізделеді.
Азеотропты және экстракциялық ректификация әдістері мұнай мен сұйытылған табиғи газдардың жақын қайнаған көмірсутектерін, май қышқылдары өндірісіндегі сұйық қоспаларды, сусыз этил спиртін және т. б. бөлу үшін кеңінен қолданылады.
1. 3. Жобаланатын қондырғыға арналған үлгілік жабдық
Ректификация процестерін жүргізу үшін әртүрлі конструкциялардың аппараттары қолданылады, олардың негізгі түрлері сіңіргіштердің тиісті түрлерінен ерекшеленбейді.
Ректификациялық қондырғыларда негізінен екі типтегі құрылғылар қолданылады: саптама және тарелка ректификациялық бағандар. Сонымен қатар, вакуум астындағы ректификация үшін әртүрлі конструкциялардың пленкалы және айналмалы бағандары қолданылады.
Саңылаулар, барботаждар, сондай-ақ ішкі құрылғылардың (плиталар, саптама денелері және т. б. ) дизайны бойынша кейбір пленка бағаналары сіңіру бағаналарына ұқсас. Алайда, сіңіргіштерден айырмашылығы, дистилляциялық бағандар жылу алмастырғыштармен - қазандықпен (текшемен) және дефлегматормен жабдықталған. Сонымен қатар, қоршаған ортаға жылу шығынын азайту үшін ректификациялық құрылғылар жылу оқшаулауымен жабылған.
... жалғасы- Іс жүргізу
- Автоматтандыру, Техника
- Алғашқы әскери дайындық
- Астрономия
- Ауыл шаруашылығы
- Банк ісі
- Бизнесті бағалау
- Биология
- Бухгалтерлік іс
- Валеология
- Ветеринария
- География
- Геология, Геофизика, Геодезия
- Дін
- Ет, сүт, шарап өнімдері
- Жалпы тарих
- Жер кадастрі, Жылжымайтын мүлік
- Журналистика
- Информатика
- Кеден ісі
- Маркетинг
- Математика, Геометрия
- Медицина
- Мемлекеттік басқару
- Менеджмент
- Мұнай, Газ
- Мұрағат ісі
- Мәдениеттану
- ОБЖ (Основы безопасности жизнедеятельности)
- Педагогика
- Полиграфия
- Психология
- Салық
- Саясаттану
- Сақтандыру
- Сертификаттау, стандарттау
- Социология, Демография
- Спорт
- Статистика
- Тілтану, Филология
- Тарихи тұлғалар
- Тау-кен ісі
- Транспорт
- Туризм
- Физика
- Философия
- Халықаралық қатынастар
- Химия
- Экология, Қоршаған ортаны қорғау
- Экономика
- Экономикалық география
- Электротехника
- Қазақстан тарихы
- Қаржы
- Құрылыс
- Құқық, Криминалистика
- Әдебиет
- Өнер, музыка
- Өнеркәсіп, Өндіріс
Қазақ тілінде жазылған рефераттар, курстық жұмыстар, дипломдық жұмыстар бойынша біздің қор #1 болып табылады.

Ақпарат
Қосымша
Email: info@stud.kz