Бағыттағышты басқарудың төрт сымды сұлбасы


Бағыттағышты басқарудың төрт сымды сұлбасы
Тұрақты токты бағыттағыштық жетекті басқарудың төрт сымды сұлбасы орталық тәуелділіктері мен жергілікті қоректендіруі бар электрлік орталықтандыру құрылғыларымен жабдықталған кіші станцияларда қолданылады (1-сурет) . Электржетегін басқару үшін ЭО постынан іске қосу бағыттағыш релесі орнатылған станция мойнындағы релелік шкафқа дейін төрт сым салынады: екі басқару сымы мен екі бақылау сымы. Релелік шкафтан кернеуі 30 В МСП электрқозғалтқышы бар бағыттағыш жетекке дейін тоғыз сым салынады, ол станция бойынша кезекшінің пультіненбағыттағышты басқаруға және жергілікті басқару кезінде жетекте орналасқан жол қорапшасынан басқаруға мүмкіндік береді.
Сұлбаның негізгі аспаптарына жатады: бағыттағыштық іске қосу релесі ПС, бағыттағыш бақылау реле СК мен СК1, плюстік және минустық бақылау релелері ПК мен МК.
ПС релесінің үш орамы болады:
- Негізгі, ол бағыттағышты іске қосқанда бейтарап және полярланған якорьларды басқаратын;
- Токтық, ол бағыттағыш электрқозғалтқышымен тізбектей жалғанады және бағыттағыштарды ауыстыру кезінде реленің бейтарап якорін ұстап тұрады;
- Қосымша, ол бағыттағыш электрқозғалтқышы аралық күйден реверсирленуі кезінде бейтарап якорьді ұстап тұрады.
СК және СК1 релелер бағыттағыштар күйін бақылайды және сызықтық сымдарға тізбектей жалғанады. Екі бақылау релесін пайдалану ПК мен МК реле тізбегінде полярланған якорь істемей қалғанда, жалған бақылаудан сұлбалық қорғайды. Станция мойнының барлық бағыттағыштарының аспаптарына келесідей бағыттағыштық релелер жатады: қосымша СВ, фрикциялық СФ және оның қайталағышы ПСФ, қорғаныш СЗ мен апаттық СА.
СВ релесі СФ фрикциялық релесін қосады, оның якорьді жіберуге кететін уақыты 7 . . . 8 с, сол уақыттан кейін СЗ релесінің контактісімен жұмыс тогы өшіріледі. СА релесі бағыттағыштық апаттық батырманы СА басқанда қосылады, ол рельс тізбегі бүтін болмағанда бағыттағышты ауыстыруға қажет.
Бағыттағыштың плюстік күйінде тікелей полярлы ток тізбегі тұйықталған, оған СК мен СК1 релелері жалғанады (М-48, автоматты ауыстырып қосқыш контактісі 35-36 АП, ПС, К, CK1, СК, ОК, 33-34 АП, П-48) . СК мен СК1 реле контактілерінің орналасу сәйкестігі бойынша ПК реле жалғанған.
Минустық күйде 23-24 мен 25-26 АП контактілері тұйықталған болады, соның салдарынан СК мен СК1 релелері арқылы кері полярлықтағы ток өтеді және МК релесі қосылады. Бағыттағыштың қиылуы кезінде АП бақылау контактілері ажыратылады, СК мен СК1 релелері өшіріледі және сәйкесінше ПК (МК) релесі өшіріледі.
Бақылау тізбегін жалған іске қосылудан қорғау үшін басқа да тұрақты және айнымалы ток тізбектерімен байланыс кезінде АП контактілері қоректендіруден өшіріледі. СК мен СК1 релереінің индуктивтік кедергісі жоғары, сондықтан айнымалы токтан іске қосылу үшін үлкен кернеу керек (600 В дейін) .
Қозғалыс қауіпсіздігі қамтамасыз етілген кезде бағыттағыштар ауысады: бағыттағышта қозғалмалы құрам болмағанда және бекітілген қабылдау және жіберу маршрутына қатыспаған кезде.
Бұл шарттар сұлбаның басқару тізбегінде СП бағыттағыш-жол релесінің контактілерімен және тұйықтау релесімен З тексеріледі.
Бағыттағышты ауыстыру үшін ДСП кезекші МК батырмасын басып ПС релесінің негізгі орамы үшін кері полярлықты ток тізбегін тұйықтайды. ПС релесінің полярланған және бейтарап якорьларын ауыстырып қосқан соң және СВ, СФ, СЗ топтық релелердің іске қосылуынан кейін жұмыс тогының тізбегі тұйықталады, ол кедергісі 0, 06 Ом токтық орамнан және 1М электрқозғалтқыштың орамынан өтеді. Бағыттағыш ауыса бастайды. Осы уақытта ПС релесінің полярланған якорінің контактісімен және 33-34 мен 35-36 АП контактілерімен бақылау тізбегі ажыратылады. Бағыттағыштың ауысуы аяқталған соң 11-12 АП контактісі ажыратылады, және электрқозғалтқыш өшіріледі.
Бұдан кейін 43-44, 45-46 АП тұйықталған контактілері арқылы СК мен СК1 бақылау релелерін қоздыруға арналған кері полярлықтағы ток тізбегі құрылады. Бағыттағыштың кері ауысуы осының алдында көрсетілген ретпен жүреді.
Басқару және жұмыс тізбектерін жалған іске қосылудан қорғау үшін аспаптарды қоректендіру көзінен екі полюстік ажырату арқылы орындалады. Бұл кезде басқару тізбегіндегі контакттер (З, СП) іске қосу батырмсынан кейін сызықтық сымның екеуіне де қосылады.
Төрт сымды сұлба телемеханикалық канал бойынша басқарылатын станцияларда да қолданылады. Сондықтан жұмыс тізбегін ажырату үшін, егер белгілі бір себептермен бағыттағыш шектік күйге ауыспаса, СВ, СФ, СЗ релелерінен тұратын ПС релесін автоматты өшіру сұлбасы қолданылады.
Бұл сұлбаның жұмысы ПК немесе МК іске қосу батырмасын басудан басталады. ПС релесімен тізбектей СВ релесі қосылады.
СВ және СФ реле қайталағыштары - ПСФ релесі - реле конденсаторы зарядының тізбегін ұзақ уақытқа тұйықтау үшін арналған. Осыған байланысты пульттағы манипуляция сипатына қарамастан, жұмыс тізбегінің тұйықталу уақыты тұрақталады.
Бағыттағыш орталық күйден реверсирленуі кезінде ПС релесі қайта қосылады немесе орамы қайта магниттеледі. Бірақ бұл реленің сыртқы контактісі ажырамайды, себебі реленің қосымша орамымен қосымша магниттік күш пайда болады, ол бейтарап якорьді ұстап тұрады.
1-сурет. Бағыттағыштық электржетекті басқарудың төрт сымды сұлбасы
Бағыттағышты басқарудың екі сымды жүйесін зерттеу
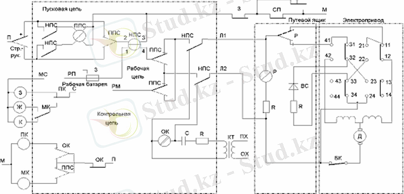
Типтік ретінде орталық тәуелділіктері мен орталық қоректенуі бар релелік орталықтандыруда тұрақты токты электрқозғалтқышы бар электржетекті екі сымды басқару сұлбасы қолданылады.
Бұл сұлба бағыттағыштық бұрмаларда қолданылады, олар СП-2Р немесе СП-3 бағыттағыштық жетектермен жабдықталады. Жетектерде МСП-0, 1 ЖӘНЕ МСП-0, 25 типті тұрақты токты электрқозғалтқыштар орнатылады, олар тізбектей қоздырылады, және екі қоздыру орамынан тұрады. МСП-0. 1 типті электрқозғалтқышының жұмыс кернеуі 30 В, 100 В және 160 В, сәйкесінше қуаты 130, 150 және 140 Вт; тұтынылатын ток 10, 0 А, 2, 8 А және 1, 8 А; біліктің айналу жылдамдығы 1100, 1200 айн/мин.
Бағыттағыштық электржетекті басқарудың екі сымды жүйесі келесі элементтерден тұрады:
НПС - бейтарап іске қосу бағыттағыштық реле;
ППС - полярланған іске қосу бағыттағыштық реле;
Р − полярланған реверсирлеуші реле;
МК - минустық бақылау реле;
ПК - плюстік бақылау реле;
ОК − жалпы (ортақ) бақылау реле;
ВЗ - бағыттағыштық қимасының жоқтығын бақылайтын реле;
СК - бағыттағыштық коммутатор;
З - тұйықтаушы реле*;
СП - бағыттағыштық жол реле*;
ПУ - плюстік басқару реле*;
МУ - минустік басқару реле*;
ВК - бағыттағышты қосымша ауыстыру батырмасы;
КТ - төмендетуші трансформатор;
ВС - түзеткіш бағана;
БК - блок контакт;
П, М − 24 В кернеулі тұрақты токты қоректендіру полюстері;
ПХ, ОХ - 220 В кернеулі айнымалы токты қоректендіру полюстері;
РП, РМ - 220 В кернеулі тұрақты токты қоректендіру полюстері;
С, МС − 24 В кернеулі айнымалы токты қоректендіру полюстері;
з − жасыл түсті жарық сүзгісі бар шам;
ж − сары түсті жарық сүзгісі бар шам;
к - қызыл түсті жарық сүзгісі бар шам.
1-суретте бағыттағыштық электржетекті басқарудың екі сымды сұлбасы көрсетілген. Р реверсирлеуші реле жол жәшігінде ПЯ орналасады. Қалған релелер ЭО постында орналасады. ЭО посты мен жол жәшігі өзара Л1 және Л2 сымдарымен жалғанған. Жол жәшігі бағыттағыш электржетекпен бес сым арқылы жалғанған. Суретте көрсетілген бағыттағыш плюс күйінде орналасқан.
Бағыттағышты минус күйіне ауыстыру үшін бағыттағыш коммутаторды «-» күйге ауыстыру керек, нәтижесінде НПС басқарушы бағыттағыш реленің қоздыру тізбегі тұйықталады. Қауіпсіздік талаптары тексеріледі: маршрутта бағыттағыштың тұйықталмауы (З реле) және бағыттағыш кіретін оқшауланған аймақтың бостығы (СП релесі) . ППС релесінің полярланған контактісі арқылы 4-2 орамы бойынша НПС релесінен ток өтеді.
1-сурет. Бағыттағыш электржетекті басқарудың екі сымды сұлбасы
НПС релесі Л1 мен Л2 жолақтарын бақылау тізбегінен (ішкі контактілерімен) сөндіреді, содан кейін оларды жұмыс тізбегіне қосады. НПС релесі сыртқы тұйықталған контактілерімен ППС релесін іске қосуға дайындайды.
ППС релесі жоғарғы орамы арқылы қоректендіру тізбегімен іске қосылып, полярланған якорьді ауыстырып қосады. Ауыстырылған контактілер арқылы - ППС релесі, сыртқы қонтактілері арқылы - НПС релесі, НПС релесінің токтық орамы арқылы (1-3) Р реленің орамымен ток өтеді. Жол жәшігінде орналасқан реверсирлеуші реле Р іске қосылады. Ол полярланған якорьді ауыстырып қосады, және автоматты ауыстырып қосқыш контактілерімен 11-12 электр қозғалтқыштың қоректендіру тізбегі тұйықталады. Жұмыс тізбегіндегі ток артады және НПС релесінің бейтарап якорін ұстайтындай шамаға жетеді, ол арқылы бағыттағыш шектік күйге ауысады. Қозғалтқыш бағыттағышты қозғалта отырып, автоматты ауыстырып қосқыштың бақылау контактілерін (АП 31-32, 33-34) ажыратады және бағыттағыш үшкідері минус күйге ауысады.
Бағыттағыштың ауысуы кезінде автоматты ауыстырып қосқыштың жұмыс контактілері (11-12, 41-42) тұйықталған болады. Бағыттағыш үшкілдері минус күйіне ауысқанда, 11-12 контактілері ажыратылады, бақылау контактілері 21-22 мен 23-24 тұйықталады, қозғалтқыш орамдары өшіріледі және НПС релесіндегі ток төмендейді. НПС релесі токсызданады, оның контактілері жұмыс тізбегін ажыратады және бақылау тізбегіне қосады.
ОК релесі сызықтық сымдарға НПС релесінің сыртқы контактілерімен қосылады, ол бағыттағыштың ауысуына дейін барлық бақылау релелерін өшіруді қамтамасыз етеді және ауысу аяқталған соң қайта қосады. ОК релесі тұрақты құраушыдан жұмыс істейді, ол түзеткіш бағананың айнымалы кернеу жартылай толқынының шунтталуынан құрылады. Түзеткіш бағанаға кернеу автоматты ауыстырып қосқыштың контактілері арқылы (21-22, 23-24 плюс үшін, 31-32, 33-34 минус үшін) түседі.
Бақылау тізбегі КТ оқшаулағыш трансформатордың ПХ мен ОХ полюстерінен қоректенеді. Трансформатордың екіншілік орамына конденсатор мен резистор жалғанған. Конденсатор трансформатор орамы арқылы тұрақты токтың ағуын бөгейді. ОК релесінің орамындағы тұрақты ток бағыты бағыттағыш жетектің автоматты ауыстырып-қосқышының контактілерімен анықталады, олар ВС элементінің бақылау тізбегіне қосылу полярлығын бағыттағыш күйіне байланысты өзгертеді.
Бағыттағыш плюс күйінде болғанда ВС арқылы 33-34 пен 31-32 контактілері ПХ мен ОХ полюстерінің айнымалы токты теріс жартылай толқындарын тұйықтайды. ОК орамы арқылы ток ағады. Оның тұрақты құраушысының полярлығы оң. Одан ОК релесі бейтарап якорьді тартады, ал полярланған нормаль күйге орнатылады және ПК релесіне қосылу тізбегі құрылады. ПК релесінің сыртқы контактісі арқылы жасыл жарық сүзгісі бар шам жанады, ол бағыттағыштың плюс күйін көрсетеді.
Бағыттағыш минус күйінде болғанда 23-24, 21-22 тұйықталған контакттер арқылы түзеткіш бағана ВС ОК релесіне параллель жалғанады, ВС арқылы оң толқындар тұйықталады, ал теріс толқындар ОК релесіне түседі. ОК релесі іске қосылып, якорьін ауыстырылған күйге ауыстырады. Бейтарап якорьді тартады және МК релесімен қоректену тізбегін құрады. Пультте сары түсті шам жанады, ол бағыттағыштың минус күйін көрсетеді.
Бағыттағыш аралық күйде болғанда ОК релесі өшіріледі, ПК мен МК релесі токсызданады және пульта қызыл түс жанады.
Жергілікті басқаруға бағыттағышты ауыстыру
Бағыттағышты жергілікті басқаруға ауыстыру кезінде әрбір бағдаршам бағыттағыш электржетектегі жол жәшігінен арнайы кілтпен ауыстырылады. Жергілікті басқару кілті, яғни станция мойнының барлық бағыттағыштары үшін ортақ кілт, шығыс бағдаршамдарының бірінде діңгекке орнатылған жергілік басқару щитінде сақталады. Бағыттағышты жергілікті басқаруға ауыстыруда станция бойынша кезекші жергілікті басқаруға рқөсат беру батырмасын басады, сәйкес реле қосылады, ондағы тізбекте бағыттағыштарды жергілікті басқаруға ауыстыру шарттары тексеріледі: бағыттағыштардың плюстік күйі, жергілікті басқару бағыттағыштық аймағының бостығы, берілген аймақта орнатылған маршруттардың болмауы.
Реле сигнализация релесін импульстік режимде және жергілікті басқаруға рұқсат релесін қосады. Мұндай сұлбада сигнализация релесі қарама-қарсы бағытта жалғанады.
... жалғасы- Іс жүргізу
- Автоматтандыру, Техника
- Алғашқы әскери дайындық
- Астрономия
- Ауыл шаруашылығы
- Банк ісі
- Бизнесті бағалау
- Биология
- Бухгалтерлік іс
- Валеология
- Ветеринария
- География
- Геология, Геофизика, Геодезия
- Дін
- Ет, сүт, шарап өнімдері
- Жалпы тарих
- Жер кадастрі, Жылжымайтын мүлік
- Журналистика
- Информатика
- Кеден ісі
- Маркетинг
- Математика, Геометрия
- Медицина
- Мемлекеттік басқару
- Менеджмент
- Мұнай, Газ
- Мұрағат ісі
- Мәдениеттану
- ОБЖ (Основы безопасности жизнедеятельности)
- Педагогика
- Полиграфия
- Психология
- Салық
- Саясаттану
- Сақтандыру
- Сертификаттау, стандарттау
- Социология, Демография
- Спорт
- Статистика
- Тілтану, Филология
- Тарихи тұлғалар
- Тау-кен ісі
- Транспорт
- Туризм
- Физика
- Философия
- Халықаралық қатынастар
- Химия
- Экология, Қоршаған ортаны қорғау
- Экономика
- Экономикалық география
- Электротехника
- Қазақстан тарихы
- Қаржы
- Құрылыс
- Құқық, Криминалистика
- Әдебиет
- Өнер, музыка
- Өнеркәсіп, Өндіріс
Қазақ тілінде жазылған рефераттар, курстық жұмыстар, дипломдық жұмыстар бойынша біздің қор #1 болып табылады.

Ақпарат
Қосымша
Email: info@stud.kz