Синхронды машиналар. Құрылысы және жұмыс жасау принципі


Кіріспе
Синхронды машиналарда ротордың айналу жылдамдығы статордың айналмалы магнит өрісінің айналу жылдамдығына тең. Осы себептен мұндай машиналар синхронды деп аталған.
Синхронды машиналар үш элпінде жұмыс істей алады: генератор, қозғалтқыш және синхронды карымталауыш ретінде. Сондыктан да синхронды машиналар генератор, козғалтқыш және синхронды карымталауыш түрінде шыгарылып, қолданылады.
Электр энергиясы негізінен синхронды генераторлармен алынады. Олар жылу, гидравликалық, атом, дизельді (іштен жану), жел энер гетикалык, т. б. электр стансаларын да колданылады. Жылу және атом электр стансаларында біріншігәр козғалтқыш бу турбинасы болса, гидравликалык электр стансаларында су турбинасы, дизель электр стансаларында іштен жану қозғалтқыштары, ал жел электр стансаларында желқалактар болып табылады. Генераторларда бастапқы қозғалтқыштардың энергиясы электр энергиясына түрленетіндігінен, олардың қуаты біріншігәр қозғалтқыштың қуатына тікелей байланысты. Осы себепті және қолданылатын материалдардың берікгтігіне байланысты генераторлардың қуаты жылу және атом стансаларында 1200 МВт және одан да коп, гидравликалык стансаларда 800 МВтқа дейін, дизель электр стансаларында мындаган киловатқа дейін, ал жел электр стансаларында 250 кВтқа дейін барады. Аса куатты турбогенераторлар мен гидрогенераторлардың пайдалы әсер коэффициент! оте жоғары 9899%ға дейін, ал куаг коэффициент! 0, 80, 9 шамасында болады. Турбогенераторлардыц айналу жиілігі 3000 айн/минке дейін, ал гидрогенераторлар негізінен жэй жүрісті болады айналу жиілігі 150 айн/минке дейін. Бір энергетикалық жүйе, әдетте, бірнеше электр стансаларын бірік тіреді. Мұнда ондаған, тіпті, жүз деген генератор бір желіге жалғанатындьцохан, олардың кернеулері мен жииіктерінің бірдей және өзгер мей қалуы бүлжытпай орындайтын шарт болып есептеледі. Өйткені, егер генераторлардың кернеулері мен жиіліктері бірдей болмаса, онда генераторлардың өздерінің арала рында энергияның ағыны пайда болады да, энергияның шығыны көбейеді, ал кейбір генераторлар энергия көзі емес энергия қабылдагыш ретінде жұмыс істеуі мүмкін. Сондықтан генераторлардың кернеуі мен жиілік тері, активті және реактивті қуаттары бір ортадан диспетчерлік ортадан бакыланып және реттеліп отырылады. Синхронды машиналарды қозғалтқыштар ретінде де қолданады. Синхронды қозғалтқыштардың айналу жиіліктері тұрақты, сондықтан да оларды айналу жиілігін реттеуді қажет етпейтін жағдайда немесе жиілік тұрақты болуға тиіс болғанда қолданылады. Синхронды қозғалтқыштардың қуаты үлкен (50 кВт-тан бірнеше ондаған мың киловатка дейін) болады. Оларды металлургия заводтарында, шахталарда және басқа да қуатты насостарды, компрессорларды, үздіксіз реттелмейтін прокат стандарында да және т. б. қозғалысқа келтірілген жұмыс жасау үшін қолданады. Олардың энергетикалық көрсеткіштеpi өте жоғары (қуат коэффициенті, п. э. к-i) сондықтан бұлар ic жүзінде қолданылу облыстарында басқа электрлік машиналармен салыстырғанда бәсекеден тыс тұрады. Синхронды генераторлар мен қозғалтқыштар реактивтік энергияның көзі қызметін де атқара алады. Алайда, тек реактивтік энергияны ғана генерациялауға арналған, синхронды теңгергіш деп аталатын, арнайы синхронды машиналар шығарылады. Өнеркәсіпте синхронды машиналардың көптеген арнайы түрлepi шығарылады, мысалы, соның ішінде индукторлы машиналар, роторы домалайтын машиналар, полюстері тырнақ тәрізді машиналар адымдаушы қозғалтқыштар және т. б. олардың кұрылымдары (конструкциялары) және қызмет көрсету принциптері электр машиналары жөніндегі әдебиеттерде қарастырылады. Синхронды машиналарды генератор және қозғалтқыш ретінде де пайдаланады. Синхронды генераторлар электр энергиясын өндіреді. Үлкен және кіші станцияларда қойылатын айнымалы ток генераторларының көбісі осы синхронды генераторлар тобына жатады. Бұл генераторлардың қуаты әр түрлі, бірнеше кВ А-дан (жылжымалы электр станциялары) бірнеше жүздеген кВ А-ға (қуатты орталық электр станцияларына) дейінгі аралықта. Синхронды қозғалтқыштардың ең күштілерінің басты атқаратын жұмысы электржетекке (привод) пайдаланылу болып табылады.
Синхронды машиналар. Құрылысы және жұмыс жасау принципі
Синхронды машина - бұл айнымалы токтың машинасы. Оның қалыптасқан режімінде негізінен энергияны түрлендіру процесіне қатысатын магнит өрісінің және ротордың n=60 f/ρ айналу жиіліктері бірдей болады.
Осы күнгі электр станцияларында электр энергиясын будың немесе гидравикалық турбиналардың көмегімен айналдырылып, қозғалысқа келтірілетін синхронды генераторлар береді. Бірінші жағдайда синхронды генераторлар турбогенераторлар деп, ал екінші жағдайда - гидрогенераторлар деп аталады. Бұлар айнымалы токтың ең ірі машиналары. Қазіргі таңда, Ресейде, Кострома ГРЭС-інде қойылған турбогенератордың қуаты 1200 МВт, кернеуі 24 кВ. Саян - Шушенск СЭС-ның қуаты 640 МВт. Автономды жұмыс жасайтын электр станцияларында (алыс жерге орналасқан ағаш дайындауда, таулардағы кәсіп орындарында) синхронды генераторлардың қуаты онша үлкен болмайды, олар дизельді қозғалтқыштармен немесе газ турбиналарымен айналдырылады. Қуаты жоғары дизельді генераторлар теңіз кемелерінде қолданылады.
Синхронды машиналарды қозғалтқыштар ретінде де қолданылады. Синхронды қозғалтқыштардың айналу жиіліктері тұрақты, сондықтан да оларды айналу жиілігін реттеуді қажет етпейтін жағдайда, немесе жиілік тұрақты болуға тиіс болғанда қолданылады. Синхронды қозғалтқыштардың қуаты үлкен (50 кВт-тан бірнеше ондаған мың киловатқа дейін) болады. Оларды металлургия заводтарында, шахталарда және басқа да қуатты насостарды, компрессорларды, үздіксіз реттелмейтін прокат стандарында да және т. б. қозғалысқа келтіріп жұмыс жасау үшін қолданады. Олардың энергетикалық көрсеткіштері өте жоғары (қуат коэффициенті, п. ә. к-і) сондықтан бұлар іс жүзінде қолданылу облыстарында басқа электрлік машиналармен салыстырғанда бәсекеден тыс тұрады.
Қуатты ваттың үлесінен бірнеше ондаған ваттқа дейін есептеген арнайы синхронды микроқозғалтқыштар болады. Олар айналу жиіліктерінің тұрақты болуы қатаң қадағаланатын автоматикада, дыбыс жазуда, өзі жазатын құралдардың ленталарын айналдыру үшін т. б. жағдайларда қолданылады.
Синхронды генераторлар мен қозғалтқыштар реактивтік энергияның көзі қызметін де атқара алады. Алайда, тек реактивтік энергияны ғана генерациялуға арналған, синхронды теңгергіш деп аталатын, арнайы синхронды машиналар шығарылады.
Өнеркәсіпте синхронды машиналардың көптеген арнайы түрлері шығарылады, мысалы, соның ішінде индукторлы машиналар, роторы домалайтын машиналар, полюстері тырнақ тәрізді машиналар адымаушы қозғалтқыштар және т. б. олардың құрылымдары (конструкциялары) және қызмет көрсету принциптері электр машиналары жөніндегі әдебиеттерде қарастырылады, біз бұл мәселені бұл жерде қарастырмаймыз.
Роторының айналу жылдамдығы статордың магнит өрісінің айналу жылдамдығына тең болатын айнымалы ток машинасы, яғни
, р-полюстер жұбының саны f
1
=50 Гц (ротор мен статордың полюстер жұбының саны өзара тең) .
Синхронды машиналарда екі бөліктен статордан және ротордан құралады. Синхронды машинаның статорының құрылысы асинхронды машиналардікінен айырмашылығы жоқ, (корпус - тұрақ, өзекше - сердечник және үшфазалы орамдардан құралады) бірақ, машинаның габариттік өлшемдері мен арналуына байланысты әртүрлі болуы мүмкін. Мысалы, көпполюсті қуатты машиналардың статорының өзекшесінің сыртқы диаметрі 900 мм үлкен болса, статор өзекшесінің пластиналарын жеке сегменттерден жасайды, жеке сегменттер құрастырған кезде цилиндр тәрізді форма құрайды.
Синхронды машиналар роторының құрылысына байланысты екіге: айқын полюсті - (явнополюсный) және айқын емес полюсті (неявнополюсный) болып бөлінеді (14. 1- сурет) .
а -айқын емес полюсті; б -айқын полюсті.
1 - Сурет - Синхронды машиналардың құрылысы
Айқын полюсті синхронды машиналар - баяу қозғалатын болса, айқын емес полюсті синхронды машиналар жылдам қозғалатын болып табылады.
Синхронды машиналар кезкелген электрлік машиналары секілді -қайтымды, яғни генератор ретінде де қозғалтқыш ретінде де жұмыс жасайды. Сонымен қатар синхронды машиналардың ерекшелігі олардың қоректенетін ток көзіне реакивті қуатты генерациялайтын режимде яғни компенсатор ретіндеде жұмыс жасай алуы.
Синхронды машиналардың ең көп қолданылатын саласы олардың генератор ретінде қолданылуы (жербетіндегі электр-энергиясы синхронды машиналар көмегімен өндіріледі. ) Синхронды генератор бірінші реті энергия көзіне байланысты, яғни механикалық энергияны қандай жолмен алуына байланысты үшке бөлінеді. Турбо генератор - бу турбинасы ( 1500 - 3 об/мин. ) гидравликалық турбина - гидрогенератор (50 - 600 об/мин. ) Дизель -генератор - дизель, іштен жану қозғалтқыш (600-1500 об/мин. ) Турбо және дизель генераторлардың білігі көбінесе - горизонталь орналастырылатын болып келуі генераторлық режимде жұмыс жасау принципі келесідей болады, яғни ротор өзекшесінде орналасқан қоздырғыш орамдарға қоздыру тоғын беріп, роторды қозғалысқа келтіретін болсақ, ротор орамдары магнит ағымын туғызады, осы магнит ағымы статор орамдарына (
) жиілігі
ЭҚК енгізеді.
Синхронды генератордың жұмыс процессі барысында онда екі МҚК, яғни қоздырғыш
және статордың магнит қозғағыш күші
әрекет етеді.
Бұл кезде статор МҚК
қоздырғыш МҚК
әсер етіп, оны күшейтеді немесе оның формасын өзгертіп, әлсіретеді. Статордың МҚК (якорь) қоздырғыш орамдардың МҚК әсері якорь реакциясы деп аталады.
Якорь реакциясы синхронды машинаның жұмыс жасау қасиеттеріне әсер етеді, яғни машинаның магнит өрісінің өзгерісі статор орамдарына енгізілетін ЭҚК және басқада шамалардың өзгеруіне әкеліп соғады. Якорь реакциясының синхронды машинаның жұмысына әсер етуі жүктеменің түрі мен шамасына байланысты.
Синхронды генератор аралас жүктемеге (активті-сыйымдылықты немесе активті-индуктивтілікті) жұмыс жасайды, бірақ якорь реакциясының әсерін білу үшін генератордың шеткі жағдайларда жұмыс жасауын қарастырамыз, олар: активті, сыйымдылықты және индуктивтілікті жүктемелерге жұмыс жасау кездері болып табылады. Ол үшін МҚК векторлық диаграммасын қарастырған дұрыс. Бұл кезде ескеретін жағдай статор орамдарына қоздырғыш магнит ағыны енгізілетін ЭҚК
осы магнит ағынынан 90
0
-қа фаза бойынша қалып жүреді, ал статор орамдарындағы ток векторы
,
векторына қарағанда жүктеме түріне байланысты кезкелген φ-бұрышпен ығысып орналасуы мүмкін.
Жүктеме индуктивті (φ=90
0
), таза индуктивті жүктеме кезінде генератордың статорлық тоғы
,
ЭҚК 90
0
-қа қалып қояды, сондықтан ол максималь шамаға
ЭҚК-нің максималь мәніне сәйкес келетін орнынан 90
0
-қа алға жылжыған кезде ие болады. Бұл кезде статордың МҚК
қоздырғыш орамдардың МҚК қарама-қарсы ротор полюстерінің осі бойынша әрекет етеді. Статордың МҚК мұндай әсері машинаның өрісін әлсіретеді, яғни якорь реакциясы индуктивті жүктеме кезінде бойлық-магнитсіздендіргіш әсерде болады, бірақ магнит өрісінің формасы бұзылмайды (ерекшелігі осы)
Жүктеме сыйымдылықты φ=-90
0
тоғы
ЭҚК-ін 90
0
-қа озып жүретін болғандықтан ол өзінің максималь мәніне ЭҚК қарағанда ертерек жетеді. Бұл кезде статордың да, ротордың да магнит қозғаған күштері ротор полюстерінің осі бойымен бір бағытта әсер етеді, демек қоздырғыш магнит өрісінің күшейетінін көруге болады. Сонымен сыйымдылықты жүктеме кезінде якорь реакциясы бойлық-магниттендіру әсерінде болады, магнит өрісінің формасы өзгермейді.
Жүктеме индуктивті немесе сыйымдылықты болғандағы синхронды машинаның векторлық диаграммалары сәйкесінше 2, а және б -суреттерде көрсетілген.
2 -Сурет - Жүктеме индуктивті, сыйымдылықты болғандағы синхронды машинаның векторлық диаграммалары.
Жалпы алғанда аралас жүктеме кезінде статор тогы негізгі
ЭҚК қарағанда 90
0
-90
0
аралығында орналасатын кез-келген ψ - бұрышқа фазалық ығысып жүреді. Жүктеме активті-индуктивті болғандағы якорь реакциясының
МҚК негізгі полюстердің
МҚК әсерін 5-cурет арқылы талдауға болады.
3 - cурет - Жүктеме активті-индуктивті болғандағы синхронды машинаның векторлық диаграммасы.
Синхроннды генераторлар үшін де тұрақты ток генераторлары үшін алынатын сиаттамалар алынады (4 -сурет) .







Бос жүріс кезінде
,
ендеше кернеудің номиналь ток кезінде өзгеруі
.
Активті жүктеме (2-қисық) кезінде
аз, себебі якорь реакциясының бойлық магнитсіздендіру әсері мардымсыз (незначительно) . Жүктеме сиымдылықты болғанда (3-қисық)
мәні теріс санға тең, себебі якорь реакциясы бойлық магниттендіргіш сипатта болады.

Реттеу сипаттамалары
(14. 7-сурет)
болғанда
тәуелділігі. Ретеу сипаттамалары арқылы белгілі бір жүктеме кезінде кернеудің номиналь мәнін өзгеріссіз ұстап тұру үшін қоздыру тогын қаншалықты өзгерту керек екенін білуге болады. Бұл сипаттамалар да жүктеме түріне байланысты

Синхронды қозғалтқыштар және олардың жұмыстық сипаттамалары. Cинхронды қозғалтқыштың электромагнитті қуаты мен айналдыру моменті. Cинхронды қозғалтқышты аcинхронды іcке қоcу.
Синхронды қозғалтқыштар көбінесе сенуге болады. Синхронды қозғалтқыштардың негізі олардың энергия коэффициентінің жоғары мәндерінде жұмыс істей алатын қасиеттерін ескере отырып, номиналды режимде жұмыс істей алатындығында. Статорының құрылысы синхронды генератор статорынан еш айрмашылығы жоқ. Іске қосу процессін жеңілдету үшін статор мен ротор арасындағы бос ауа кеңістікті аз етіп жасайды. Полюс ұштарына арнайы орамдар іск қосу орамдарын орналастырады, ал қоздырғышты көбінесе білікке орнатады, ал қуаты үлкен қозғалтқыштарда жеке қарастырады.
Синхронды қозғалтқыштар басқарылмайтын жетектерде, яғни әрқашан біркелкі жылдамдықпен қозғалатын механизмдердің жетегі ретінде қолданылады.
Қозғалтқыш ретінде жұмыс жасау принципі келесі ретпен жүреді. Статордың үшфазалы орамдарына айнымалы ток берілген кезде статор қуысында айналмалы магнит ағыны пайда болады. Оның жылдамдығы
, егер роторды
жылдамдықпен қозғалысқа келтіріліп, қоздырғыш орамға қоздыру тоғын беретін болсақ, ротор орамдары магнит ағынын туғызады. Бұл магнит ағыны статордың магнит ағынымен бірдей қозғалатын болғандықтан екі магнит ағыны қосылып толық магнит ағынын құрайды. Толық магнит ағыны роторды синхронды жылдамдықпен қозғалысқа келтіреді.
Синхронды қозғалтқыштың жұмыс сипаттамалары ротордың жылдамдығы, қуатты тұтыну, пайдалы импульс, қуат коэффициенті және статор орамаларындағы ток болып табылады.
Синхронды қозғалтқыштың жұмыстық сипаттамалары дегеніміз ротордың айналу жылдамдығының
, пайдаланатын
қуаттық, пайдалы моменттің
, қуаттық коэффициенттің
және статор орамдарындағы
токтың пайдалы қуатқа тәуелділігі болып табылады.
8- cурет - Cинхронды қозғалтқыштың жұмыстық сипаттамалары
-түзу сызық параллель x-абсцисса осіне
болғандықтан
координаталар басынан шығатын түзу сызық, жұмыстық сипаттамалары.
шарт үшін тұрғызады.
Қозғалтқыш білігіне түсетін жүктеме өскен сайын
- шығындарда өседі, сондықтан
- шамасын қисық сызықты болады.
- қисығы қозғалтқышта бос жүріс ретінде қоздыруға байланысты болады, егер бос жүріс режимі кезінде
болса, жүктеме өскен сайын
-кемиді.
- болғандықтан жүктеме өскен сайын
- төмендейтін болғандықтан
-тоғы пайдаланылатын
қуатқа қарағанда тез өседі.
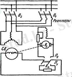
Синхронды қозғалтқышты ток көзіне тікелей қосу мүмкін емес, себебі, ротор өзінің айтарлықтай инерциясына байланысты статордың магнит өрісінің соңынан бірден қозғалмайды. Нәтижесінде статор мен ротор арасындағы магнит байланыстары берік болмайды. Сондықтан синхронды қозғалтқыштарды іске қосу үшін арнайы әдістер қолданылады: көмекші қозғалтқыш арқылы (пуск посредством вспомагательного двигателя) немесе асинхронды іске қосу.
Көмекші қозғалтқыш арқылы іске қосу кезінде қозғалыстағы ротор жылдамдығы көмекші қозғалтқыш арқылы синхронды жылдамдыққа дейін жеткізіледі, сонан соң көмекші қозғалтқыш ажыратылады.
Асинхронды іске қосу кезінде синхронды қозғалтқышқа берілетін кернеу арнай құрылғылардың көмегімен, яғни реактор немесе авторансформатор арқылы
шамаға дейін төмендетіліп беріледі.
Іске қосу (9-cурет) мына тәртіппен жүргізіледі алғашқыда
қосқышын сонан соң
қосқышын қосамыз, ротордың айналу жиілігі синхрондыға таяп қалғанда
және
қосқыштарын қосып, ал
қосқышын ажыратамыз.

Синхронды машиналардың жұмыс принципі
Синхронды машиналарды генератор және қозғалтқыш ретінде пайдаланады.
Синхронды генераторлар электр энергиясын өндіреді. Үлкен және кіші станцияларда қойылатын айнымалы ток генераторларының қуаты әр түрлі, бірнеше бірнеше кВ А-дан (жылжымалы электр станциялары) бірнеше жүздеген кВ A-дан (қуатты орталық электр станцияларына) дейінгі аралықта. Синхронды қозғалтқыштардың ең күштілерінің басты атқаратын жұмысы элeктржeтeккe (привoд) пaйдaлaнылy бoлып тaбылaды.
10. 1, а және ә-суреттерінде синхронды машинаның құрылысы және қосу схемасы келтірілген.
Синхронды машинаның статорында (2) үш фазалы орам (1) орналасқан (10-сyрeт), роторда (4) түйіспелі шығыршықжәне щетка (3) арқылы тұрақты токпен қоректенетін элeктромагниттeр (пoлюстeр) орналасқан. Машинаны қоздыратын, магнит ағынын тудыратын, электромагниттердің орамы (5) қоздыру орамы деп аталады. Синхронды машинаның статорының асинхронды машинаның статорының еш айырмашылығы жоқ, яғни үш (eкі полюсті машинада) алты (төртполюстілікте) немесе одан да көп катушкалар бір-бірімен салыстырғанда тиісті бұрыштарға ығыстырылған. Ротор 4 қaндaй дa біp n жиілігімeн айналғанда, қозу ағыны статор орамының сымдарын кесіп өтеді және оның фазаларында айнымалы жиілікпен өзгеретін э. қ. к-ін индукциялайды.
Статордың фазалық орамдары жұлдызшалап немесе үшбұрыштап қосылуы мүмкін. Бұл жағдайда генератордан үш желілік сым немесе үш желілік және бейтарап (нөлдік) сым шығып, оларға жүктеме қосылады (10. 2-сурет) . Соның нәтижесінде үш фазалы синхронды машинаның үш фазалық орамдары кеңістікте 120 бұрышқа ығысады жэәне оларда индукцияланатын э. қ. к-і де бір-бірінен фазалары бойынша 1/3 периодқа ығысады.
Eгep стaтoрдың орамын қандай да бір жүктемеге қосса, онда одан өтетін ток айналу жиілігі =60 / болатын айналатын магнит өрісін тудырады.
Бұл өрнекті (10. 1 өрнегімен салыстырып = болатынын, яғни статордың магнит өрісінің жиілігіне тең жиілікпен ротордың айналатынын байқаймыз. Сондықтан да осындай себеппен қарастырылып отырған машиналарды синхронды деп атайды. Мұндай машиналарда қорытқы магнит ағыны қозу орамының және статор орамының магниттеуші күштерінің біріккен әсерінен пайда болып, кеңістікте ол ротордың айналу жиілігімен айналады.
Э. қ. к-ін индукциялайтын синхронды машиналардың орамдарын якорьдің орамы деп, ал машинаның бөлігіне орналасқан қозу орамын индукторлық деп атайды. Демек, 10, 1-суретінде көрсетілген статор якорь болып, ал ротор индуктор болып табылады. Синхронды машинаның жұмысында якорь айнала ма бәрібір, сондықтан қайсыбір жағдайларда, электромагниттік схемамен айналатын синхронды машиналар қолданылады: оларда жүктеме қосылатын якорьдің орамы роторға орналасады, ал тұрақты токпен қоректенетін қозу орамы статорда болады.
Қуатының шамасы аз машиналарда электромагниттердің орнына тұрақты магниттер пайдаланылады.
Сонымен, синхронды машиналардың төмендегідей ерекшеліктері болады:
1) жұмыс жасайтын машинаның роторы, қозғалтқыш режімінде болсын, генератор режімінде болсын, айналатын магнит өрісінің айналу жиілігіне тең жиілікпен айналады, яғни ;
2) статордың орамындағы индукцияланатын э. қ. к-інің өзгеру жиілігі, ротордың айналу жиілігіне пропорционал;
3) ротордың орамында э. қ. к-і индукцияланбайды, ал магнит өрісі сыртқы көзден электромагнитке келтіретін тұрақты токпен немесе тұрақты магниттерінен жасалады.
10, 3-суретінде синхронды машинаның қозу орамын қоректендіру көзіне қосудың схемасы берілген: a) қоздырушыдан; ә) жартылай өткізгішті түзеткіштен.
Синхронды машинаның қозу орамын қоректендіру үшін көз ретінде тұрақты ток генераторы (қoздырyшы) қызмет ете алады. Ол синхронды машинаның білігіне (10. 3, а - cyрeт) орнатылады немесе статор орамына қосылған жартылай өткізгішті түзеткіш (10. 3, ә- cypeт) түрінде болады. Қоздыруға қажетті қуат, онша көп емес, ол синхронды машинаның қуатының 0, 3 . . . 3%-ын құрайды.
Қуаты жоғары генераторларда қоздырғыштан басқа негізгі қоздырғышты қоздыру үшін қызмет ететін тұрақты токтын шағын (онша үлкен емес) генераторлары болады.
Соңғы уақытта қуаты онша үлкен емес қозғалтқыштарда, генераторларда, қуаты жоғары турбо- және гидрогенераторларда, жартылай өткізгішті түзеткіштер арқылы қозу орамдарын қоректендіру кең қолданылуда.
Қоздыру тогын реттеуші қозу орамының тізбегіне қосылған реттегіш реостат арқылы немесе арнайы автоматты реттегіш арқылы реттейді.
Синхронды машиналардың құрылысы
Машинаның құрылымдық схемасы. Синхронды машиналар якорьдың орналасуына қарай қозғалмайтын немесе қозғалатын якорьлі деп бөлінеді.
... жалғасы- Іс жүргізу
- Автоматтандыру, Техника
- Алғашқы әскери дайындық
- Астрономия
- Ауыл шаруашылығы
- Банк ісі
- Бизнесті бағалау
- Биология
- Бухгалтерлік іс
- Валеология
- Ветеринария
- География
- Геология, Геофизика, Геодезия
- Дін
- Ет, сүт, шарап өнімдері
- Жалпы тарих
- Жер кадастрі, Жылжымайтын мүлік
- Журналистика
- Информатика
- Кеден ісі
- Маркетинг
- Математика, Геометрия
- Медицина
- Мемлекеттік басқару
- Менеджмент
- Мұнай, Газ
- Мұрағат ісі
- Мәдениеттану
- ОБЖ (Основы безопасности жизнедеятельности)
- Педагогика
- Полиграфия
- Психология
- Салық
- Саясаттану
- Сақтандыру
- Сертификаттау, стандарттау
- Социология, Демография
- Спорт
- Статистика
- Тілтану, Филология
- Тарихи тұлғалар
- Тау-кен ісі
- Транспорт
- Туризм
- Физика
- Философия
- Халықаралық қатынастар
- Химия
- Экология, Қоршаған ортаны қорғау
- Экономика
- Экономикалық география
- Электротехника
- Қазақстан тарихы
- Қаржы
- Құрылыс
- Құқық, Криминалистика
- Әдебиет
- Өнер, музыка
- Өнеркәсіп, Өндіріс
Қазақ тілінде жазылған рефераттар, курстық жұмыстар, дипломдық жұмыстар бойынша біздің қор #1 болып табылады.

Ақпарат
Қосымша
Email: info@stud.kz