Газ конденсаттарының қысқаша сипаттамасы


Жоспары:
- Газ конденсаттарының қысқаша сипаттамасы
- Газ конденсаттарын тұрақтандыруГаз конденсатттарын үшсатылы дегазациямен тұрақтандыруГаз конденсаттарын ректификациялық процеспен тұрақтандыру
- Газ конденсаттарының қысқаша сипаттамасы
Газ конденсаттарының құрамына пентан және неғұрлым ауыр көмірсутектер жатады. Практикада оларды тұрақты конденсаттар деп атайды. Бұл өнімдердің құрамына С 5+ көмірсутектер қатарындағы пропан, бутан және басқа да қосылыстар жатады.
Кейбір конденсаттар метанның қасиеттерімен, ал кейбіреулері нафтенді көмірсутектердің қасиеттерімен ерекшеленеді. Кейбір конденсаттардың құрамында белгілі мөлшерде ароматты көмірсутектер де болады. Мысалы, Митрофановск, Некрасов, Кульбешкак, Усть-Лабинск кен орындарының конденсаттарының құрамында ароматты көмірсутектер 46-63% құрайды.
Бірдей кен орнының тұрақты конденсаттары әр түрлі көрсеткіштерге ие болуы мүмкін. Бұл, бір жағынан, кен орнының пласты қысымының төмендеуіне, екінші жағынан, газдан ауыр көмірсутектер бөлініп жатқан жердегі қондырғы эксплуатациясының режиміне байланысты болады. Конденсаттардың физико-химиялық қасиеттері олардың тауарлық құрамымен анықталады.
Конденсаттардан моторлы отындардың әр түрлі маркалары алынуы мүмкін.
Конденсаттар келесі көрсеткіштермен талданады. Олар: қаныққан бу қысымы, күкірт мөлшері, фракциялық құрам, парафин мен ароматты көмірсутектердің мөлшері, қату температурасы.
Күкірттің жалпы мөлшеріне байланысты конденсаттарды 3 клсақа бөледі:
І - күкіртсіз және күкірттің жалпы мөлшері 0, 05%-дан аспайтын аз күкіртті конденсаттар. Бұл конденсаттар күкіртті қосылсытардан тазартуды қажет етпейді.
ІІ - күкірттің жалпы мөлшері 0, 05 - 0, 8% құрайтын күкіртті конденсаттар. Бұл конденсаттар тазартуды талап етеді.
ІІІ - күкірттің жалпы мөлшері 0, 8%-дан асатын жоғары күкіртті конденсаттар. Бұл конденсаттарды өңдеу кезінде күкіртті қосылыстардан міндетті түрде тазалау қажет.
Ароматты көмірсутектердің массалық үлесіне байланысты газ конденсаттарын 3 түрлі типке бөлуге болады: А 1 , А 2 және А 3 . А 1 , А 2 және А 3 типті конденсаттарға құрамында ароматты көмірсутектердің 20%, 15-20% және 15% құрайтын конденсаттар жатады.
Алканды көмірсутектердің және сұйық парафиндердің мөлшеріне байланысты газ конденсаттарын 4 түрге жіктейді: Н 1 , Н 2 , Н 3 және Н 4 .
Н 1 - жоғарыпарафинді конденсаттар. Фракциядағы қайнау температурасы 200-300°С болатын комплекстүзушілердің мөлшері 25% (масс. ) -дан аспайды. Мұндай конденсаттардан сұйық н-алкандарды және реактивті, дизельді отындарды алуға болады.
Н 2 - парафинді конденсаттар. 200-320°С фракциясында комплекстүзушілер мөлшері 18-25% (масс. ) құрайды.
Н 3 - төменпарафинді конденсаттар. 200-300°С фракциясында комплекстүзушілер мөлшері 12-18% (масс. ) құрайды.
Н 4 - парафинсіз конденсаттар. Дизельді фракцияларда комплекстүзушілер мөлшері 12% (масс. ) -дан аспайды.
Фракцияның құрамына байланысты конденсаттар 3 топқа бөлінеді: Ф 1 , Ф 2 және Ф 3 .
Ф 1 - жеңіл фракциялық құрамды конденсаттар. Бензин фракциясы 80% (масс. ) құрайды, 250°С-тан жоғары температурада қайнамайды.
Ф 2 - аралық фракциялық құрамды конденсаттар. 250-320°С температура аралығында қайнайды.
Ф 3 - 320°с-тан жоғары температурада қайнайтын конденсаттар.
Осыған орай, газ конденсаты үшін технологиялық сипатаманың шифрі қойылады. Соған байланысты оның өңделуінің бағыты анықталады. Мысалы, Шатлык кен орнының конденсаты ІА 3 Н 1 Ф 3 шифрымен белгіленеді. Оған кіретін символдар келеі түрде сипатталады:
І - класс: конденсаттағы күкірттің жалпы мөлшері 0, 05% (масс. ) -дан аспайды;
А 3 - конденсат типі: ароматты көмірсутектердің мөлшері 15% (масс. ) -дан аспайды;
Н 1 - түрі: жоғары парафинді конденсат, 200-300°С фракциясында комплекстүзуші мөлшері 25% (масс. ) -дан жоғары;
Ф 3 - соңғы қайнау температурасы 320°С-тан жоғары екендігін көрсетеді.
Күкіртті конденсаттар құрамында жеке компоненттер мен фракциялар мөлшері экспериментальды және есептік жолмен анықталады.
Кесте 1
Конденсаттағы күкірттің жалпы мөлшерін анықтау
Осы кестеге сәйкес тұрақты конденсаттағы күкірттің жалпы мөлшері 0, 1939% құрайды.
Конденсаттағы күкірттің жалпы мөлшері мына формуламен анықталады:
мұндағы g i - тұрақты конденсаттағы күкіртті қосылыстардың массалық мөлшері, %.
M i - күкіртті қосылыстардың молярлы массасы.
n i - заттағы күкірттің атомдар саны.
Конденсаттардың күкіртті қосылыстар қатары көмірсутектерге қарағанда термиялық тұрақтылығы неғұрлым төмен болып келеді. Олар өңдеу процесіндегі қыздыру кезінде әр түрлі айналымдарға төзеді, нәтижесінде күкіртсутек пен тиолдардың біраз мөлшері бөлінеді де, олар аппаратураны коррозиялайды және қайта өңделген өнімнің сапасын төмендетеді.
- Газ конденсаттарын көпсатылы дегазациямен тұрақтандыру
Тұрақты конденсатты алу үшін көбіне ректификация мен көпсатылы дегазация (сепарация) процесін қолданады.
Конденсатты көпсатылы дегазациямен тұрақтандыру температурасының жоғарылауы және қысымның төмендеуі кезінде С 5+ көмірсутектердегі жеңіл компоненттерінің ерігіштігінің төмендеуіне негізделген. Компоненттердің әр түрлі ерігіштігі сұйық фазадан бөлумен қамтамасыз етіледі.
Конденсатты тұрақтандыру үшін дегазацияның бір-, екі- және үшсатылы шамалары қолданылуы мүмкін.
Төменде схемалардың әр түрлі варианттарымен жүргізілген конденсатты тұрақтандыру процесінің эффективтілігін анықтауы бойынша зерттеулер нәтижелері көрсетілген. Эффективтілік критериі ретінде сепарациялық газы мен тұрақты конденсат арасындағы ауыр көмірсутектердің (С5Н12+) таралу дәрежесі алынған.
Өңдеуге шикізат 3 түрлі вариантпен беріледі (сурет 1) .
Сурет 1. Тұрақты конденсатты дегазациямен тұрақтандырудың есептік схемасы
НК - тұрақсыз конденсат; ГС - сепарация газы; СК - тұрақты конденсат.
1-ші вариантта тұрақтандыру 0, 13 МПа қысымда және 40°С температурада жүзеге асты. Ал 2-ші вариантта шикізат алдымен 4, 0 МПа қысымда және 10°С температурада дегазацияланады. Содан соң сұйық фаза 0, 13 МПа қысымда және 40°С температурада бөлуге жіберіледі. 3-ші вариант шикізаттың 3 сатыдағы тұрақтандыру процесін қарастырады. І - 4 МПа, 10°С; ІІ - 1, 6 МПа, 0°С; ІІІ - 0, 13 МПа, 40°С.
Сепарация сатыларының барлық варианттарының қысым мен температура бойынша режимдері бірдей болады.
Көрсетілген схемамен бірге конденсатты тұрақтандырудың рециркуляциялық жолы болады. Тұрақтандырудың рециркуляциялық жолы компрессор көмегімен жүзеге асады (сурет 2) .
Сурет 2. Дегазацияның рециркуляция тәсілімен конденсатты тұрақтандыру қондырғысының принципиальді технологиялық схемасы
В-1, В-2, В-3 - дегазаторлар; ДК - дожимый компрессор; НК - тұрақсыз конденсат;
ГС - сепарация газы; СК - тұрақты конденсат.
Бұл жағдайда, тепе-теңдіктің ығысуы нәтижесінде фазалар арасында сұйық фазадан жеңіл көмірсутектердің бөлінуі жүреді. Сонымен қатар, бір уақытта, сұйық көмірсутектермен ауыр компоненттерді сіңірілуі жүреді. Нәтижесінде конденсат шығыны артады. Конденсатты тұрақтандыру процесін келесі құрамды шикізаттар алынған: СН 4 - 30, 23; С 2 Н 5 - 8, 11; С 3 Н 8 - 7, 45; изо-С 4 Н 10 - 1, 44; н-С 4 Н 10 - 4, 42; изо-С 5 Н 12 - 1, 99; н-С 5 Н 12 - 2, 59; С 6 Н 4 - 4, 27; С 7 Н 16 - 39, 50 % (мол. ) ;
Конденсатты көпсатылы дегазациямен тұрақтандыру процесі төмен конденсатты факторларға ие кен орындарында кеңінен қолданылады. Осы жағдайларда 1-ші сатының дегазация газы компрессор көмегімен тауарлық газ ағынына беріледі. Келесі сатылардың газдары жанармай желісінде қолданылады немесе факелге беріледі.
- Конденсатты ректификациялық процестермен тұрақтандыру
Конденсатты көпсатылы дегазациямен тұрақтандыру процесінің кемшіліктері бар. Конденсаттың жеңіл фракцияларының жоғалуы және сығылған газ өндірісінің МЕСТ талаптарын сай келетін мүмкіншіліктерінің болмауы оның кемшіліктері болып табылады. Сепарация газдарын жинау мен утилизациялау үлкен энергиялық шығынға алып келеді. Көрсетілген факторлар конденсатты тұрақтандырудың жаңа технологиялық процесін ректификациялық тәсілін енгізді. Конденсатты тұрақтандырудың ректификациялық процесі ректификациялық колонналардф қолданумен жүзеге асырылады.
Бұл процестің көпсатылы дегазациялық тұрақтандырудан айырмашылықтары:
- Тұрақсыз конденсаттың деэтанизациясы мен бақылау сепарациясын жүргізу жоғары қысымда газ ағындарының утилизациясын жеңілдетеді;
- Жасанды салқындатудың көмегінсіз сығылған газ өндірісінің мүмкіншілігі;
- Тұрақсыз конденсаттың энергиясы қолданылады;
- Тасымалдау мен сақтау кезінде шығынын азайтатын тауарлық коднесат қаныққан будың қысымынан ерекшеленеді.
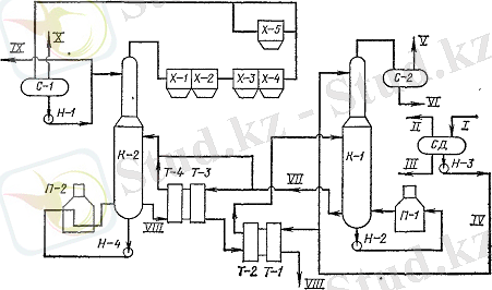
Қондырғының шикізаты дегазирленген тұрақсыз конденсат саналады (сурет 3) .
Тұрақсыз конденсат кірістегі сепараторға С-1 келіп түседі. Сепараторда 1, 6 - 1, 7 МПа қысымда және 0 - 10°С температурада дегазирленеді. Біруақытта суметанолды қоспаның тұнбасы түзіледі.
Шикізат деэтанизациясы екі ағынмен беріледі. 60% (масс. ) бөлігі Т-1 жылуалмастырғышында 10-30°С температураға дейін қыздырылады да, 14 тарелка арқылы колоннаға беріледі, ал екінші бөлігі суландырғыш ретінде 22-ші тарелкаға беріледі.
Сурет 3. Конденсатты ректификациялық процеспен тұрақтандыру қондырғысының технологиялық схемасы
С-1, С-2, СД - сепаратор-бөлгіштер; Х-1, Х-2, Х-3, Х-4, Х-5 - салқындату аппарарттары; Т-1, Т-2, Т-3, Т-4 - рекуперативті жылуалмастырғыштар; П-1, П-2 - пештер; К-1 - деэтанизатор; К-2 - дебутанизатор; Н-1, Н-2, Н-3, Н-4 - насостар; І - тұрақсыз конденсат; ІІ, V, Х - дегазация газы; ІІІ, VI - суметанолды қоспа; IV - дегазирленген тұрақсыз конденсат; VII - деэтанирленген конденсат; VIII - тұрақты конденсат; ІХ - ШЛФУ.
... жалғасы- Іс жүргізу
- Автоматтандыру, Техника
- Алғашқы әскери дайындық
- Астрономия
- Ауыл шаруашылығы
- Банк ісі
- Бизнесті бағалау
- Биология
- Бухгалтерлік іс
- Валеология
- Ветеринария
- География
- Геология, Геофизика, Геодезия
- Дін
- Ет, сүт, шарап өнімдері
- Жалпы тарих
- Жер кадастрі, Жылжымайтын мүлік
- Журналистика
- Информатика
- Кеден ісі
- Маркетинг
- Математика, Геометрия
- Медицина
- Мемлекеттік басқару
- Менеджмент
- Мұнай, Газ
- Мұрағат ісі
- Мәдениеттану
- ОБЖ (Основы безопасности жизнедеятельности)
- Педагогика
- Полиграфия
- Психология
- Салық
- Саясаттану
- Сақтандыру
- Сертификаттау, стандарттау
- Социология, Демография
- Спорт
- Статистика
- Тілтану, Филология
- Тарихи тұлғалар
- Тау-кен ісі
- Транспорт
- Туризм
- Физика
- Философия
- Халықаралық қатынастар
- Химия
- Экология, Қоршаған ортаны қорғау
- Экономика
- Экономикалық география
- Электротехника
- Қазақстан тарихы
- Қаржы
- Құрылыс
- Құқық, Криминалистика
- Әдебиет
- Өнер, музыка
- Өнеркәсіп, Өндіріс
Қазақ тілінде жазылған рефераттар, курстық жұмыстар, дипломдық жұмыстар бойынша біздің қор #1 болып табылады.

Ақпарат
Қосымша
Email: info@stud.kz