Шымкент мұнай өңдеу зауыты


МАЗМҰНЫ
Кіріспе
1 Осы зауыттың қысқаша тарихы және келешегі
2 Зауыттағы мұнайды өңдеудің ағындық схемасы және
тахнологиялық қондырғылардың өзара байланысы
3 Зауыт цехтарының суреттемесі
4 Қондырғының аты және мақсаты, процестің мәні, технологиялық
схема және оның суреттемесі
5 Қондырғының технологиялық регламенті (қондырғының
материалдық теңгерімі, аппараттардың және құралдардың
жұмыс режимі)
6 Негізгі аппараттардың суреттемесі
7 Шикізаттың және шығарылатын өнімнің сипаттамасы, дайын
өнімнің сапалық көрсеткіштері
8 Теориялық сабақтар
9 Қауіпсіздік техникасы және өртке қарсы шаралар,
еңбекті қорғау шаралары
10 Қоршаған ортаны қорғау
11 Оқу-зерттеу жұмысы
12 Өндірістік эскурсиялар (экскурсия жасалған цехтардың
немесе аппараттардың қысқаша сипаттамасы)
Қорытынды
Қолданылатын әдебиеттер тізімі
КІРІСПЕ
КСРО кезінде «ЛК-6У» қондырғысы» деген атпен белгілі болған Шымкент мұнай өңдеу зауытының құрылысы 1972 жылы басталды. Бір жылдан кейін стандартты емес құралғы салынды. Бірақ, сол уақытта Украина, Ресей мен Белоруссияда дәл осындай мұнай өңдеу зауыттары салына бастағандықтан, ШМӨЗ құрылысы уақытша тоқтатылды. 1976 жылы көмекші цехтарды салумен құрылыс қайта жалғастырылды. Сол кезде негізгі цехке жабдықтар әкеліне бастады. 1978 жылы қаланың өндіріс аумағын жылумен қамтамасыз етіп тұрған ТЭЦ-3 үшін сумен жабдықтау, канализациялар, тазалау құрылғылары пайдалануға берілді. 1978 жылы зауыттың транспортты артериясы-тауар шикізат цехы (ТШЦ) салынды.
1983 жылы зауыт өміріндегі ерекше жыл болды, өйткені Шымкентке Омбы-Павлодар-Шымкент құбыры арқылы Батыс Сібірден алғашқы мұнай келді. Осы жылы темір жол цистерналарымен Ферғаналық МӨЗ үшін мұнайды тасымалдау басталды. Осы жылдан бастап ЛК-6У кешенінің құрылысы аяқталуға жақын қалды. 1984 жылдың ортасынан қондырғыны іске қосу және ары қарай эксплуатация мүкін емес маңызды цехтер іске қосылды. Бұл БСЖ (бу-су жабдығы) сияқты цехтар, оның құрамына келесі бөлімдер кіреді: АОС (азотты-оттекті станция), ОКС (орталық конденсатты станция), АКҚ, (ауа компрессорлық құрылғы), ОЗЛ (орталық-зауыт лабораториясы) .
ЛК-6У кешенін іске қосу бірнеше кезеңге созылды. 1984 жылдың желтоқсанында ЛК-6У кешені қондырғысының 100-секциясы іске қосылды. 1985 жылы тамызында эксплуатацияға тағы 2 секция беріледі, олар 200-ші каталитикалық өзгерту секциясы және 300/1, 300/2 дизельдік жанармай мен керосинді сумен тазарту секциясы іске қосылады. Осы жылы мұнай мен мұнай өнімдеріндегі күкіртті сутектен элементарлы күкірт алу үшін күкірт өндіретін қондырғы іске қосылады.
1986 жылдың қаңтарында 400 секция эксплуатацияға беріледі, осы уақыттан бастап зауыт толық схема бойынша жұмыс істей бастады, қуаттылығын жылына 6млн. тоннаға дейін жеткізеді. 1987 жылы 2 жаңа қондырғылардың құрылысы басталды: 1) қуаттылығы 3800. 0 мың т. мазутты вакуумдық айдау қондырғысы (МВАҚ) ; 2) қуаттылығы 600. 0 мың. т. баяулатылған кокстеу қондырғысы (БКҚ) .
1989 жылдан бастап мұнайды жеткілікті қайта өңдеу үшін және өте ашық мұнай өнімдерін алу үшін іске қосылуы 2002-2003 жылдарға болжаған, қуаттылығы 2000. 0 мың. т Г-43/107м каталитикалық крекинг кешенінің құрылысы басталды. МВАҚ қондырғысы 1992 жылы іске қосылды. Баяулар кокстеу қондырғысын мазутты жеңіл термиялық крекингтеу қондырғысына өзгертті.
Қазіргі кезде зауытта келесі өнімді өндіреді:
- А-76, АИ-80, АИ-85, АИ-92, АИ-96 маркалы бензиндерді;
- ЛД-02, ЛД-02-62, Л-02-40, 3-0, 2 минус 35 маркалы дизельдік жанармайларды;
- Реактивті және жарықтандырғыш керосин;
- БТ және СПБТ маркалы сұйытылған тұрмыстық газ;
- М-100 маркалы қазандық жанармайы;
- Пеш жанармайы.
ААҚ «Шымкент мұнай оргсинтез» мұнай өнімдерін алуға мүмкіндік беретін, қажетті барлық технологиялық қондырғылары бар, барлық қажетті сапалық сипаттарды толық қанағаттандыратын мықты заманауи өнеркәсіп. ШМОС-та технологияларды жетілдіруге және жаңашыл үрдістерді меңгеруге аса назар аударады, қазіргі уақытта зерттеуге 3 алдын ала патент және авторлық куәлігі бар, оның үстіне өнеркәсіп өнімі филиалдармен Астанаға, Алматыға, Таразға, Шымкентке, Қарағандыға, Өскеменге, Қызылордаға, Бішкекке таратылады.
Өнеркәсіп жанармай нұсқалы мұнай өнімдерінің өте көп түрін шығарады. Бензиндер: АИ-80, АИ-85, АИ-92, АИ-96.
Керосиндер: жарықтандыратын, реактивті, ТС-1 және РТ
Дизельдік жанармайлар: ЛД, Л-0, 2-40, 3-0, 2 минус 32 және пеш жанармайы.
Қазандық жанармайы: М-100мазуты
Сұйылтылған газдар: БТ және СПБТ
ААҚ «ПКОП» шығаратын безиндер мен дизельдік жанармайдың барлық маркалары ҚР, ТМД жерінде әрекеттегі нормативтік құжаттар талабына сәйкес. Қоршаған орта мен адам денсаулығына әсер ететін зиянды заттар мөлшері, өте төмен, экологиялық таза өнім болып табылады.
Өнеркәсіпте шығарылатын өнімнің сапасына аса назар аударады, барлық өнім жыл сайын сертификаттаудан және әр кварталдық сапа инспекциясынан өтеді, оны техникалыққа аккредиттелген және атесттатталған, ПКОП зертханасы Мемлекеттік стандарт органдар тарапынан жасайды. Міндеттісінен бөлек өз еркімен сертификаттау жасалады, өнеркәсіпті аналитикалық бақылаудан және әрбір резервуарды өнімдерімен құжаттандырудан өткізді. Өнеркәсіптің өнімінің сапасына ешқашан шағым білдірілмеген.
Қазақстанда тағы да екі мұнай өңдейтін зауыттар бар - Павлодарда, Атырауда. Атырауда әлі күнге дейін этильденген бензин шығарады. «ПКОП» ААҚ тек этильденбеген, құрамында қорғасын немесе сияқты қорғасын қосындылары жоқ бензиндер өндіреді.
Тауарға шығарылатын бензиндегі күкірт мөлшері 0, 01%дан аспайды, алайда күкірттің 0, 05%-на рұқсат етілген. Қозғалтқыштың қуаттылығы мен үнемділігіне әсер ететін факттік шайыр қанықтығы норма бойынша 100см 3 -не құрағанына қарамастан 0, 9-1, 1мг құрайды. Бензиннің корриоздық қасиетіне әсер ететін қышқылдылық «ПКОП» ААҚ-ның бензиндерінде жоқ, ал НД бойынша жанармайдың 1, 00см 3 -на 3, 0мг КОН рұқсат етілген.
Қолдан жасаудан сақтау үшін өнеркәсіп өз бензиндерін әртүрлі түстерге бояйды, мысалы: АИ-85-көк түсті, АИ-92 жасыл, АИ-96 - қызыл.
ААҚ «ПКОП» барлық маркалы экологиялық таза дизельдік жанармай өндіреді, олар қозғалтқыштың тез тозуына, қуаттылығының төмендеуіне жол бермейді. Сондықтан жанармай құрамындағы қышқылдық көрсеткіші қатаң бақылауға алынған. Факт бойынша «ПКОП» ( ААҚ-ның майдың 100см 3 -ның 0, 33 мг КОН құрайды, ал норма бойынша жанармайдың 100см 3 -ның 50мг КОН құрауға рұқсат етілген.
Қозғалтқыш пен қоршаған ортаға зиянды әсер ететін күлділік ААҚ «ПКОП» -тың дизельдік жанармайында жоқ, ал ол норма бойынша 0, 01% құрауына рұқсат етілген. Барлық өнімдердің сапа және сәйкестік сертификаты бар. Экологиялық қасиетін жақсарту үшін және түтіндік газдармен атмосфераға зиянды лақтырындыларды, кеміту үшін АИ-96 маркалы бензиніне «Хайтек» тұндырғышы енгізіледі, ол АҚШ, Канада, Бразилия және т. б. елдердің рыногында кеңінен қолданылады.
Кез келген тауарлық мұнай өнімін өндірісте бірнеше құрамаларды араластыру арқылы жасайды, одан нәтижесінде эксплуатациялық қасиеті арта түседі. ЛК-6У қондырғысындағы VX Maest Технологиялық үрдісін басқарудың автоматтандырылған жүйесі.
ЛК-6У қондырғысындағы технологиялық үрдісті басқару жүйесін зауыт Германиядан «Hartmann@braun» фирмасынан «Contronic Р» басқару жүйесі ретінде 1992 жылы сатып алған
Басқару жүйесі бақылау мен басқарудың 2000 параметрін бақылау үшін арналған. Ондаған жылдар бойы бұл жүйе өзін тек жақсы жағынан көрсетті. 2004 жылдың қарашасында Басқару Жүйесі модерниацияланды, яғни бақылау мен реттеу жаңа параметрлерін енгізу үшін негізгі операторлық стансалар» орнатылды. Модернизациялауды Германияның «АВВ» фирмасы жасады.
Қазіргі кезде бұл жүйе «Maestro VX» деп аталады. Жады өте үлкен, 2500 параметрден астам бақылау және реттеу жасай алады.
Шымкент МӨЗ-Қазақстанның оңтүстік аймағын мұнай өнімдерімен қамтамасыз ететін отандық мұнай өңдеуші зауыттардың ішіндегі ең жасы. Соған қарамастан Қазақстанның экономикасының дамуындағы атқаратын рөлі зор.
1 Петро Қазақстан мұнай өңдеу зауыттың қысқаша тарихы және келешегі
Шымкент мұнай өндеу зауыты (МӨЗ) 1985 және 1987 жж аралығында жұмысқа берілді. МӨЗ 70-ші жылдардың Кеңістік мұнай өңдеу жүйесінің барлық технологиялық талаптарына сай жобамен салынған. Бұл технология 60-жылдардың батыстық мұнай өңдеу технологиясына сай. МӨЗ Кеңес Одағында ең жаңа зауыт болар еді, алайда соңына дейін жасалып бітпеген болатын. Бастапқы қызметінен бастап қазіргі күнге дейін МӨЗ негізгі мұнай өңдеу ЛК-6У комплексін қолданып жұмыс істейді. Бұл қондырғы мынадай құрастырушылардан тұрады: атмосфералық дистильдеу, гидротазалау, каталитикалық риформинг. Олардың өндіру қуаттылығы 7 млн тонна/жылына не 140 000 баррель/күніне тең. Бұл схема Батыста «Дистильдеу риформингтік» мұнай өңдеу ретінде кеңінен белгілі.
Жоба бойынша МӨЗ-ге мына қондырғылар да жобаланған: вакуум қондырғысы, каталитикалық крекинг комплексі, вакуум газойлін гидротазалау, сутектік қондырғы, кокстеу және битумдау қондырғылары. Вакуум қондырғысы жасалынып, жұмысқа берілген болатын. Каталитикалық крекинг комплексі күрделі қаржыны қажет етеді.
МӨЗ Батыс-Сібірдің шикі мұнайын өңдеу үшін жобаланды. Ол 2 500 км қашықтықтағы Батыс Сібірден Омск пен Павлодар магистральді құбырлары бойынша жеткізіледі. Батыс Сібір мұнайы құрамында орташа мөлшердегі күкірт, төмен парафиндер болады. 1987 жылы Орталық Қазақстанда Құмкөл мұнай кеншары ашылды және қазіргі кезде осы жердегі мұнай тікелей МӨЗ-ге бағытталады. Құмкөл шикізаты жеңілдеу, төмен күкіртті және жоғары парафинді болады. Парафинді мұнай - мұнай өңдеу комплексі үшін ең жақсы шикізат, бірақ «дистильдеу риформингтік» мұнай өңдеуде көп мәселе туғызады. Парафинді нафта риформинг қондырғысы үшін төмен сапалы бастапқы шикізат болып табылады. Керосинді фракция кезінде қату нүктесі мен тығыздығына байланысты мәселелер пайда болады. Ал дизельдік фракция жоғары тоңу нүктесіне ие болады. Көрсетілген кемшіліктеріне қарама-қарсы мынау болады: шикі мұнай жеңіл болып табылады және дистилляттарды өңдеудің одан жоғары процентін алуға мүмкіндік береді.
Зауыт басшылығы МӨЗ-ге 150 млн. АҚШ долларын капиталды инвестициялар түрінде 5-жылдық бағдарламаны орындауды қолына алды. Бұл қаржы байыту комплексін аяқтау үшін қажетті болып табылады. Бұл комплекс жаңа нарықтық қажеттіліктерге сәйкес, сондай-ақ МӨЗ-дің технологиялық жақтарын бүкіл әлемдік өндірістік нормаларын жоғарылатады.
Мұнай өңдеу өнімдерінің нарқы айтарлықтай өзгерістерге ие болады. Мұны комплекс жұмыстарын жобалау кезінде ескеру қажет. Біріншіден, Орталық Азия оңтүстігіндегі коксты нарық жұмысын одан әрі атқара алмайды, себебі металлургиялық коксқа сұраныс төмендейді және негізгі жергілікті тұтынушылар жағынан сұраныс та төмендейді. Олардың тұтынуы Оңтүстік Қазақстанның фосфорлық өндірісі болып табылады. Екіншіден, әскери-өндірістік комплекспен қолданылатын отын түрлерінің жаңа өндірістік салалар мен тұтынушыларға қажетті түрлеріне қарай жалпы ауысымы болады. Бұл жағдай жоғары октанды бензинге сұранысты арттырып, дизельдік отынға және жүк тасушыларға арналған отынға сұранысты төмендетті. Үшіншіден, оңтүстікте арзан газ түріндегі күрделі бәсекелес пайда болды. Бұл отынға деген сұранысты төмендетеді.
Екіншілік процестер қондырғыларының үлкен саны аяқталуының қалыпты эффектісі МӨЗ-ді осы өзгерген маркетингтік жағдайларға бейімделуге арналған қажетті тиісті қондырғыларымен жабдықтау болып табылады. Бұл жағдай дамушы тұтынушылық экономикада отынның бағалардың артықшылықтарымен МӨЗ-ге пайдалануға мүмкіндік берді. Алайда екіншілік процестер авиациялық отынмен және дизельмен өндірістік мәселелерді шешу, сондай-ақ бензиннің октандық санын жоғарылату үшін бейімделу қажет [2] .
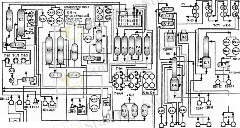
2 Зауыттағы мұнайды өңдеудің ағындық схемасы және технологиялық қондырғылардың өзара байланысы
«ПКОП» ААҚ секция ЭОУ ішіне түсетін Құмкөл мұнайын өндіреді. Онда мұнай судан, минералды тұздардан, механикалық қосылыстардан тазартылады.
Комбинирленген ЛК-6У қондырғысында өңделетін шикізат (мұнай) құбыр арқылы зауытқа келіп, келесідей секциялардан өтеді:
100 секциясында (ЭЛОУ-АТ) мұнайдан су, тұз бөлініп алынады және кейіннен өңделуге жіберілетін бензиннің, керосиннің, дизельді отынның, көмірсутекті газдың, мазуттың фракциялары айдалады.
200 секциясында (каталитикалық риформинг) риформингке кері әсер ететін күкіртті, азотты, оттекті және кейбір ауыр металды қоспалардан арылу үшін бензинді фракцияларға алдын ала гидротазалау жүргізіледі. Гидротазалау катализатор қатысында жоғары температура мен жоғары қысымда өтеді. Жоғары сапалы бензин алу мақсатында гидротазаланған шикізат риформацияланатын блокқа келіп түседі, онда жоғары қысым мен температурада полиметалды катализатор қатысында көмірсутектердің құрылымы өзгереді.
300 секциясы (керосинді және дизель отынын гидротазалау) екі секциядан тұрады. Гидротазалау катализатор қатысында жоғары температура мен жоғары қысымда өтеді. Гидротазалау күкіртті қоспалардан арылу үшін және тауарлы отынның жақсаруы, тұрақтануы үшін жасалады.
400 секциясында тауарлы төменгі газдарды (пропан және бутен) алу мақсатында көмірсутекті газдар өңделеді.
Мұнайды жеңіл өңдейтін мұнай өңдеу зауыттары (ЖӨ МӨЗ) терең және аса терең өңдеу МӨЗ-дерімен салыстырғанда қарапайым техгологиялық құрылымымен, капиталдық және пайдалану шығындарының төмендігімен сипатталады. ЖӨ МӨЗ-дерінің негізгі кемшілігі - бағалы және тапшы мұнай шикізатының меншікьі шығынының жоғарылығы және мұнай өнімдерінің ассортиментінің шектеулігі. Мұндай МӨЗ-дің дәстүрлі өнімдері-қазандық отын, дизельдік отын, автобензин, құрғақ және сұйытылған газдар. Моторлы отындарды іріктеу тереңдігі олардың бастапқы мұнайдағы потенциалдық мөлшерімен шектеледі. ЖӨ МӨЗ-дерін тек мұнай ресурстарына шексіз бай, Сауди Арабия, Иран, Ирак немесе Кувейт сияқты елдер ғана сала алады. Мұнай қорлары аса көп емес Ресейдің мұнайды тек аса терең немесе қалдықсыз өңдеуге бағыт ұстағаны жөн болса керек.
1 сурет. Мұнайды қалдықсыз өңдейтін перспективті МӨЗ-дің ағындық схемасы.
Перспективті МӨЗ құрамына көбінше өнеркәсіптік немесе тәжірибелік-өнеркәсіптік масштабта игерілген және «Хайвал», «Покс», «АРТ» сияқты шетелдік процестермен салыстырғанда айтарлықтай төмен капиталдық шығындарды қажет ететін ресейлі процестерді қолдануға кеңес берілген.
Дегенмен, мұнай шикізатын терең немесе қалдықсыз өңдеуге кеткен жоғары шығындар мұнай қалдығына қарағанда бағасы жоғары мұнай өнімдерін, ең алдымен моторлық отындарды шығарумен ақталуы тиіс.
Күкіртті мұнайды жеңіл өңдеудің дәстүрлі ағынды схемасы 2-суретте көрсетілген.
2 сурет. АТ-аминдік тазарту; БЕА-бензинді екінші айыру;
ГИЗ-гидроизомерлеу; ГФҚ-газ фракциялау қондырғысы; КР-катализдік реформинг.
3 суретте күкіртті мұнайларды тереңдете өңдеу кезінде ең кең қолданылатын МӨЗ-дің ағындық схемесы келтірілген.
3 сурет. Алк. -алкилдеу; МТБЭӨ-және СӨ-сәйкесінше МТБЭ мен сутегін өндіру; ВБ-висбрекинг; СГК-селективті гидрокрекинг; КГДП-катализдік гидродепарафиндеу.
3 Зауыт цехтарының суреттемесі
ЭСТҚ-АВҚ қондырғысы №3 цехында орналастырылған және жылына 3млн. тонна Маңғышлақ шикі мұнайын электрлі тұзсыздандыру блогында дайындау және атмосфералық және вакуумдық блоктарында өңдеу үшін арналған.
Электрлі тұзсыздандыру қондырғысының өнімі болып тұзсыздандырылған мұнай табылады, оның құрамында 10-15мг/л тұз болады (хлоридтар) .
4 сурет. ЭСТҚ-АВҚ қондырғысының технологиялық схемасы.
Атмосфералық және вакуумдық блоктардың және бензинді екінші айдау блогының жұмысы кезінде тұзсыздандырылған мұнайды өңдеу нәтижесінде келесі мұнай өнімдері алынады: НК фракциясы, Уайт-спирит, К-1 тізбегінің ректификаты, керосинді-газойлды фракциясы (ГГФ), мазут, кең майлы фракция 350-500°С, гудрон.
ЛГ-35-11/300-95 каталикалық риформингтің қондырғысы. АП-64 (платформинг) платиналы катализатордағы каталикалық реформинг прцесі автомобильдік, авиациялық бензиндердің және сутегі бар газдардың жоғарғы октанды құрамын жасау үшін арналған. ЛГ-35-11/300-95 қондырғысының жобасын немістің «SKL» (магдебург қ. ) фирмасы және «Ленгипрогиз» (Ленинград қ. ) институты жасаған, қондырғының шикізат юбойынша өнімділігі 3 т/жыл. 1971жылдың желтоқсан айында іске қосылған, аумақтық тұрғыдан №3 цехта орналасқан. Октанды саны 95жоғарғы октанды құрамдарды алу арқылы бензинді вариант бойынша пайдаланылады.
5 сурет. ЛГ-35-11/300-95 каталикалық реформингтің қондырғысының технологиялық схемасы.
Каталикалық реформингтің қондырғысы үш блоктан тұрады:
- Бензинді алдын ала гидротазалау.
- Гидротазаланған бензиннің платформингі (гидрогинизат) .
- Платфоринг бензинін тұрақтандыру.
- Циркуляциялық және көмірсутекті газдарды моноэтаноламинді тазалау және моноэтаноламинді регенерациялау.
Баяу кокстеу қондырғысы-21-10/6. 21-10/6 типіндегі жанбайтын камералардағы жартылай үзіліссіз кокстау қондырғысы электродты өнеркәсіп үшін шикізат болып табылатын коксты алуға арналған Атырау МӨЗ-дағы 21-10/6 қондырғысы 1980жылы іске қосылған, №5 цехта орналастырылған. Қондырғының құрамына келесі негізгі бөлімшелер кіреді:
6 сурет. Баяу кокстеу қондырғысының технологиялық схемасы.
- шикізаттың парк , онда қондырғының екі тәулік бойы жұмыс істеуіне жететін шикізаттың қоры бар;
- суық сорғылық, 200°С дейінгі температураның мұнай өнімдерін айдауға есептелген;
- тізбектердің блогы , ректификациялық тізбектерден, буландыру тізбектерінен, тұрақтандыру тізбектерінен тұрады;
- пештердің блогы , шикізатты ысыту және реакцияларды атқаруға арналған төрт пештен тұрады;
- реакторлық блок , кокстаудың төрт реакторынан және қосымша жабдықтардан тұрады;
- коксты тасымалдау жүйесі, коксты тұтынушыларға тиеуге арналған;
- қазандық-блог утилизаторлар , кері қайтатын түтінді газдардың жылуы есебінен технологиялық қажеттіліктерге бу жасау үшін арналған;
- операторлық және қосалқы станция , электр энергиясы қондырғысын және технологиялық процестерге бақылау жасауды қамтамасыз ету үшін арналған.
4 Қондырғының аты және мақсаты, процестің мәні, технологиялық схема және оның суреттемесі
Керосин депарафинизациясы 140-230 0 С фракцияны айдауға негізделген. Керосинді депарафинизациялау процесінің схемасы келесі блоктарды қамтиды:
- реакторлы, мұнда сутек қатысында 140-2300С фракцияның депарафинизациялануы және тазалануы жүреді;
- тұрақсыз депарафинделген 140-2300С фракциясын тұрақтандыру жүреді;
- моноэтаноламинді циркуляциялы сутек құрамды газдан, төмен қысымды сепаратордың көмірсутекті газы және тұрақтандырғыш газдың күкіртсутегінен тазалау жүреді.
және гидротазалау процестерінің химизмі
Шикізат - 100 секциядан (ЭЛСТҚ-АТ) келіп түсетін тікелей айдалатын 140-230 0 С керосинді фракция 100 секциядан 230/1, 2 аралық парктердің резервуарларына келіп түседі, бұл жерден ол гидростатикалық қысыммен Н-330, 330 насостарына кейіннен Н-320 (Н-321) шикізатты насостарға беріледі. Н-320 (Н-321) шикізатты насостарға түсер алдын қысым Р-387 арқылы реттеледі.
Шикізатты насостардан шикізат арластырғыш тройникке келіп түседі, мұнда ол ПК-301 (ПК-302) поршеньді компрессордан келіп түсетін циркуляциялы сутек құрамды газбен араласады. F-350 реттегіші арқылы шикізат шығыны реттеледі, температура Т-336-1 арқылы реттеледі. СҚГ шығыны F-353 арқылы реттеледі, СҚГ температурасы Т-366В термопарасымен реттеледі, ЦСҚГ-дағы сутек концентрациясы Q-352 құрылғысымен реттеледі. Газды қоспа Т-307-Т-310 жылуалмастырғыштардың құбыр аралық кеңістігіне келіп түседі, мұнда ол ыстық газ өнімді қоспа ағынымен қыздырылады. ағындар температурасын келесідей термопарамен реттейді: Т-366Г - Т-307-ге кірісте, Т-366Р - Т-308-ден Т-309-ға дейінгі аралықта. Газ шикізатты қоспаның П-302 пешіне кірістегі температурасы Т-355 термопара арқылы реттеледі.
Газ шикізатты қоспа П-302 құбырлы пешінде депарафинизация реакциясына дейін қыздырылады. Пештен шығыстағы ағынның температурасын Т-359 құрылғысымен реттейміз.
Қыздырылған газды қоспа Р-302 реакторына келіп түседі. Реактордағы катализаторларда көмірсутектік газ және жеңіл бензин фракциясының түзілуімен қанықпаған қосылыстардың гидрленуі және жүреді.
Реактордағы қысым Р-361 құрылғысымен реттеледі. Реакторға кірістегі қысым Р-358 құрылғысымен реттеледі.
Газ өнімді қоспааныңреактордан шығыстағы температурасы Т-365-1 термопарасымен реттеледі.
Газөнімді қоспа Р-302 реакторынан үш жүрісті клапан арқылы Т-314 жылуалмастырғышқа келіп түседі. Газ өнімді ағынның Т-314-тен шығыстағы температурасы Т-366к термопарасымен реттеледі. Кейіннен газ өнімді қоспаның ағыны Т-310-Т-307 жылуалмастырғыштардың құбырларына бағытталады, мұнда өз жылуын газ шикізатты ағынға береді. Газ өнімді қоспаның салқындатылуы Х-307 ауалы салқындатқышпен және Х-308, Х-308а сулы салқындатқышпен суытылады, кейіннен С-308 сепараторына келіп түседі, сепараторға кірісте ағын температурасы Т-351 құрылғысымен өлшенеді.
С-308 сепараторында тұрақсыз депарафинизаттың және циркуляциялы газдың айырылуы жүреді. С-308 сепараторындағы қысым Р-357 құрылғысымен реттеледі. Сепаратордағы гидродепарафинизат мөлшері L-351 арқылы реттеледі, төмен қысымды С-309 сепараторына депарафинизаттың кірістегі жерінде клапан орналасқан. С-308 қысым Р-357 құрылғысымен реттеледі.
Сұйықтан айырылған циркуляциялы газ С-308 сепараторынан К-306 абсорберге келіп түседі, мұнда 15% МЭА сулы ерітіндісімен күкірт сутектен тазартылады. МЭА ерітіндісінің шығыны F-356 реттегішімен реттеледі, К-306-ға МЭА келіп түсетін жерінде клапан реттегіші орнатылған. К-306 абсорбердегі қысым Р-360 құрылғымен реттеледі.
Қаныққан МЭА ерітіндісі К-306-дан 316-ға С-304 секция 300/1 сепараторына тасталады. К-306 мөлшері L-354-пен реттеелді, реттегіш клапаны К-306 мен С-304 аралығында орналасқан.
Тазартылған циркуляциялы газ температурасы Т-366 Е термопарасымен реттеледі.
... жалғасы- Іс жүргізу
- Автоматтандыру, Техника
- Алғашқы әскери дайындық
- Астрономия
- Ауыл шаруашылығы
- Банк ісі
- Бизнесті бағалау
- Биология
- Бухгалтерлік іс
- Валеология
- Ветеринария
- География
- Геология, Геофизика, Геодезия
- Дін
- Ет, сүт, шарап өнімдері
- Жалпы тарих
- Жер кадастрі, Жылжымайтын мүлік
- Журналистика
- Информатика
- Кеден ісі
- Маркетинг
- Математика, Геометрия
- Медицина
- Мемлекеттік басқару
- Менеджмент
- Мұнай, Газ
- Мұрағат ісі
- Мәдениеттану
- ОБЖ (Основы безопасности жизнедеятельности)
- Педагогика
- Полиграфия
- Психология
- Салық
- Саясаттану
- Сақтандыру
- Сертификаттау, стандарттау
- Социология, Демография
- Спорт
- Статистика
- Тілтану, Филология
- Тарихи тұлғалар
- Тау-кен ісі
- Транспорт
- Туризм
- Физика
- Философия
- Халықаралық қатынастар
- Химия
- Экология, Қоршаған ортаны қорғау
- Экономика
- Экономикалық география
- Электротехника
- Қазақстан тарихы
- Қаржы
- Құрылыс
- Құқық, Криминалистика
- Әдебиет
- Өнер, музыка
- Өнеркәсіп, Өндіріс
Қазақ тілінде жазылған рефераттар, курстық жұмыстар, дипломдық жұмыстар бойынша біздің қор #1 болып табылады.

Ақпарат
Қосымша
Email: info@stud.kz