Мұнайды біріншілік айдау қондырғыларының технологиялық схемалары


Мұнай - құрамында газ тәрізді және қатты заттар еріген табиғи дисперсті сұйық көмірсутектер жүйесі. Мұнайда көмірсутектермен қатар, құрамында көміртек пен сутегіден басқа азот, күкірт, оттегі және басқа да элементтер бар гетероорганикалық гетероатомды қосылыстар кездеседі.
Заманауи ғылымда мұнайдың шығуы туралы екі негізгі гипотезалар бар. Әрқайсысын жеке қарастырайық.
Биогенді (органикалық) теория мәні мынада. Барлық жанғыш көміртекті қазбалар (мұнай, газ, көмір, жанғыш тақта тастар) генетикалық туыс түзілімдер болып табылады. Олардың барлығы әртүрлі геологиялық сатыларда Жерде өмір сүрген тірі организмдердің шірік қалдықтарынан пайда болды. Мұнайдың түзілу көзі суаттар түбі мен су қабатында өсетін тікелей төмен сатылы өсімдіктердің (планктон, балдырлар және т. б. ) органикалық қалдықтары болып табылады. Суаттарды қоршаған ортаның әсерінен өлген организмдер ыдырайды. Нәтижесінде мұнайда бастапқы өсімдік материалынан мұраға қалған және одан әрі оның түрлену барысында алынатын қосылыстар болады.
Алғаш рет мұнайдың органикалық шығу тегі туралы гипотезаны М. В. Ломоносов 1763ж айтқан. М. В. Ломоносовтың пікірінше, «мұнай тасты көмірлерге жер асты оттарының әсер етуінен» түзілді, нәтижесінде асфальттар, мұнайлар және «тасты майлар» пайда болды.
Кейіннен осы гипотезаны растайтын көптеген тәжірибелік жұмыстар жүргізілді. 1932 жылы И. М. Губкин мұнайдың биогендік шығу тегі туралы теорияны толық баяндағандай болды. Мұнайдың түзілуі үшін бастапқы зат ретінде сапропелді қарастырды. Сапропель - бұл тікелей төмен сатылы балдырлар мен суаттар микроорганизмдерінің шіріген қалдықтарынан тұратын органикалық тұнбалар (қайырлар) . Органикалық қалдықтарға бай жер қабатына сапропелді қабат шөккен сайын ондағы қысым мен температура артады. Термокаталитикалық процестер нәтижесінде органикалық зат мұнайға айналады.
Биогенді теориямен қатар, мұнайдың шығуының абиогенді (бейорганикалық) теориясы дамыды.
Мұнайдың абиогенді шығу тегі туралы теорияны Д. И. Менделеев 1977ж айтты. Осы теория негізіне металдардың балқыған карбидтерінің сумен әрекеттесіп көмірсутектердің түзілу мүмкіндігі жатыр:
- Мұнайдың фракциялық құрамы.
Мұнай сапасының маңызды көрсеткіші фракциялық құрамы болып табылады. Оны біртіндеп буландыру әдісін қолданып зертханада айдау арқылы анықтайды. Анықтау барысында біртіндеп көтерілетін температурада мұнайдан бір-бірінен қайнау шегімен ерекшеленетін бөліктер - фракциялар айдалады. Әрбір фракция қайнаудың басталу және аяқталу температураларымен сипатталады.
Мұнайды өнеркәсіптік айдау бір ретті буландыру және одан әрі ректификаттау деп аталатын схемаларға негізделеді.
350 о С дейін қайнайтын фракцияларды атмосфералықтан шамалы жоғары қысымда алады, олар ашық дистилляттар (фракциялар) деп аталады. Фракцияларды оларды одан әрі қолдану бағытына қарай атайды. Негізінен атмофералық айдауда келесі ашық түсті дистилляттарды алады: 140 о С (қайнаудың басталуы) - бензиндік фракция, 140-180 о С - лигроиндық фракция (ауыр нафта), 140-220 о С (180-240 о С ) - керосиндік фракция, 180-350 о С (220-350 о С, 240-350 о С) - дизелдік фракция (жеңіл немесе атмосфералық газойль, солярлы дистиллят) .
350 о С жоғарыда қайнайтын фракция ашық дистилляттарды алғаннан қалған қалдық болып табылады және мазут деп аталады. Мазутты вакуумда айдайды және одан әрі мұнайды өңдеу бағытына байланысты келесі фракцияларды алады: отындар алу үшін - 350-500 о С вакуумды газойль (дистиллят), >500 о С вакуумды қалдық (гудрон) ; майлар алу үшін - 300-400 о С (350-420 о С) жеңіл май фракциясы (трансформаторлық дистиллят), 400-450 о С (420-490 о С) орташа май фракциясы (машиналық дистиллят), 450-490 о С ауыр май фракциясы (цилиндрлік дистиллят), >490 о С гудрон. Мазут және одан алынған фракциялар - қара түсті.
Демек, фракциялау - бұл компонеттердің күрделі қоспасын қарапайым қоспаларға немесе жеке құраушыларға бөлу.
Мұнайды біріншілік және екіншілік өңдеуден алынған өнімдерді, егер олар 350 о С дейін қайнайтын болса ашық түстілерге жатқызады, ал олардың қайнау температурасы 350 о С және одан да жоғары болса, онда қара түстілерге жатады.
Әртүрлі кен орындары мұнайларының фракциялық құрамы, ашық және қара түсті фракциялар мөлшері әртүрлі болады.
- Мұнайды атмосфералық (АҚ) және атмосфералық-вакуумды (АВҚ) айдау.
Мұнайды алғашқы өңдеуде оны атмосфералық айдау және мазутты вакуумда айдауды жүзеге асырады.
Бұл процестерді тиісінше атмосфералық құбырлы (АҚ) және вакуумды құбырлы (ВҚ) немесе атмосфералық-вакуумды құбырлы (АВҚ) қондырғыларда жүргізеді.
АҚ қондырғысында бензиндік, керосиндік, дизельдік фракцияларды және мазутты ала отырып мұнайды терең емес айдауды жүзеге асырады. ВҚ қондырғылары мұнайды терең өңдеуге арналған. Оларда мазуттан алынған газойлді, майлы фракцияларды және гудронды отындар, майлағыш майлар, кокс, битум және т. б. мұнай өнімдерін алу мақсатында мұнайды екіншілік өңдеу процестерінің шикі заты ретінде қолданады.
Фракцияларды қолдану бағытына байланысты мұнайды біріншілік айдау қондырғылары отындық, майлы немесе отынды-майлы деп аталады.
Біріншілік айдау қондырғыларының шикі заты ретінде мұнай мен газ конденсаты қолданылады.
Соңғы кездері мұнайды өңдеуді тереңдету және мұнай өнімдерінің сапасын арттыру міндеті алға қойылған. Бұл міндет АВҚ қондырғыларында атмосфералық және вакуумдық колонналарда дистиллятты фракцияларды іріктеуді арттыру және олардың айқын бөлінуін қамтамасыз етуге бағытталған іс-шараларды ұйымдастыру арқылы шешіледі.
Мұнайды алғашқы өңдеуде қайнаудың температуралық аралықтары, көмірсутекті және химиялық құрамы, тұтқырлығы, тұтану, қату температуралары және т. б. олардың қолданылу және пайдалану аумақтарына қатысты басқа да қасиеттерімен ерекшеленетін мұнай өнімдері мен фракцияларының кең ассортименті алынады.
Көмірсутекті газ, еріген күйде өңдеуге түсетін мұнайлар құрамында болатын тікелей пропан мен бутандардан тұрады. Мұнайды алғашқы айдау технологиясына байланысты пропан-бутанды фракцияны сығылған немесе газ тәрізді күйде алады. Оны жеке көмірсутектер, тұрмыстық отын, автомобиль бензинінің компонентін өндіру мақсатында газ-фракциялаушы қондырғыларда шикі зат ретінде қолданады.
Фракцияны егер мұнай өнімі қасиеттері қосымша шекті талап етпейтіндей тауарлық өнімнің техникалық шарттары немесе стандарт нормасына жауап беретін болса, соның мұнай өнімінің атымен атайды.
Қайнау аралығы 28-180°С бензиндік фракцияны тар фракцияларды (28-62, 62-85, 85-105, 105-140, 85-140, 85-180°С) алу үшін екіншілік өңдеуге ұшыратады, олар жеке ароматты көмірсутектерді (бензол, толуол, ксилол), жоғары октанды автомобиль және авиация бензиндерінің компоненттерін өндіру мақсатында каталитикалық риформинг, изомерлеу процестерінің шикі заты қызметін атқарады; этиленді алғанда пиролиздің шикі заты, кейде - тауарлық бензиндер компоненті ретінде қолданылады.
Қайнау аралығы 120-230(240) °С керосиндік фракцияны реактивті қозғалтқыштар отыны ретінде қолданады, қажет болса демеркаптандауға, гидротазалауға ұшыратады; аз күкіртті мұнайлардан 150-280 немесе 150-315°С фракциясын жарықтандырушы керосин, 140-200°С фракцияны - лак-бояу өнеркәсібінде еріткіш (уайт-спирит) ретінде қолданады.
Қайнау аралығы 140-320(340) °С дизелдік фракцияны қысқы дизель отыны, 180-360(380) °С фракциясын - жазғы дизель отыны ретінде қолданады. Күкіртті және жоғары күкіртті мұнайлардан алғанда фракцияны алдын-ала күкіртсіздендіру қажет. Жоғары парафинді мұнайлардан алынған 200-320°С және 200-340°С фракцияларды депарафиндеу арқылы сұйық парафиндерді алу шикі заты ретінде қолданады.
Мазут - мұнайды атмосфералық айдау қалдығы - қазандық отын немесе вакуумды айдау, сондай-ақ термиялық, каталитикалық крекинг және гидрокрекинг шикі заты ретінде қолданады.
Қайнау аралығы 350-500 және 350-540(580) °С кең май фракциясы - вакуумды газойль - каталитикалық крекинг және гидрокрекинг шикі заты ретінде қолданады.
Қайнау аралығы 320(350) -400, 350-420, 400-450, 420-490, 450-500°С тар май фракциясы әртүрлі мақсатқа арналған минералды майлар және қаттаы парафиндер өндіру қондырғыларына арналған шикі зат ретінде қолданады.
Гудрон - мазутты вакуумды айдау қалдығын - мұнайды терең өңдеу мақсатында асфальтсіздендіруге, кокстеуге ұшыратады, битумдар, базалық қалдық майлар өндірісінде қолданады.
Өнім ассортиментін таңдағанда шикі заттың сапасын ескеру керек. Мысалы, ароматтау қондырғылары үшін тар бензин фракцияларын әсіресе бензин фракцияларында нафтендер мөлшері жоғары болғанда, кең майлы фракцияларды - олардың потенциалды мөлшері жоғары және осы фракциялардың тұтқырлық индексі жоғары болғанда алған тиімді. Дегенмен шикі зат ерекшелігін анағұрлым аз тоннажды өндірісте ескерген абзал. Жалпылама өнімдер - бензиндер, реактивті, дизелді және қазандық отындар өндірісінде мәселе мынадай: екіншілік процестерді қолданып кез келген шикі заттан жоғары сапалы тауарлық өнім алу.
- Мұнайды біріншілік айдау қондырғыларының технологиялық схемалары.
Алдын-ала жартылай бензиндендіру және негізгі күрделі ректификаттау колоннасы бар мұнайды айдау схемасы отандық мұнай айдуда кеңінен қолданылады. Ол схема жеткілікті түрде икемді және жан-жақты.
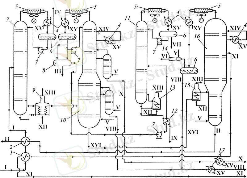
Алдын-ала жартылай бензиндендіру және негізгі күрделі ректификаттау колоннасы бар схема 3. 5 суретте келтірілген.

3. 5 сурет - Мұнайды атмосфералы-вакуумдық айдау қондырғысының схемасы :
1, 2, 12 - жылуалмастырғыштар; 3 - бензинсіздендіру колоннасы; 4 - тоңазытқыш; 5 - ауалы тоңазытқыш; 6 - суару ыдысы; 7 - сорап; 8 - тұндырғыш; 9, 13, 15 - шикізатты қыздыру пештері; 10 - буландыру колонналары бар атмосфералық колонна; 11 - бензин тұрақтандырғышы; 14 - бу-эжекторлы сорап; 16 - вакуумды колонна; 17- соңғы тоңазытқыштар; I - мұнай; II - гудрон; III - суды канализацияға тастау; IV - газфракциялау қондырғысына берілетін газ; V - су буы; VI - утилизацияға жіберілетін эжекция газдары; VII - газфракциялау қондырғысына тұрақтандырылатын басты фракция; VIII - дизель фракциясы; IX - бензин; X - керосин; XI - вакуумды дистиллят; XII - отындық газ; XIII - түтіндік газдар; XIV - айналымда суару; XV - су; XVI - мазут
Коррозиялық-активті заттар бензинсіздендіретін колоннаның жоғарғы жағынан шығарылады. Осылайша, негізгі ректификаттау колоннасы коррозиядан қорғалады. Алдын-ала бензин фракциясы шығарылып тасталы-натындықтан пеш иректері мен жылу алмастырғыштарда жоғары қысым туындамайды, яғни оның беріктігін күшейтпестен арзанырақ құрал-жабдық орнатуға мүмкіндік береді.
Мұнай І 1 және 2 жылу алмастырғыштар арқылы өтеді, онда шығып кететін өнімдер жылуы есебінен қыздырылады да, содан соң бензиндендіру колоннасына 3 түседі. 3 колоннада мұнайдан жеңіл бензин фракциясы бөлініп шығады да, ауалы тоңазытқышта 5 суытылады, 4 тоңазытқышта конденсацияланады және суару 6 сиымдылығына жиналады да, одан әрі тұндырғыш 8 арқылы бензинді тұрақтандырғышқа 11 түседі. Суару сиымдылығында компромирлеуге бағытталатын газ IV да бөлінеді.
Жартылай бензиндендірілген мұнай 3 колоннаның төменгі жағынан түтікті пеш 9 арқылы 10 атмосфералық колоннаға бағытталады. Жартылай бензиндендірілген мұнай ағымының бір бөлігі 9 пеште қыздырылады да, ректификаттауға қажетті қосымша жылу мөлшерін бере отырып 3 бензиндендіруші колоннаға қайта оралады. 10 колоннада мұнай бірнеше фракцияға бөлінеді. 10 колоннаның жоғарғы бөлігінен булы фазада ауыр бензин кетеді, ол 4 тоңазытқышта конденсацияланады, ал сосын 11 тұрақтандырғышқа түседі. Тұрақтандырғыштың кубтық қалдық 13 пеште қыздырылады. 10 колоннадан бүйірлік қуынды ретінде керосин Х және дизель фракциялары VIII фракциялары шығарылады, олар алдымен су буы қатысуымен жеңіл фракциялары қуылатын буландыру колонналарының 11 секцияларына беріледі. Сосын керосин және дизель фракциялары қондырғы-дан шығарылады. 10 колоннаның төменгі жағынан мазут шығады, ол пеш 15 арқылы вакуумда айдау колоннасына 16 беріледі, ол жерде вакуумды дистилляттар ХІ мен гудронға ІІ бөлінеді. 16 колоннаның жоғарғы жағынан бу-эжекторлы сорап 14 көмегімен су булары, термиялық бұзылу газдары, ауа және жеңіл мұнай өнімдерінің біраз мөлшері (дизель фракциясы) сорылады. Вакуумды дистиллят ХІ пен гудрон ІІ мұнайды қыздыратын 1, 2 жылу алмастырғыштар арқылы қондырғыдан кетеді.
Кубтағы температураны төмендету және 10 мен 16 колоннадағы дистиллятты фракцияларды толық алу үшін су буы V беріледі. Олардағы жылудың артық мөлшері циркуляциялық суару XVI арқылы түсіріледі.
Тұрақтандырғышта 11 жоғарғы жағынан «тұрақтандыру басын» - сұйылтылған көмірсутекті газды VII, ал кубтан - құрамында газ тәрізді көмірсутектері жоқ тұрақты бензинді ІХ алады. Осы схемамен жұмыс істегенде жеңіл және ауыр фракцияларды жеке буландыру салдарынан бір ретті буландыруға қарағанда пештегі мұнайды жоғарылау температураға дейін қыздыру керек. Одан басқа, қондырғы қосалқы аппаратура - колонна, пештік және суаруға арналған сораптар, конденсатор-тоңазытқыштар және т. с. с. жабдықталған.
Көпшілік жағдайда бензиндеуші колонналар қарапайым. Жеңіл бензин колоннаның жоғарғы жағынан булар түрінде, ал ауыр бензин - бүйірлік қуынды түрінде шығарылатын схемалар бар. Алдын-ала колонналар жұмысының ерекшеліктері жобамен мынадай:
- бензин-ректификаттың шығымы онша жоғары емес (колоннаға тиеудің 5-15%), нәтижесінде мұнайдан бензиндік фракцияларды таза бөліп алу қиындайды;
- төмен бу күшінен алдын-ала буландыру колоннасының қуынды бөлігінде сұйық бойынша салмақ өте жоғары, нәтижесі - ыстық ағын әсерінен жеңіл фракцияларды қалдықтан буландыру жағдайы нашарлайды;
- шикі заттың энтальпиясы анағұрлым төмен (жылу алмастырғыштардағы мұнай 200-220°С дейін қыздырылады), сондықтан да колоннада ректификаттауға жеткілікті жылу ағымы жасалмайды және қосымша жылу енгізу мен бумен суару үшін төменгі қуынды бөлігіне ыстық ағын беріледі; сұйықпен суару - салқын;
- мұнаймен түсетін булар және су булары қатысуымен бензиндеу;
- конденсатор-тоңазытқыштарда жеңіл бензин фракцияларын сумен конденсациялауды қамтамасыз ету үшін колоннада жоғары қысымды ұстап тұру, .
Негізгі 10 атмосфералық колонна 3-5 қарапайым колонналардан (олардың саны шығарылатын дистилляттар санымен анықталады) тұрады. Жоғарғы дистиллят (әдетте бензиндік) булар түрінде, қалған дистилляттар (сұйық бүйірлік қуындылар) булау секциялары арқылы шығарылады.
... жалғасы- Іс жүргізу
- Автоматтандыру, Техника
- Алғашқы әскери дайындық
- Астрономия
- Ауыл шаруашылығы
- Банк ісі
- Бизнесті бағалау
- Биология
- Бухгалтерлік іс
- Валеология
- Ветеринария
- География
- Геология, Геофизика, Геодезия
- Дін
- Ет, сүт, шарап өнімдері
- Жалпы тарих
- Жер кадастрі, Жылжымайтын мүлік
- Журналистика
- Информатика
- Кеден ісі
- Маркетинг
- Математика, Геометрия
- Медицина
- Мемлекеттік басқару
- Менеджмент
- Мұнай, Газ
- Мұрағат ісі
- Мәдениеттану
- ОБЖ (Основы безопасности жизнедеятельности)
- Педагогика
- Полиграфия
- Психология
- Салық
- Саясаттану
- Сақтандыру
- Сертификаттау, стандарттау
- Социология, Демография
- Спорт
- Статистика
- Тілтану, Филология
- Тарихи тұлғалар
- Тау-кен ісі
- Транспорт
- Туризм
- Физика
- Философия
- Халықаралық қатынастар
- Химия
- Экология, Қоршаған ортаны қорғау
- Экономика
- Экономикалық география
- Электротехника
- Қазақстан тарихы
- Қаржы
- Құрылыс
- Құқық, Криминалистика
- Әдебиет
- Өнер, музыка
- Өнеркәсіп, Өндіріс
Қазақ тілінде жазылған рефераттар, курстық жұмыстар, дипломдық жұмыстар бойынша біздің қор #1 болып табылады.

Ақпарат
Қосымша
Email: info@stud.kz