Автомобильдердің рульдік басқару жүйесіндегі күшейткіштер: құрылымы, жұмыс принципі, ақаулары және күтімі

№16 КОЛЛЕДЖ МКҚК
САПА МЕНЕДЖМЕНТІ ЖҮЙЕСІ
«БЕКІТЕМІН»
ДиректорЗ. Талбидин
«»20___ж
ДИПЛОМДЫҚ ЖҰМЫС
Ф-ӨОБ-03/20
Тақырыбы «Автомобильдердің рульдік басқару жүйесіндегі күшейткіштер»
Түсіндірме хат бет
Графикалық бөлім парақ
Дипломдық жұмысты орындаушы Алеуханова Б.
(қолтаңбасы) (аты-жөні)
Жетекшісі Махашов Қ.
(қолтаңбасы) (аты-жөні)
ӨОБ басшысы Моминов А.
(қолтаңбасы) (аты-жөні)
Қызмет бабында пайдаланылатын басылым
Шардара
АЛҒЫ СӨЗ
Бұл дипломдық жұмыста автомобильдердің рульдік басқару жүйесіндегі күшейткіштердің негізгі бөлшектері мен механизмдерінің түрлері, құрылысы, жұмыс принциптері, кездесетін ақаулардың түрлері және олардың келіп шығу себептері мен жөндеу материалдары туралы түсінік беріледі.
Дипломдық жұмыста тақырып бойынша таңдалған механизмдердің сызбалары мен барлық бөлшек- детальдардың атаулары толық көрсетілген. Көрсетілген мәліметтер қазіргі машиналарда қолданып жүрген, ғылым мен техниканың жетістіктеріне сүйене отырып жасалған механизмдер мен қондырғылар болып табылады.
МАЗМҰНЫ
1. Кіріспе . . . 4 бет.
2. Негізгі бөлім . . . 5 бет.
2. 1 Рульдік басқару жүйесіндегі күшейткіш . . . 5-9 бет.
2. 2 Автомобильдің рульмен басқару ерекшеліктері . . . 10-11 бет.
2. 3 Рульдік басқару механизмінің күтімі . . . 12-16 бет.
3. Экомика (технологиялық карталар, сызбалар есептер) . . . 17-24 бет.
4. Еңбекті қорғау және техника қауіпсіздігі . . . 25-26 бет.
5. Қорытынды . . . 27 бет.
6. Пайдаланған әдебиеттер . . . 28 бет.
1 КІРІСПЕ
Автомобиль көлiгi елiмiздің тасымал кешенiнде маңызды орын алады. Миллиондаған мекеме, ұйым, фирма, фермер-кооператив, ұжымдар халық шаруашылығында маңызды қызмет етiп, еліміздің халқына тынымсыз еңбек iстеп келедi.
Жыл сайын автомобиль көлiгi apқылы халық шаруашылығында 80% -дан астам жүк тасылатың болса, тасымалдың 75% -даң астамы жолаушылар үлесiне тиеді.
Сонымен қaтap автомобиль көлiгi тасымал кешенi жұмсайтын қop шығынының неrізгi тұтынушысы болады: мұнай өніміндегі жанармайдың 66%-ын, еңбек қорының 70% -ын және барлық қаржы салымының жартысына жуығын
Тасымалдың тиiмдiлiгiн арттыру үшiн алдыңғы қатарлы техника мен технологияны жасау және өңдіріске енгiзудi шапшаңдату, қызметкерлердiң еңбек жағдайы мен тұрмысын жақсарту, олардың мамандығын жетілдiру, қозғалыс құpaмын және басқа техникалық жабдықтарды алмастыру жылдамдығын арттыру, материалды-техникалық және жөңдеу базасын қалыптастыру, тиеу-тусiру және жөңдеу жұмыстарын кешенді механикаландыру мен автоматтандыру деңгейiн арттыру шараларын жүргiзу керек. Сонымен қaтap қозғалыстын қаyiпсiздiгiн арттыру, тасымалдың қоршaған opтaғa тигiзетiн зиянды әсерін азайту қажет.
Тасымал көлігінің негізгі міндеттері - халық шаруашылық өнімдерін жөне тұрғындарды тасымалдауды сапалы да, толық қанағаттандыру, жұмыстың экономикалық тиімділігін арттыру. Автомобиль тасымалында жоғарғы сапалы тасымал құралдарын пайдалану тиімділігін арттыру және тіркемелерді (прицептерді) жөне жартылай тіркемелерді пайдалану, өнімсіз тоқтап қалуларды болдырмау, автомобильдің бос жүрістерін қысқарту.
Тиімсіз тасымалдарды болдырмау, жалпы тасымалдағы автомобильдерді дамыту, Автомобиль паркінің құрамын жақсарту. Осыған байланысты болашақ инженер және техник мамандарынан автомобильдің құрылысын түсініп қана қоймай, сонымен қатар өз бетінше жаңа механизмді немесе жүйені, сондай-ақ бүтіндей жаңа автомобильдерді бағалай білуі талап етіледі» XXI ғасырда пайдаланылатын автомобильдердің басты ерекшелігі - олардың құрылысының күрделілігі. Осыған байланысты автомобильді жүргізушінің міндеті тек қана жүргізу, ал оған техникалық қызмет көрсетуді арнайы мамандар атқарады.
Бензинді және дизельді қозғалтқыштарының Еуропастандартына сай жаңа қоректендіру жүйелері, іштен жану қозғалтқышы мен электр қозғалтқыштарын автомобильдерде бірге қолдану, автомобильдерде қолданыла бастаған навигациялық, маршруттық компьютерлер, автомобиль қауіпсіздігін жақсарту жүйелері, АВS, автоматты беріліс қорабы, сығу көрсеткіші мен газ тарату фазаларын жүмыс істеп тұрған қозғалтқышта реттеу, оптимальды автомобиль
техникасын пайдалануда автоматты бақылау мен басқару мағлұматтары көрсетілген.
2. НЕГІЗГІ БӨЛІМ.
2. 1 Рульдік басқару жүйесіндегі күшейткіш
Автомобильдің бағытын қозғалыс барысында өзгерту басқару доңғалақтарын бойлық бағыт өсінен бұру арқылы жүзеге асырылады.
Басқарушы доңғалақтар автомобиль қаңқасына тәуелді немесе тәуелсіз түрде ілінеді.
1-суретте тәуелсіз аспалы басқарушы доңғалақтардың рульдік механизмі көрсетілген. Рульдік басқару рульдік механизмнен (3) және рульдік жетектерден тұрады.
Әдетте рульдік механизмде гидравликалың күшейткішті қолданады. Жеңіл автомобильдерде механикалың рульдік басқару да қолданылады.
Рульдік механизмнің бірнеше типтері бар: бұрамдың-роликті, бұрамалы-рейкалы және рейкалы (1-сурет) .
1-сурет. Руль механизмі. а - бұрамдыц-роликті, б - бұрама-рейкалы,
в-рейкалы, 1 -бұрамды, 2, 4, 9~біліктер, 3-ролик, 5-бұрама,
6-шарикті гайка-рейка, 7-шариктер, 8-тісті сектор,
10-шестерш, 11 -рейка
Бұрамдың ролик рульдік механизмін (1-сурет) кейбір автомобильдерде қолданады. Рульдік механизмнің типтері -үш қатарлы ролик және глобоидтың бұрамдың, олар беріліс қуатты бұрамдың жұбын құрайды. 1-суретте ВАЗ автомобилінің рейкалы берілісті рульдік механизмі келтірілген.
Бұрамдық-роликті руль механизмінде реттеуіш бұрамамен сошка білігін ось багытында ауыстырып тұруға, бұрамдың пен ролик аралығындағы саңылауды өзгертуге болады, мұның өзі рульдік дөңгелектің еркін жүрісіне әсерін тигізеді.
Сошка білігінің сыртқы шетінде шлиці бар, ол сошкаға кигізіледі. Сошканы білікке дұрыс орнату үшін оның ұшына сызат сызықтар белгіленеді. Білікке сошканы гайкамен бекітеді және пайдалану кезінде оны керіп тартады.
Рульдік механизмнің корпус ( 2-сурет) бөлшектерін майлау үшін құю тесігінің деңгейіне келтіріп транс-миссиялың май құйып, тығындайды. Корпустан май ағуын өздігінен қысатын сальник, киіз сақина жөне картон аралық төсем болдырмайды.
Рульдік жетек (2-сурет) бүрылу цапфасы мен (4, 12) сошканы (7) жалғайтын бөлшектерден тұрады. Барлың доңғалақтардың жалпы бұрылыс орталығы болуы керек, яғни ішкі басқару доңғалағы сыртқысына қарағанда үлкен бұрыш жасап бұрылуы қажет. . Бүл талапты орындау рульдік трапецияны қамтамасыз етеді (математикалық трапецияиы еске түсіріңіз), мұнда автомобильдің алдыңғы осі мен көлденең рульдік тартқыш - негізгісі, ал бүйір жақтары -цапфа бұрылысының рычагтарын атқарады.
2-сурет. ВАЗ автомобилінің механикалық рулъдік механизмі: 1-бұру рычагы, 2-шарлы топса, 3, 5-рулъ және түтік тяга, 4, 34-гайкалар, 6-шарлы саусақ, 7, 13-құндақтар, 8-ішпек, 9, 33-серіппелер, 10, 20-бұрандамалар, 11-тапсырма, 12-тіреу, 14, 15-пластина, 16, 17-төлкелер, 18-тісті рейка, 19-кар-тер, 21-эластикалы муфта, 23-рулъ дөңгелегі, 24, 29, 31-подшипниктер, 25-рулъ білігі, 26-рулъ колонкасы, 27-кронштейн, 28-сақтағыш қалпақ, 30-жетекші шестерня, 31-тірек
Рульдік басқару жүйесіндегі күшейткіштер
Рульдік басқару жүйесінде жоғарғы қысымды сұйықпен немесе сығылған ауамен жүмыс істейтін күшейткіштер пайдал анылады. Күшейткіштер жүргізушінің жұмысын оңайлату, автомобиль маневрлігін жоғарылату және қауіпсіздігін көтеру үшін қолданылады. Жүргізушінің жұмыс кезінде 50% энергиясы рульді басқаруға жұмсалады. Күшейткіштер жүргізушінің рульді басқаруға жұмсайтын энергиясын 2-3 есе азайтады.
Барлың автомобильдердің 90% -да гидравликалың күшейткіштер қолданылады.
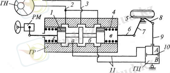
3-сурет. Гидрокүшейткіш: 1-золотник, 2, 3, 11-май түтіктері, 5-басқарушы доңғалақ, 6, 9-бойлық және көлденең руль тартқыштары, 7, 8-рычагтар, 10-гидроцилиндр поршені
Гидравликалың күшейткіш (3-сурет) құрамына гидросорғы-ГС, бак-Б, гидротаратқыш-ГТ және гидроцилиндр кіреді. Рульдік механизм-РМ гидротаратқыштың-ГТ золотнигіне (1) әсер етеді. Рульді бұрған кезде золотник (1) сорғыдан-ГС келетінмайды (11) түтік арқыл ы гидроцил индрге-ГЦ жеткізеді. Поршень (10) тартқыш (9, 8) арқылы басқарушы доңғалақты бұрады, тартқыш гидротаратқыш-ГТ корпусын жылжытып, золотникті (1) бастапңы қалпына келтіреді, гидротаратқыштан-ГТ майды гидроцилиндрге-ГЦ беру және доңғалаңтың (5) бұрылуы тыйылады.
Джойстикпен және тышқан тетікпен басқару
Автомобильдерді басқаруды жетілдіру әрекеті олардың шығарылған кезінен басталды. Әр түрлі компанияның жобалаушылары көптеген үсыныстар жасауда. Бір топқа кіретін рульдік «Дөңгелек» («Баранка») автомобильдерден ажырамайтын және әзірше аз өзгерген серігі болып келеді.
4-сурет. Рулъдік джойстик (а) және тышцан (б) тетік
Авиациядан басқа транспорттық жүйелерде басқару
жаңа технологияларды қолдану арқылы алға басуда. Мысалы, Баітіег, Сһгузіег, Ғопйег авиақұрылым концерндерінің тығыз ынтымақтастығының арқасында, джойстикке ұқсас қөпфункциональды қосқыш автомобильдерге пайдалануға
ұсынылуда.
Рульдік дөңгелекпен және басқышпен автомобильді басқарып, адам бұл функцияны бөледі және оларды бір бірінен тәуелсіз басқарып бақылайды. Рульмен автомобиль бағытын өзгертсе, ал басқыштармен (педальдермен) жылдамдықты реттейді.
Бір ғана джойстик (а) немесе тышқан (б) тетік (мышь) (4-сурет) арқылы жылдамдықты және автомобильдің жүру бағытын реттеуге болады.
Джойстик ось бойымен оңға, солға бұрылғанда электронды басқару блогы басқару доңғалағын оңға немесе солға бұрады. Егер джойстикті алға еңкейтсе, жылдамдық артады, ал артқа қарай еңкейтсе автомобиль жылдамдығы
азаяды.
Джойстик пен тышқан тетік арқылы басқару автомобиль жасау және оны пайдаланудағы басты кемшілікті жояды. Қазіргі заман автомобильдері сол немесе оң рульді болады. Мысалы, Жапония, Англия, т. б. автомобильдері оң рульді. Қазаңстанда, Еуропа елдерінде, Америкада, т. б. мемлекеттерде автомобильдер сол рульді. Джойстик пен тышңан тетік автомобильдің алдыңғы орындыңтарының ортасына орналасқандықтан жүргізуші қалаған (оң немесе сол) жағына отырып, басқара алады.
Джойстикпен жөне тышқан тетікпен басқару жүйесіне көптеген автоөндіруші елдердің заңдарымен, әзірше іс жүзінде тыйым салынған.
Автомобильді дауыспен басқару
Жобалаудағы жаңа шешімдер өндіріске өте тез еніп жатады. Автомобильдің функцияларын дауыспен басқару соңғы жылдары ісқе асуда. Дауыспен қозғалтқышты існе қосу, кондиционермен кабинадағы ауа температурасын өзгерту, қалаған терезенің әйнегін түсіру немесе көтеру, радио-магнитофонды қосу, бұрылыс шамдарын жағу, телефонды іске қосу, интернет жүйесіне кіру, автомобиль маршрутын және оның орнын анықтау соңғы маркалы автомобильдерде қолданылуда. Электронды басқару блогы тек жүргізушінің дауысымен басқарылады.
Рульдік басқарудың ақаулары
Рульдік басқару автомобильдің жұмыс істеу қауіпсіздігін қамтамасыз етуі қажет. Басқарудағы мардымсыз қиыншылықтардың өзі жол апатына ұшыраудың себебі болуы мүмкін. Егер рульдік басқаруға үлкен күш жұмсалатын жағдайда жүргізуші тез шаршайды, ал жол қозғалысы және жоғарғы жылдамдықпен жүргенде соқтысығып немесе біреуді мерт қылу қаупі туады. Рульдік механизмді реттеу керек. Гидрокүшейткіштің ақауы байқалса, оны да жөндеу қажет.
Рульдік басқарудың бекіту бөлшектерінің босағандарын қысып, жоғалған немесе сынған шплинттерін, сондай ақ рульдік басқарудың тозған бөлшектерін жаңасымен ауыстырады.
Бұрамдың сектор типтес рульдік механизмді реттеу. Егер бүзылған еркін жүріс рульдік тартқыштың топсалы қосылысын реттеумен қалпына келмесе, онда бұрамдың (6) пен сектор (8) аралығындағы саңылауды реттейді.
2. 2 Автомобильдің рульмен басқару ерекшеліктері
Автомобильге әсер ететін сыртқы күштерге қарамастан, басқару доңғалақтарды алған бағытын өзгертпестен орнықты жүріп отыруы тиіс. Сонымен қатар ол жүргізушінің қалауына қарай жүру бағытын өзгертіп, яғни жеңіл басқарылуы шарт.
Басқару доңғалақтарының басқарылуы деп олардың автомобильдің түзу жүруін сақтау және жеңіл бұрылып, бағытын езгерту қасиеттерін айтады.
Басқару доңғалақтары кездейсоқ соққыдан, жол бетінің кедірбұдыры себебінен өзінің қалыпты бағытын озгертіп отырады. Мұндай өзгеріс тіпті автомобильдің асфальт жолмен тура жүріп келе жатқан кездерінде де кездеседі. Автомобильдің нашар басқарылатын доңғалақтары орнықсыз болады. Сондықтан жүріп келе жатып жүру бағытын өзгертуі мүмкін, жүргізуші руль дөңгелегін оңды-солды бұрап, басқару доңғалағын бастапқы қалпына келтіру үшін әуре болады. Доңғалақтың нашар басқарылуы жүргізушіні тез шаршатады, ал доңғалақты әрлі-берлі жиі бұрай беру автомобильдің көлденең сырғанау қаупін туғызады және оның орнықтылығын нашарлатып, шинасы мен руль механизмінің бөлшентерін тоздырады. Руль механизмі дүрыс реттелген автомобильдердің басқару доңғалағы жүру кезінде бастапқы тузу бағытына өздігінен оралып отырады. Тіпті жүргізуші руль дөңгелегін қолымен ұстамай жүргізгеннің өзінде де басқарылуы дұрыс реттелген автомобиль доңғалағы түзу жүруді қамтамасыз ете алады.
Басқару доңғалағының басқарылуы әсіресе автомобильді бұру кезінде өте қажет. Жақсы басқарылатын автомобиль доңғалағы бұрылғаннан кейін бастапқы қалпына ешқандай күштің әсерінсіз-ақ өзі келеді, бұл жүргізушінің жұмысын жеңілдетеді және автомобильді соқтығысудан сақтайды, бұл қасиет, әсіресе, шүғыл бұрылыстан шыға бергенде өте қажет.
Автомобильдің басқару доңғалағының басқарылуының негізгі факторы шкворняның ендік және бойлық бұрыштарына байланысты болады. Автомобильдің басқару доңғалағының дұрыс реттелуі оның жүру қауіпсіздігін қамтамасыз етудегі басты фактор екендігін естен шығармау керек.
Автомобильдің маневрлік басқарылуы деп, оның руль дөңгелегін бұрағанда жеңіл бұрылып жүру бағытын өзгерту қасиетін айтады. Автомобиль жақсы басқарылуы үшін оның алдыңғы белдік бөлшектері, рульмен басқару және шиналардың барлық бөлшектерінің техникалың күйі дұрыс болуы тиіс.
Автомобильдердің маневр жасауы
Автомобильдің немесе автопойыздың маневр жасауы деп жолдың кеңдігі мен қисықтың бұрышын өте аз маневр жасап өтуін айтады. Яғни, алға және артқа орынсыз артық жүріс жасамауы. Көбіне автомобильдің немесе автопойыздың маневр жасау қасиеті төмендегідей сипаттамалары арқылы анықталады:
Алдыңғы сыртқы дөңгелектің ең үлкен бұрылу радиусы;
Басқару дөңгелегінің ең үлкен бұрылу бұрышы;
Жүру саласының ені, т. б.
Автомобильдің немесе автопойыздың жүру ені оның ең шеткі шығып тұрған нүктелері аралығын тұрған бетке проекциясы арқылы біледі.
Автомобильдің немесе автопойыздың түзу жүру саласы тіркеме бұлғақтамай жүрген жағдайда көлденең өлшеміне қарай анықталады. Ал, егер автомобиль немесе автопойыз орныңсыз бұлғақтап жүрсе, онда олардың жүру саласының өлшемі енінен әлдеқайда артық болады. Дұрыс тиелген жүк автомобилінің бұрылыс кезіндегі жүру саласының өсуі, оның басқарылуының тек алдыңғы доңғалағы арқылы болатындығын және автомобильдің көлденең сырғанау мүмкіншілігін ескеру қажет. Ол сақтың үшін керек.
Жеке автомобильдерге қарағанда автопойыздың маневр жасауы қиындау болады, сондықтан да автопойыздармен маневр жасап бүрылу қосымша ұқыптылықты керек етеді.
Басқару доңғалағының әсерінен автомобильдің аударылуы.
Жол-транспорт оқиғаларының ішіндегі ең бір жиі кездесетіні - жүріп келе жатқан автомобильдің аударылуы.
Автомобильдің басқару доңғалағының әсерінен аударылуына төмендегідей факторлар себеп болады:
Бұрылыс кезіндегі жүру жылдамдығының жоғарылығы;
Жолдың көлденең қимасы бұрылу жағына қарай емес, сыртына қарай еңіс болуы;
Жолдың тайғақтығы;
Автомобильдің бір бүйірге қарай (көлденең) сырғанауы;
Руль дөңгелегін шұғыл бұру;
6. Кузовтағы жүктердің дұрыс орналастырылмауы. Негізінен автомобильдің аударылуын болдырмау үшін бұрылыс кезінде жүру жылдамдығын бәсеңдету қажет. Жолдың көлденең қимасы бұрылу жағына қарай емес, сыртына қарай еңіс жасалуы тиіс. Тайғақ немесе тегіс емес жолда баяу жүріп, оны сырғанаудан, кедергілерге соғылудан сақтау керек. Руль дөңгелегін шұғыл бұрмағанда аударылу қаупі азаяды.
Автомобиль неге бір бүйірге қарай (колденең) сырғанайды?
Жоғарыда айтылғандай, автомобильдің жүру орнықтылығының бұзылуы бір бүйірге қарай сырғанауынан немесе ортадан тепкіш күштің не көлденең инерция күшінің әсерінен болады.
Ортадан тепкіш күш автомобильдің бұрылу кезінде пайда болады. Бұл күштің әсерінен автомобильдің бір бүйірге қарай сырғанауы немесе үстіндегі бос салынған жүктің бір жағына қарай жылжуы немесе құлауы мүмкін.
Ал көлденең инерция күші руль дөңгелегін шұғыл бұрғаннан соң автомобильдің бір бүйірге қарай сырғанап барып кілт тоқтай қалуынан болады. Автомобильдің бір бүйірге қарай сырғанауы, әдетте өте тайғақ жолдарда бүйірден әсер ететін күш доңғалақ пен жолдың арасындағы барлық ілініс күшінен артық болған жағдайда болады. Автомобильдің бір бүйірге қарай сырғанауы, оның көбінесе аударылу алдында пайда болатын жағдай. Автомобильдің бір бүйірге қарай сырғанауына себепші болатын жағдай, көбінесе, оның жүру жылдамдығы мен жүргізушінің басқарушы доңғалақты шұғыл бұруы себеп болады.
Автомобильдерді пайдалану кезінде бір бүйірге қарай сырғанаудың негізгі себебі, әдетте тайғақ жолдың үстінде, ілініс коэффициентінің төмендеуінен болады. Автомобильдің бір бүйірге қарай сырғанау себебі көбінесе артқы белдіктің доңғалақтарынан пайда болады. Ал алдыңғы доңғалаңтарды тез тежеу, руль дөңгелегін шұғыл бұру немесе дроссельді жылдам ашу кезінде ортадан тепкіш күштің әсерінен алдыңғы белдіктің доңғалақтарына түсетін күш азаяды. Осыдан барып автомобильді пайдалану кезінде көбінесе алдыңғы доңғалақтары емес, артқы доңғалақтарының бір бүйірге қарай сырғанайтындығын байқаймыз.
Қатерлі жағдайда автомобильді рульмен басқару
Тайғақ жолдың үстінде автомобильді оңға не солға қарай бұрып келе жатып тежеу немесе жылдамдығын арттыру өте қауіпті. Өйткені, автомобильдің доңғалағына түсетін тежеу немесе тарту күштері ілініс коэффициентін төмендетеді. Автомобильдің бір бүйірге қарай сырғанауы алдыңғы және артқы бөлігінде де болуы мүмкін. Сондықтан автомобиль бір бүйіріне сырғанай бастаған кезде мынадай шаралар істеу керек: егер автомобильдің алдыңғы жағы бір бүйірге қарай сырғанаса, онда руль дөңгелегін алдыңғы доңғалақтардың сырғанаған жағына қарсы бұру керек. Ал, автомобильдің артқы жағы бір бүйіріне қарай сырғанай бастаса, онда руль дөңгелегін сол артқы доңғалақтардың сырғанаған жағына қарай бұру керек.
2. 3 Рульдік басқару механизмінің күтімі
Рульдік басқару. Механикалыц күшейткіші бар рульдік басқару.
Автомобильдің бағытын қозғалыс барысында өзгерту басқару доңғалақтарын бойлың бағыт осінен бүру арқылы жүзеге асырылады, басңару доңғалағы болып өдетте алдыңғы доңғалақ есептеледі.
Бұрылыс салдарынан, параллель бағыттағы қозғалу жылдамдығы векторларының сәйкестігі ауытқиды және айналу бағытынан өзгереді.
Доңғалақтың жолмен үйкелісі әсерінен, айналу жазықтығына перпендикуляр күш пайда болады. Бұл күш басқару доңғалағын және автомобильді тұтастай бағытынан өзгертіп, бұрылуға мәжбүр етеді. Басқару доңғалақтары бұрылу орталық нүктесінен әр түрлі бұрышқа бұрылады.
Рульдік басқару автомобильдің немесе доңғалақты трактордың алдыңғы доңғалақтарын немесе жартылай рамасын бұру арқылы жүру бағытын өзгертіп отыруға арналған. Рульдік басқару рульдік механизмнен және рульдік жетектерден тұрады. Рульдік доңғалақ пен рульдік механизмнің өзара орналасуы жағынан қатар немесе бөлек колданылатын түрлері болады. Екінші жағдайда рульдік доңғалаңты басқару рульдік механизмнің қосқыш бөлшектерімен байланысты болады. Әдетте оны гидравликалық күшейткіші бар рульдік басқаруда қолданады. Бірінші жағдай механикалық күшейткіші бар рульдік басқаруда қолданылады.
Рульдік механизм беріліс күшін жүргізушіден рульдік жетекке беруді жүзеге асырады. Оны арттыра отырып, рульдік доңғалақтың бұрылысын жеңілдетеді. Рульдік механизмнің бірнеше типтері ажыратылады: червяк-ролик, червяк-сектор және винт-гайка.
Червяк-ролик рульдік механизмін кейбір автомобильдер мен рульдік басқаруының механикалық күшейткіші бар доңғалақты тракторларда қолданады. Рульдік механизмінің мұндай типі үш қатарлы ролик жөне глобоидтың червяк, олар беріліс қуатты червяк жұбын құрайды.
Червяктің ішінде шлиці бар, соның көмегімен ол рульдік біліктің шлиціне орнатылған. Червяк корпустың қырып кеңейтілген жеріне орналасңан екі конус подшипникке тіреледі. Подшипниктердің ішкі сақинасы жоқ, оның роликтері червяктың конустың бетімен сырғанап тұрады. Подшипниктің сыртқы құрсауы ось бағытында қақпақ пен қысып тасталған. Төменгі қақпақтың фланеці астына подшипниктің осьтік саңылауын реттеу үшін жұқа аралық төсем салынған. Жоғарғы қақпаң рульдік колонканың негізі: оның төменгі шеті қақпақтың қырып кеңейтілген жеріне еніп тұрады.
Колонканың ішіне рульдік білік орналасқан. Оның іші қуыс, тек дыбыс сигналының сымы өтеді. Жоғарғы бөлігіндегі рульдік білік колонкаға орнатылған радиалды тіректі шарикті подшипникке тіреледі. Рульдік біліктің жоғарғы конустың шетіне рульдік доңғалаң шпонка мен гайка арқылы бекітілген. Доңғалақтың металл каркасы пластмассамен қапталған. Рульдік доңғалақтың орта белігінде дыбыс сигналының түймешесі бар.
Үш қатарлы ролик екі инелі подшипникке тіреледі, ол білік сошкасының құйылма (қалпақша) тесігіне сығымдалған осінде орналасқан.
Сошканың білігі сырт жағынан корпусқа сығымдалған төлкеге, ал ішкі жағынан қақпақтың бүйіріне орнатылған цилиндрлі роликті подшипникке тіреледі. Сошка білігінің ішкі шеті сақиналы қырнаң түрінде болып, реттеуіш винттің ойығына енеді. Винт ұшының арғы жағында арнаулы кілт үшін ойық жасалған. Реттейтін винт қақпақтың бүйіріне бұрап енгізіледі және ол сошка білігінің осьтік ығысуын болдырмайды. Ол шайбамен бекітіледі, мұртшасымен винттің ойығына кіріп тұрады. Винтке қалпақты гайка кигізіледі, ол шайбаны қақпаққа қысып тұрады.
Реттеуіш винтпен сошка білігін ось бағытында ауыстырып тұруға, червяк пен ролик аралығындағы сақылауды өзгертуге болады, мүның өзі рульдік доңғалақтың еркін жүрісіне әсерін тигізеді.
... жалғасы- Іс жүргізу
- Автоматтандыру, Техника
- Алғашқы әскери дайындық
- Астрономия
- Ауыл шаруашылығы
- Банк ісі
- Бизнесті бағалау
- Биология
- Бухгалтерлік іс
- Валеология
- Ветеринария
- География
- Геология, Геофизика, Геодезия
- Дін
- Ет, сүт, шарап өнімдері
- Жалпы тарих
- Жер кадастрі, Жылжымайтын мүлік
- Журналистика
- Информатика
- Кеден ісі
- Маркетинг
- Математика, Геометрия
- Медицина
- Мемлекеттік басқару
- Менеджмент
- Мұнай, Газ
- Мұрағат ісі
- Мәдениеттану
- ОБЖ (Основы безопасности жизнедеятельности)
- Педагогика
- Полиграфия
- Психология
- Салық
- Саясаттану
- Сақтандыру
- Сертификаттау, стандарттау
- Социология, Демография
- Спорт
- Статистика
- Тілтану, Филология
- Тарихи тұлғалар
- Тау-кен ісі
- Транспорт
- Туризм
- Физика
- Философия
- Халықаралық қатынастар
- Химия
- Экология, Қоршаған ортаны қорғау
- Экономика
- Экономикалық география
- Электротехника
- Қазақстан тарихы
- Қаржы
- Құрылыс
- Құқық, Криминалистика
- Әдебиет
- Өнер, музыка
- Өнеркәсіп, Өндіріс
Қазақ тілінде жазылған рефераттар, курстық жұмыстар, дипломдық жұмыстар бойынша біздің қор #1 болып табылады.
Ақпарат
Қосымша
Email: info@stud.kz