Каспий теңізінің шельфі


Кіріспе . . .
1 Геолого-технологиялық бөлім
1. 1Кен орын туралы жалпы мәліметтер . . .
1. 2 Мұнайды өңдеуге дайындаудың негізі . . .
1. 2. 1Мұнай дегазациясы . . .
1. 2. 2 Мұнайды тұрақтандыру . . .
1. 2. 3 Мұнай эмульсиялары . . .
1. 2. 4 Мұнай эмульсияларын бұзу әдістері . . .
1. 2. 5 Мұнайды сусыздандыру . . .
1. 2. 6 Мұнайды тұзсыздандыру . . .
1. 3 Мұнайды бірінші ретті дайындаудың технологиялық сызбасы . . .
1. 3. 1 МДҚ құрылғысының технологиялық процесінің сипаттамасы . . .
1. 3. 1. 1 Технологиялық сызбаның сипаттамасы . . .
1. 3. 1. 2 Жұмыстың резервтік сызбасы . . .
1. 4 Электродегидратор есебі . . .
1. 4. 1 Есептің шарты . . .
1. 4. 2 МДҚ құрылғысының өнімі . . .
1. 4. 3 Мұнай эмульсияларын жылыту блогының есебі . . .
1. 4. 4 Жылытушының механикалық есебі . . .
2 Экономикалық бөлім
2. 1 Қабат қысымын ұстау жүйесіне кеткен жылдық өндірістік шығындар есебі . . .
2. 1. 2 Қабатқа жасанды әсер ету бойынша шығындар . . .
2. 1. 3 Еңбек ақы қорының есебі . . .
2. 1. 4 Күрделі жөндеуге кеткен шығындар . . .
2. 1. 5 Экономикалық тиімділік есебі . . .
3 Еңбекті қорғау бөлімі
3. 1 Мұнай мен газды жинау және дайындау кездегі қауіпсіздігі және зиян өндірістік факторларды талдау . . .
3. 2 Қорғаныс шаралары . . .
3. 2. 1 Айырғыштар . . .
3. 2. 2 Резервуарлардың, сораптардың, мұнай жинау және газ жинау торларының жұмысының қауіпсіздігі . . .
3. 2. 3 Мұнай және газды дайындау қондырғыларының жұмысы кезіндегі техника қауіпсіздігі . . .
4 Қоршаған ортаны қорғау бөлімі
4. 1 Технологиялық процесті қауіпсіз жүргізудің негізгі ережелері . . .
4. 2 МДҚ құрылғысын апаттық өшіру . . .
4. 3 Түтін газдардың атмосфераға шығуы
Қорытынды
КІРІСПЕ
Каспий теңізінің шельфін есептемегенде Қазақтандағы өндірістік категориядағы өндіріліп жатқан барлық дәлелденген қорлар 3 млрд тонна мұнай мен газ конденсатын және жуық шамамен алғанда 2 трлн м 3 газды құрайды. Қазіргі уақытта Қазақстан республикасының жыл басындағы балансында 200 ден аса көмірсутек шикізаттарын өндіретін кенорындар бар, олардың негізгі қоры Батыс Қазақстанның ең ірі 14 кен орындарында шоғырланған. Олардың қатарында шығарылатын қоры шамамен 700 млн тонна мұнайы бар Теңіз мұнай кен орны, шығарылатын қоры 400 млн тоннадан асатын құрайтын Қарашығанақ мұнай-газ конденсатының кен орны сияқты ірі алыптар бар.
Жалпы республика бойынша мұнай және газ конденсатын шығары 2000 жылы 35, 3 млн тонна құрады. Ал 2005 жылға дейін 60 млн тонна болса, 2010 жылы 100 млн тонна мұнай-газ конденсатын өндіру көзделген. КТК еңгізілуі жақын араға мұнайдың экспортталуын қамтамасыз етеді. Каспий шельфінің болашақ мұнайын тасымалдау үшін қосымша жобалар қарастырылуда.
Мұнай-газ кен орындары көбінесе Каспиймаңы мұнай-газ аумағында, Онтүстік-Манғышлақ, Торғай, Үстірт-Бұзашын және Шу-Сарысу мұнай-газды облыстар аралығында шоғырланған. Газ қорының зерттелінген негізгі көлемі Қарашығанақ мұнай-газ конденсатының кен орны - 0, 8 тлрн. м 3 (св+р), Теңіз мұнай кен орнына - 335 млрд. м 3 газ, Жаңажол мұнай-газ конденсатының кен орнына - 100 млрд. м 3 , Имашевское мұнай-газ конденсатының кен орны - 128 млрд. м 3 газ, Өріктау мұнай-газ конденсатының кен орнына - 40 млрд. м 3 келеді.
1 Геолого-технологиялық бөлімі
1. 1 Кен орын туралы жалпы мәліметтер
1966 жылы Забұрын кен орнында күнбезділік дөңестету жұмысына Астраханның геофизикалық экспедициясы сейсмикалық зерттеулер жүргізілді, ал 1978 жылы «Казнефтегазразведка» басқармасы бойынша тұзасты және пермотриас шөгінділерінде сейсмикалық ідестіру зерттеу жұмыстары жүргізілді. Одан кейін «» барлау экспедициясымен Мел, Юра және Триас шөгінділерінің төменгі қабаттарында мұнай-газ қорларын табу мақсатында іздестіру барлау жұмыстары жүргізілген. Сөйтіп барлау-бұрғылау нәтижесінде 1978 жылы Забұрын мұнай-газ кен орны ашылды.
Алғашқы ашылған 1 ұнғыдан қабат сынау кезінде 914-916 және 890-893 метр аралығында 7мм тежеткіштен тәулігіне 43 м
мұнай-фонтанды ағын алынды. Кен орын 1984 жылы «КазНИПИнефтьпен» құрылған технологиялық жоба бойынша 1986 жылы игеруге еңгізілген. Аталған технологиялық жобада 2 нұсқа қарастырылған. Игеруге 2-ші нұсқа алынды.
1, 4 ұнғыларымен ашылған өнімді горизонттарды анықтау мақсатында 5, 6 ұнғылары бұрғыланды. 1981 жылы сейсмикалық зерттеулердің мәліметттері бойынша тектоникалық бұзылудың (нарушение) оң түстігінде 6 ұнғы бұрғыланған болатын. Бірақ құрылым қабаттарының төмендеуі салдарынан дәл осы ұнғы тектоникалық бұзылудың сол түстігіне ығысты.
Үшінші блоктағы 8 ұнғымен анықталған мұнай қабатының қорын жиектеу және зерттеу үшін 9, 10, 11, 12, 13, 14, 15, 16, 22 ұнғылары бұрғыланған.
Екінші блоктың 17, 20 ұнғылары көмегімен көтерілістің (поднятие) он түстік қанатында 1 және 2 горизонттары бойынша мұнай қорының нақты мөлшерін анықтауға мүмкіндік туды. Азамплитудалы көтерілісте (мало-амплитудном поднятии) қаланған 7 ұнғыда өнімді горизонттар байқалмады.
Кен орын 1988 жылы алты барлау ұнғыларымен (№17, 19, 21, 23, 32, 36) игеріле бастады. Игерудің технологиялық сызбасында көрсетілген жобалық ұнғылар тек 1988, 1994, 1995 жылдары ғана бұрғыланды. Сонымен бірге пайдалану қор 41 дананы құрады.
Игеруде үш объект бар. Бірінші жылдағы игеру, фактілік мәліметтер көрсеткендей, 18 ұнғының (I, II, III-объектілер) орнына 6 ұнғымен (III-объект) ғана жүргізілген.
1. 2 Игерудің І объектісі
І мұнай объектісі бастапқы мұнай қорының шығарылымымен игеруге 1987 жылы 8 ұңғымен (№ 5, 40, 48, 50, 51, 52) . 1994 жылы бұрғылаудан шығарылған № 61, 63, 72, 70, 76 ұңғылары, 1995 жылы бұрғылау көмегімен шыққан № 71, 77, 62, 73 ұнғылары еңгізілді.
Бұл объект бойынша 2000 жылы 7947 тонна мұнай өндірілді. Қабаттың мұнайлану қалындығының қуаты 12 м дейін жатыр.
Аталған объект құмның көп шығуымен белгілі, әсіресе сораптартардың бұзылуынан № 41, 48, 49, 51, 52 ұңғылары пайдалану жиі шығады.
2000 жылдың соңына І объектінің орташа тәуліктік дебиті - 21, 7 т мұнай, 246, 5 т су, сулану деңгейі 65%.
Мұнайлы горизонттардың жату тереңдігі 300-360 метр аралығында ауытқиды, олар онда толық ашылған. Игеру басталғаннан бері І объект бойынша 131658 т немесе бастапқы шығарылатын қордың 26, 3% мұнай өндірілді.
Майлы мұнайдың құрамындағы күкірттік-қышқылдық шайырдың үлесі 7% дейін жетеді. Мұнайдың үлес салмағы - 0, 895 г/см
. Шеттеріндегі (краевых) судың әсер ету режимі - гравитациялық.
Кен орынды игерілуі басталғаннан бері 777020 т мұнай және 503137 су өндірілді. Есептік 2000 жылы 43330 т мұнай және 87843 т су өндірілген.
Қазіргі уақытта неокомпттық «А» және «Б» горизонттарынан басқа игерілуде 17 горизонт бар. «А» және «Б» горизонттары мұнайдың жоғарғы тұпқырлығынан қайтарымды әдіспен эксплутациялануға негізделген.
Кен орынның игерілуі бастағаннан бері мұнайдың ең көп бөлігі ІІІ-ші объектіде өндірілген. 1988 жылы кен орын бойынша максималды мұнай өндірілген: 25 ұнғы жұмыс істеп, сумен қанығу деңгейі-5% құрайтын 69965 т мұнай өндірген.
Техникалық сызбаға сәйкес 1988 жылы 29 ұнғы жұмыс істеп 120800 т мұнай өндірілуі керек еді.
Жобалық көрсеткіштердің факілік көрсеткіштермен сәйкес келмеуі, біріншіден, триас горизонттарында (ІІІ-ші объект) қосымша ұнғыларды бұрғылау жұмыстарының тұрып қалуы, екіншіден, І-ші және ІІІ-ші объектілерге суды максималды айдаудың мүмкін болмауына байланысты.
Апт-неоком қабаты
Апт-неоком қабаты ІІ-ші және ІІІ-ші шоғырларда өнімдірек болады. Бұл қабаттың сұйық заты бойынша сіңіруші тау жынысы негізінен алевриттер болып кездеседі, сонымен қатар кей жерлерде ұсақ түйіршікті құм кесектері және саз қоспалары да баршылық.
Сұйық заты бойынша сіңіруші тау жыныстары бұл қабатта көптеп кездеседі. Қабаттың жалпы тиімділік қалындығы 4 метрден 9 метр аралығында өзгеріп отырады. Жалпы мұнай қабатының қалындығы 2м ден 6, 5м аралығында болады. Ал ІІ-ші шоғырдағы ақиқаттық белгі - 901м, бұл көрсеткіш №57 ұнғы бойынша жасалған картаж мәліметтерінен алынған.
ІІІ-ші шоғырдағы құрылымының шығыс бөлігіндегі №10, 43, 36, 64, 35, 22, 30, 31, 63, 16 ұнғыларында мұнай өнімділігінің артықшылықтары байқалады, ал басқа ұнғыларда көбінесе сазды қабаттар кездеседі. Сынама тәжірибеде 4 ұнғыда жасалынып өнімділігі тәулігіне 4м
ден 114м
дейін анықталды, №64 ұнғыдан УКН - 897 метрде жүргізіліп, кеніштің биіктігі қабылданған УКН бойынша екі блоктада 16м биіктікті құрайды.
№ 38 айдамалы. - 97, 7 атм; № 40 айдамалы. - 87, 3 атм, 84, 3 атм,
Т пл = 32 °С;
№ 76 мұнай ұңғысы. - 75, 4 атм, Т пл = 37 °С;
№ 4 мұнай ұңғысы. - 74, 6 атм, Т пл = 38 °С;
№ 62 бақылау. - 85, 3 атм; № 63 бақылау. - 81, 0 атм.
№40, №42 ұңғылары бойынша 12. 12. 2004 жылына дейін жүргізілген қабат қысымының өлшемдері сәйкесінше 87, 3 және 82, 2 атмосфералық қысымға тең болды. 31. 01. 2005 жылы дәл сол ұңғылрды өлшегенде қабат қысымы сәйкесінше 84, 3 және 77, 3 атмосфералық қысымға тең болды. айдамалы ұңғылар бойынша қабат қысымының төмендеуін ескере отырып, қабат энергиясын сақтау мақсатында су айдау көлемін жоспарлық көрсеткіштерге дейін көбейту керек.
1. 1 кесте-Су айдау көлемін жоспарлық көрсеткіштері
№
жағылы-сатын ұңғылар
1. 2 кесте-Забұрын кен орнының жобалық және фактілік көрсеткіштерді салыстырудың сызбасы
№
п/п
Мұнайды тұрақтандыру
Көпсатылы өндірістік сепараттаудан кейін де мұнай құрамында С-С көмірсутегілердің елеулі бөлігі қалып қояды. Бұл көмірсутектердің елеулі бөлігі резервуарлардан резервуарларға айдау және сақтау мен тасымылдау кезінде жойылуы мүмкін. Газдармен қоса бензиннің жеңіл фракциялары да жоғалуы мүмкін.
Газдардың және бензиннің жеңіл фракцияларының жоғалуын тежеу үшін, ауаның ластануын тоқтату үшін, құнды газ тәріздес компонеттерді ұстау үшін, мұнайды мұнай өндіру зауыттарына жіберместен бұрын, мұнайдан С-С көмірсутектердің максималды мөлшерін бөліп алу керек. Бұл мәселе мұнайды игеру бойынша кенорынға жақын орналасқан мұнайды тұрақтандыру құрылғысында шешіледі. Мұнайды тұрақтандырудың әдістері әр түрлі болуы мүмкін. Мұнайдың көп түрін тұрақтандыру үшін МТҚ құрылғыларында ректификация әдісі қолданылады.
МТҚ құрылғысының сызбасы №2 суретте көрсетілген. Өндірістік сепараттау құрылғыларынан шыққан мұнай Т1 жылу алмастыру және Т2 бумен жылту құрылғылары арқылы өтеді. Т1 жылу алмастырушы құрылғыда мұнай тұрақтандырылған мұнай болып жылытылады. Жылытылған мұнай ректификациондық К-1 тізбек-сақтандырғышқа жіберіледі. Сақтандырғыштың жоғарғы жағынан шығатын көмірсутектер ХК-1 конденсатор-мұздатқышта конденсацияланады және Е-1 сыйымдылығына құйылады. Сақтандырғыштың жоғарғы жағынан С ден С ке дейінгі көмірсутектер шығады. Айналмалы өндірістік сумен салқындатқан кезде тізбектің жоғарғы жағынан щығатын өнім конденсатор-мұздатқышта түгелдей дерлік конденсацияланбайды, сондықтан Е-1 сыйымдылығында конденсатордан келген қоспа газ бен сұйықтыққа бөлінеді.
Газ Е-1ден отын жүйесіне бағытталады. Сұйық өнім - газ конденсаты К-1 тізбегіне жаңадан келген мұнайды суландыру үшін бөліктеп қайтарылады, ал баланстық көлемі 1тұрақтандыру құрылғысынан шығарылып, орталық газфракциялау (ОГФҚ) құрылғысына беріледі. Бұл құрылғылар бірнеше тұрақтандырғыш құрылғыларының газ конденсатын жеке көмірсутектерге бөлу үшін арналған.
Тұрақтандырылған мұнай сақтандырғыштың түбінен шығып, Т-1 жылу алмастыру құрылғысына келген шикізатпен энергия алмасу процессіне түседі, сөйтіп барып ол мұздатқышта суытылады. Ректификациялыу үшін қажетті жылу түтікті пештер арқылы тұрақтандырғыш тізбектің төменгі бөлігіне беріледі. Тұрақтандырылған мұнайдың құрамындағы газ көлемі (С-С көмірсутектері) 0, 8-1, 5% құрайды.
Мұнай эмульсиялары
Мұнайды өндіру кезінде көбінесе мұнаймен бірге қабат суы да шығады. Қабат суында әртүрлі газдар ерітілген : көбінесе хлоридтер және натрий, кальций, магний бикарбонаттары, аз мөлшерде карбоннаттар және сульфаттар кездеседі. Қабат суларындағы тұздың құрамы кең көлемде өзгермелі болып келеді: елеусізден мөлшерден - 30 % дейін. өндірілуге жіберілетін мұнайдың құрамында су мен тұздардың бар болуы мұнай өндіру зауыдының жұмысына кері әсер етеді. Егер мұнай құрамында судың мөлшері шектен көп болса, онда мұнай айдау құрылғыларының аппараттарында қысым артады, яғни аппаратардың өнімділігі кемиді және мұнайды жылытуға және суды буландыруға бөлінетін жылу жоспардан көп шығындалады.
Мұнай эмульсияларын бұзудың әдістері
Мұнай эмульсияларын бұзу механизмі бірнеше сатыдан тұрады: су глобуларының соқтығысуы, глобулалардың ірі тамшыларға бірігуі, тамшылардың түсуі.
Эмульсияны бұзу үшін өндірітік тәжірибеде келесідей процесстер қолданылады:
- механикалық - фильтерлеу, ультра дыбыспен өндеу;
- термикалық - мұнайды судан жылту және тұратандыру, ыстық сумен жуу;
- электрлік - айнымалы және тұрақты электр өрісінде өндеу;
- химиялық - әр түрлі деэмульгаторлармен өндеу;
Араластыру және электр өрісінің әсер етуі су глобулаларының соқтығысу ықтималдығын өсіру үшін қолайлы жағдай құрайды, жылу су және мұнай тығыздықтарының бөлінуін өсіреді, мұнай тұпқырлығын төмендетеді, бұл өз алдына су тамшыларының тез әрі толық ағып кетуін қамтамасыз етеді. Деэмульгаторлардың көмегімен - арнайы сырттай активті қоспалар су тамшыларын қоршайтын қабаттардың құрылымдылық - механикалық төзімділігі әлсірейді. Деэмульгатор ретіде әр түрлі сырттай активті қоспалар қолданылады. Сырттай активті қоспалардың эмульсияға әсер ету механизмі өте күрделі және аз зерттеінген.
Су ерітінділерінде деэмульгаторлардың әсер ету сипаына қарай олар ионактивті және ионактивті емес болып бөлінеді. Біріншілері, егер ерітінділерде катиондарға және аниондарға диссоцирленсе, екіншілері, ион құрмайды. КСРО-да және шетелде жүргізілген зерттеулер көрсеткендей, ең жақсы деэмульгаторлық әсер етушілер ионогенді емес заттар екендігі белгілі. Ионогенді емес деэмульгаторлардың шығыны он есе аз және 1т тұзсыздандыруға кететін пайдалану шығындар ионогенді қоспаларды қолданғаннан гөрі бес есе аз.
Соңғы уақытқа дейін мұнай эмульсияларын бұзу үшін анионактивті деэмульгатор - нейтрализденген қара байланыс (НЧК) қолданылынды. Бұл деэмульгатор тұзсыздандырудың кейбір құрылғыларында осы күнге шейін қолданылды.
Мұнайды сусыздандыру
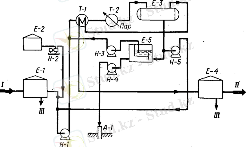
Өндірісте мұнайдан суды бөліп алудың ең онай әдісі - атмосфералық қысымның көмегімен термохимиялық тұзсыздандыру. 30-50 С-ге дейін жылытылған мұнайға деэмульгатор қосады, одан кейін мұнай салқындау үшін оны резервуарға құяды. Мұнайды мұндай жолмен өндеуде саңылаулық емес резервуарларда салқындау уақытында өте көп жеңіл мұнай өнімдері жоғалуы мүмкін. Бұл кемшіліктер қысыммен термохимиялық салқындату кезінде кетіріледі (3сурет) . Шикі мұнайды Е-1 ден Н-1 сораптартарымен шығарып алады, Е-2 шығатын деэмульгатормен араластырылады, Е-3 терможинақтаушы сыйымдылыққа Т-1 жылуалмастырушы және Т-2 бумен жылту құрылғылары арқылы жіберіледі. Терможинақтаушы сыйым-дылықта мұнай 15 атмосфералық қысымға тең болатын қысымның астында 1-3 сағат аралығында бо-лады. Сусыздандырылған мұнай Т-1 жылу алмас-тырушы арқылы Е-4 резервуарына бағытталады. Резервуарда қосымша, та-ғыда судан бөлінеді. Жинал-ған су Е-5 мұнай қақпанына ағызылады, одан кейін А-1 ұнғысына құйылады. Тер-можинақтаушыдан шыққан судың біраз бөлігі ағым (жинақталған) судың құрамындағы деэмульга-торды қайта пайдалану мақсатында шикізат сораптартың қабылдаушы-сына қайта қайтарылады. Мұнай қақпанынан сусыздандыруға қайта түседі.
Мұнайды тұзсыздандыру
Мұнайы терең сусыздандыру кезінде қабат суының құрамында тұз аз болса, онда олардың толық кетірілуі мүмкін. Бірақ, мұнайдың көп түрлері қосымша тұзсыздандыруды қажет етеді.
Кейбір жағдайларда тұзсыздандыру үшін термо-химиялық әдіс қолданылады, бірақ көп жағдайларда эмульсияны термохимиялық салқындатумен қатар электр өрісінде өндеуді ұштастырған әдіс қолданылады. Соңғы типтегі құрылғылар құрылғылар болып табылады (ЭЛОУ) .
Мұнайды тұзсыздандыру құрылғысының технологиялық сызбасы 4 суретте көрсетілген. Құрамына жуу суы, деэмуьгатор және сілті енгізілген мұнай бірінші сатылы Э-1 Т-1 жылуалмастырушы және Т-2 бумен жылту құрылғылары арқылы Н-1 сораптарымен жіберіледі. Мұнда судың және тұздың негізгі массасы кетіріеді олардың құрамы 8-10 есе азаяды. Кейбір құрылғыларда (ЭЛОУ) Э-1 электродегидратордың алдында термохимиялық саты орналасады. Э-1 ден мұнай қайта өнделу үшін екінші сатылы Э-2 электродегидраторына бағыталады. Э-2-нің алдында су мұнайға қайта құйылады. Тұзсыздандыруға кеткен судың жалпы шығыны өнделетін мұнайдың 10% құрайды. Кейбір құрылғыларда таза су тек тұзсыздандырудың екінші сатысында ғана беріледі, ал бірінші сатыда екінші сатыдан шыққан жуынды су мұнаймен араласады. Сөйтіп тұзсыздандыруға судың шығыны екі есе азаяды.
Мұнайды бірінші ретті дайындаудың технологилық сызбасы
Ұңғыдан өндірілетін эмульсия мұнайдан, қабат суынан және жанғыш газдан тұратын көп фазалы жүйе болып табылады. Мұнай құрамында метандық, нафтендік, ароматтық көмірсутектердің тобы бар күрделі компонентті химиялық ерітінді болып табылады.
Мұнайда аз мөлшшерде шайыр, асфальтендер және әртүрлі мөлшерде ерітілген газдар: азот, күкіртсутег, көміртектің тотығы және т. б. бар, сонымен қатар, онда ерітілген минералды тұздар мен қабат суы бар. Сыртқы көрінісі бойынша мұнай ақшыл қоңыр түстен қара түске дейінгі майлы сұйықтыққа ұқсайды. Сол және басқа компоненттердің құрамы әртүрлі болып келеді, сонықтан әртүлі кен орындарда өндірілген мұнайларды бір қоспаға араластырады. Міне сөйтіп физикалық және химиялық қасиеті тұрақты болатын шикізат алынады.
Мұнай дайындау құрылғысының технологиялық процессінің сипаттамасы
Технологиялық жүйенің сипаттамасы
... жалғасы- Іс жүргізу
- Автоматтандыру, Техника
- Алғашқы әскери дайындық
- Астрономия
- Ауыл шаруашылығы
- Банк ісі
- Бизнесті бағалау
- Биология
- Бухгалтерлік іс
- Валеология
- Ветеринария
- География
- Геология, Геофизика, Геодезия
- Дін
- Ет, сүт, шарап өнімдері
- Жалпы тарих
- Жер кадастрі, Жылжымайтын мүлік
- Журналистика
- Информатика
- Кеден ісі
- Маркетинг
- Математика, Геометрия
- Медицина
- Мемлекеттік басқару
- Менеджмент
- Мұнай, Газ
- Мұрағат ісі
- Мәдениеттану
- ОБЖ (Основы безопасности жизнедеятельности)
- Педагогика
- Полиграфия
- Психология
- Салық
- Саясаттану
- Сақтандыру
- Сертификаттау, стандарттау
- Социология, Демография
- Спорт
- Статистика
- Тілтану, Филология
- Тарихи тұлғалар
- Тау-кен ісі
- Транспорт
- Туризм
- Физика
- Философия
- Халықаралық қатынастар
- Химия
- Экология, Қоршаған ортаны қорғау
- Экономика
- Экономикалық география
- Электротехника
- Қазақстан тарихы
- Қаржы
- Құрылыс
- Құқық, Криминалистика
- Әдебиет
- Өнер, музыка
- Өнеркәсіп, Өндіріс
Қазақ тілінде жазылған рефераттар, курстық жұмыстар, дипломдық жұмыстар бойынша біздің қор #1 болып табылады.

Ақпарат
Қосымша
Email: info@stud.kz