Орта фазалық орын ығысуды өлшеу әдісін зерттеу


6 ОРТА ФАЗАЛЫҚ ОРЫН ЫҒЫСУДЫ ӨЛШЕУ ӘДІСІН ЗЕРТТЕУ
Зертханалық жұмыс № 4
- Жұмыс мақсаты
Орта фазалық ығысуды өлшеу әдісін зерттеу және өлшеу барысына әсер ететін факторларды анықтау.
- Қысқаша теориялық мағлұматтар
Егер лездік фазалық ығысуды бір рет емес, бірнеше рет өлшесе, бұл фазометр көрсеткішінің кіріс сигналдарының жиілігіне тәуелділігін болдырмайды. Бұл әдіс орта фазалық ығысуды өлшеу әдісі деп аталады және ол кодтағы үздіксіз шаманы түрлендірудің уақыт импульсті әдісі. Бұл жағдайда осы әдіс өлшенетін фазалық ығысуға пропорционал, бірнеше уақыт аралығындағы негізгі (алдын ала белгілі) жиілік импульстерін санауға негізделген.
Бұл әдісті 6. 1 суретінде көрсетілген схема бойынша түсінуге болады.
6. 1 сурет
F1 және F2 формировательдері, араларында фазалық ығысу өлшенетін кіріс сигналдарын тікбұрышты импульстерге түрлендіреді. Кіріс сигналдар жиіліктері бірдей болуы тиіс. &элементінің кірісінде кіріс сигналдар аралығындағы фазалық ығысуына тең уақытта бірлік деңгей сигналы құралады. SW кілті G t генераторымен берілетін, алдан ала белгілі t и уақытында ашылады. Бұл жағдайда СТ счетчигіне фазалық ығысуға (лездік фазалық ығысуды өлшегендегідей) пропорционал бір емес, бірнеше импульстер бумасы түседі.
Бумадағы импульстер саны:
,
мұнда
- өлшенетін фазалық ығысу,
Т
о
- G
0
негізгі жиілік генератор импульстер периоды,
f
Х
- кіріс импульстер жиілігі.
t И өлшеу уақытындағы импульстер бумасы саны
(6. 1)
t И өлшеу уақытында счетчикке түскен импульстер саны
(6. 2)
Бұл формуладан счетчикке түскен импульстер саны жиілікке тәуелсіз екені көрінеді.
Өлшенетін фазалық ығысу мына өрнек бойынша анықталады:
Дискреттілік қателігі екі себептен пайда болады.
Біріншіден, жалпы жағдайдағы өлшеу уақыты кіріс сигнал жиілігінің периодына еселі еместінінен. Бұл жағдайда бірінші және соңғы бумалардағы импульстер толық саналмауы мүмкін. Ондайда дискреттіліктің ең үлкен абсолют қателігі (градуспен)
,
Мұнда
- өлшеу диапазонының ең үлкен шегі.
Екіншіден, фазалық ығысудың уақыт аралығы мен негізгі жиілік импульстерінің периоды бір-біріне еселі болмауынан. Бұл қателік өлшеу уақытындағы өте көптеген импульстер бумасына қарамастан, орташаландыру арқасында елеусіз қалады.
Сондықтан, өлшеу процесінде счетчикке келетін импульстер бумасы көп болған сайын және өлшеу уақыты да үлкен болған сайын, дискреттілік қателігі азырақ болады.
6. 3 Зерттеуге арналған сұлбаның түсініктемесі
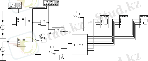
Өлшеу принципін зерттеу үшін 6. 2 суретінде көрсетілген схема қолданылады.
6. 2 сурет
Арасындағы фазалық ығысу өлшенетін f 1 және f 2 синусоидал сигналдар сигнал көздерінен формировательдерге түседі. Формирователь ретінде операциялық күшейткіш негізінде жинақталған COMP компараторлары қолданылады. SW кілті ЖӘНЕ логикалық элементі болып табылады. Толықтыру импульстері G 0 негізгі жиілік генераторынан келеді. Өлшеу уақыты G t релесімен бекітіледі. Импульстерді санап шығу подсхема түрінде орындаоған үшразрядты екілік - ондық СТ10 счетчигімен жүзеге асырылады. Счетчик үшін активті түсу ‾↓ (1-ден 0-ге) . Өлшеу нәтижесі үш разрядты индикаторда бейнеленеді. D ауыстырып - қосқыш 10 о …100 о немесе 100 о …180 о өлшеу диапазонын таңдайды.
- Жұмысты орындау тәртібі
6. 4. 1 Жұмысқа дайындық үшін орындалады.
а) теориялық мәліметтерді оқу;
б) өлшеніп отырған фазалық ығысуды көрсету үшін сандық санағыштың үш бірдей разряды іске қосылатын негізгі f 0 негізгі генератор жиілігі мен t И өлшеу уақытын анықтау;
в) сандық санағыш құрылғысындағы үтірдің орналасуын анықтау;
г) кіріс сигналының жиілігін 9, 23 есе кеміткендегі дискреттіліктің мүмкін болатын ең үлкен абсолют қателігін есептеу;
д) есептелетін берілгендер мен құрамдық және зерттеу схемаларын есеп протоколына енгізу.
6. 4. 2 Зертханалық жұмыс барысында орындалады.
а) WEWB 4. 1 программасының жұмыс терезесін орнату;
б) WEWB41\Зертхана жұмыс қалтасынан «фазалардың орташа ауытқу» схемасын ашу;
в) Фазалардың ауытқуын, өлшенетін диапазонды, өлшеудің есептелінген уақытын және тіреу генераторының жиілігін өлшейтін кірген сигналдардың берілген жиіліктерін орнату;
г) Кірген сигналдардың фазаларының ауытқуын өлшеу және дискреттіліктің қатысты қателігін анықтау;
д) Бұл режимде осциллографтың қосылған нүктелерінде кернеудің осциллограммасын бақылау;
е) Берілген 45% мәнінен көп немесе аз жиіліктегі кірген сигналдардың арасындағы фазалардың ауытқуын өлшеу. Бұл жағдайлардағы дискреттіліктің абсолютті және қатысты қателігін анықтау. Қорытынды жасау;
ж) Берілген жиіліктен 9, 23 аз кірген сигналдардың жиілігін белгілеу және өлшеу жүргізу. Дискреттіліктің абсолютті қателігін анықтау және максимал өлшеммен салыстыру. Қорытынды жасау.
6. 5 Нұсқа тапсырмалары
Өлшенетін бұрыш градуспен берілген
1) 58, 26 2) 65, 36 3) 76, 58 4) 83, 82 5) 94, 1 6) 102, 2 7) 112, 3 8) 125, 6 9) 135, 5 10) 143, 8 11) 152, 5 12) 165, 4
Кірген сигналдың жиілігі килогерцпен берілген
1) 0, 063 2) 0, 050 3) 0, 125 4) 0, 256 5) 0, 342 6) 0, 481 7 ) 0, 570
6. 6 Әдістемелік нұсқау
f 1 жиілігінің бастапқы фазасы нөлге тең деп қарастырылады, ал f 2 жиілігінің бастапқы фазасы берілген өлшенетін фазаның ауытқуына тең. Фазаның 100 градусқа дейінгі ауытқуының өлшенуі 10 о …100 о аралығында, ал фазаның 100 градустан жоғары ауытқуының өлшенуі 100 о …180 о аралығында жүреді. (Duty Cycle) G 0 тіреу жиілігіндегі генератордың импульсінің ұзақтығы 2% құрайды.
Өлшенетін фазаның ауытқуындағы және берілген жиіліктегі импульс пачкаларының саны 100-ге тең деп алынады.
Алдымен 6. 1 формуласынан өлшеудің уақыты анықталады, содан кейін 6. 2 формуласынан тіреу генераторының жиілігі анықталады. Счетчикке келіп түскен импульстар саны индикатордың барлық разряды жұмыс істейтіндей қабылданады.
Мысалы, өлшенетін бұрыш 40, 36 градус, кірген сигналдардың жиілігі 256 Гц. Пачкалар саны 100 болғанда өлшеу уақыты t И = 100 / 256 = 0, 3906 с.
Счетчикке келіп түскен импульстар саны
N
= 404. Тіреу генераторының импульсі
f
0
= 404 ∙ 360 / (0, 3906 ∙ 40, 36) = 9226 Гц. Үтірді имитациялау үшін
тобынан
түйіні қолданылады.
- Іс жүргізу
- Автоматтандыру, Техника
- Алғашқы әскери дайындық
- Астрономия
- Ауыл шаруашылығы
- Банк ісі
- Бизнесті бағалау
- Биология
- Бухгалтерлік іс
- Валеология
- Ветеринария
- География
- Геология, Геофизика, Геодезия
- Дін
- Ет, сүт, шарап өнімдері
- Жалпы тарих
- Жер кадастрі, Жылжымайтын мүлік
- Журналистика
- Информатика
- Кеден ісі
- Маркетинг
- Математика, Геометрия
- Медицина
- Мемлекеттік басқару
- Менеджмент
- Мұнай, Газ
- Мұрағат ісі
- Мәдениеттану
- ОБЖ (Основы безопасности жизнедеятельности)
- Педагогика
- Полиграфия
- Психология
- Салық
- Саясаттану
- Сақтандыру
- Сертификаттау, стандарттау
- Социология, Демография
- Спорт
- Статистика
- Тілтану, Филология
- Тарихи тұлғалар
- Тау-кен ісі
- Транспорт
- Туризм
- Физика
- Философия
- Халықаралық қатынастар
- Химия
- Экология, Қоршаған ортаны қорғау
- Экономика
- Экономикалық география
- Электротехника
- Қазақстан тарихы
- Қаржы
- Құрылыс
- Құқық, Криминалистика
- Әдебиет
- Өнер, музыка
- Өнеркәсіп, Өндіріс
Қазақ тілінде жазылған рефераттар, курстық жұмыстар, дипломдық жұмыстар бойынша біздің қор #1 болып табылады.

Ақпарат
Қосымша
Email: info@stud.kz