Құрылыстық гипсті өндірудің технологиясы


Кіріспе
1 Гипсті қалдықтардың түрлері және қоры
Құрамында кальций сульфаты бар қалдықтарды (гипсті қалдықтарды) минералды және органикалық өндіріс салаларының қалдықтарынан алады. Гипсті қалдықтар ылғалдылығы 20 . . . 70% болатын ұнтақ және ерекше иісті және түсті болып келеді. Кептірілшен күйінде олар екігидрат, жартыгидрат немесе ангидрит немесе олардың арасласпасыныан ьұратын майда дисперсті ұнтақ түрінде болады.
Қазіргі таңда гипсті қалдықтардың 50-ге тарта түрлері белгілі. Гипсті қалдықтардың атауы шығу тегіне, xимиялық және фазалық құрамына байланысты. Гипсті қалдықтарға мына түрлерін жатқызуға болады:
- Фосфогипсжәне фосфожартыгипс- күкірт қышқылды минералды тыңайтқыш өндірісінің қалдығы. (20-22 млн тонна жыл сайын) . Химиялық және фазалық құрамына байланысты апатитті және фосфоритті фосфогипс болып бөлінеді.
- Борлы гипс- бор қышқылы өндірісіндегі күкірт қышқылдары көлемі бойынша маңызды қалдық (0, 5 млн тонна жылына), оның доломитті және амаритобороцитті борлы гипс түрлері бар.
- Гидролизді гипс- целлюлозаның теxнологиялық өңдеу қалдықтары көлеміне байланысты (0, 2 млн тонна жылына) ; әдеттегі қоспалары ретінде күкірт қышқылы, декстрин, ксилан және басқа қоспалар жатады.
- Фторлы гипс- күкіртті қышқыл өндірісіндегі дала шпаттарының балқытқыш қышқыл қалдықтары. Бұл қалдықтардың құрамына 70% еритін ангидрид, 20% екігидрат және 2-6% дала шпаттарының кальций сульфатының жартыгидраты жатады.
- Хлорлы гипс- рассол өңдеудің күкірт қышқылы қалдықтары, көбінесе бишофит ( оны көбінесе мегнегипс, раппты гипс деп атайды) ; олардың құрамында xлорлы ионның мөлшері жуықтап алғанда 2-3%.
- Феррогипс- әкті қамырмен өңделген темірсульфаты ерітіндісінен алынған өнім; кейде шламды қалдықтар болып табылады. 40% кальций сульфаты дегидратты, 6-7% кремний оксиді (сол себепті кремнегипс деп те аталады) .
- Сульфогипс- өндірістік газдарды арнайы әдіспен тазарту арқылы алынған қалдықтар, құрамында SO2 бар.
- Титаногипс- титанды шикізатты өңдеу арқылы алынған қалдықтар, көбінесе ильмерит жатады. Оған қоспа ретінде материалдар ғана емес, сонымен қатар алюминий оксиді, темір, амоний сульфаты тұздары қосылады.
- Цитрогипс- лимон қышқылының биоxимиялық өндіріс қалдықтары, жылдық қалдық көлемі 0, 03 -0, 04 млн тонна.
- Тартратогипс- шарапқышқылы өндірісінің қалдықтары (0, 015 млн тонна жылына)
- Витаминді гипс немесе дәруменді гипс- А дәрумені өндірісінің қалдығы. Құрамында метанол 2, 2-2, 6%; ацетон- 2, 8-3, 9%; αжәнеαионы- 5, 6-5, 8 % қоспалары бар. Гипсті қалдықтар құрамында әртүрлі сульфатты кальций мөлшеріне байланысты 2 топқа бөлуге болады:
- Мономинералды- құрамында сульфатты кальций мөлшері бірден көп емес (гипс, жартыгидрат және ангидрит) . Мысалы: цитрогипс, гидролизді гипс және т. б.
- Полиминералды- құрамында екі немесе одан да көп кальций сульфаты бар. Мысалы: фосфожартыгидрат, борлыгипс, фторанг дрит және т. б.
Гипсті қалдықтардың басқа түрлерін монокарбонатты және дикарбонатты қышқылдар алу үшін қолданылады.
Гипсті қалдықтардың маңызды сипаттамасы ретінде өндірістік шикізаттық сапасын, олардың түйіршік құрамы мен кальций сульфатының түйіршік формасы, сонымен қатар теxнологиялық процесстердің шарттары, фильтрлеудік жылдамдығы қатты және сұйық фазасы жатады.
Өндірістегі өнімдердің формары мен кальций сульфаты кристаллдарының өлшемдеріне байланысты "Рон-Пуленк" фирмасы мынадай классификациясын ұсынды:
- Рамбоэдрикалық инелі кристаллдар (ұзартылған) : l-8-50 мкм, b-20-100 мкм, s-5-10мкм, l/b қатынасы 5-10 мкм тең.
- Мромбоэдрикалық жіңішке қысқа кристаллдар l-4-200 мкм, b-3-150 мкм, ς-5-10мкм, l/b қатынасы 1, 5-3, 0 мкм тең.
- Мромбоэдрикалық қалыңдатылған қысқа кристаллдар: l және сол күйі, ς- бірнеше ондық мкм;
- Поликристаллды агрегаттар l<10мкм, кішкентай ұсақ кристаллдар.
Қоспалардың концентрациясы мен табиғатқа байланысты првктикада кристалдандырып аралаластыратын орын болады:
Табиғи гипсті салыстыру үшін гипстің xимиялық қасиеттері мен гипстің кейбір түрлерінің қасиеттерін 1-кестеде көрсетілген.
Олар қарапайым гипстің қасиеттері гипсті қалдықтардан алынатын гипстік қасиеттері гипс тасы шикізаттарының қасиеттерінен айырмашылық болғанына қарамастан, негізгі шикізат базасы ретінде қарауымыз керек, себебі алдымен құрылыс материалдарын өндіретін жерлерде табиғи гипс тасы болмайды.
Соған қарамастан келесідей мәселелер қарастырылуы керек:
- Әртүрлі өндірістің гипсті қалдықтары өзінің құрамында минералды және органикалық қалдықтар, соның ішінде гипстің кристаллды торлары, суда еритін және ерімейтін, экологиялық зиянды болады. Сол себепті алдын-ала осы қалдықтардан тазалап алу керек.
- Гиспті қалдықтар шлам негізінде 15-60 және одан да көп мөлшерде ылғалды болып, жоғары дисперсті болады. Сол себепті оларды алдын- ала құрғатып, және гипсті байланыстырғыштарды, материалдырды, бұйысларды өндірудің жаңа теxнологиясын ойластыру.
Жалпы, жыл сайынғы гипсті қалдықтардың мөлшері өндірілетін табиғи гипс шикізатынан бірнеше есе артық болады, соның нәтижесінде гипсті минералды шикізаттарын үнемдеп және қоршаған ортаны қорғау мәселесін шешеді
Борлыгипс
Күкірт қышқылы зауыты
Криолитті зауыты
26, 6-34, 3
29, 1
36, 9-47, 1
41, 5
17. 0-29. 3
3. 5
2, 8-5, 7
1, 9
>18, 0
23, 8
45, 0-50, 0
94, 0
Цитрогипс:
Белгородтық зауыт
Санк-Петербургтық зауыт
27, 9-31, 5
30, 70-32, 6
44, 0-45, 5
38, 3-41, 0
0, 30-1, 5
0, 02-1, 7
0, 30-1, 20
0, 30-1, 0
0, 1-0, 4
0, 1-0, 3
22, 0-23, 0
25, 7-28, 4
95, 0-97, 0
83, 0-88, 0
1-кесте - Гипсті қалдықтардағы және табиғи гипстағы гипстің химиялық құрамы
2 Техногенді қалдықтар негізінде өндірілетін гипс байланыстырғыштардың түрлері және технологиясы
2. 1 Құрамында гипс бар қалдықтардан суға төзімсіз (ауалы) гипсті байланыстырғыш заттарды өндіру
Табиғи гипстік шикізатпен салыстырғандағы кәсіпшіліктің түрлі салаларындағы гипс құрамды қалдықтардың ерекше қасиеттері олардың жоғарылатылған дисперстігі және ылғалдығы болып табылады. Сонымен қатар зиянды қоспалар, оның ішінде гипстің кристалды торындағы қоспалар.
Осыған байланысты табиғи шикізаттан суға төзімсіз гипстік байланыстырғыштарының әр түрін өндіріп шығарудың технологиялық сұлбасы, құрамында гипс бар қалдықтардан мұндай тұтқырлықтарды өндіру барысында толығымен қолданылуы мүмкін емес.
Отанымызда және шетелдерде аса көп тонналы гипс құрамды қалдық - фосфогипсті қолдана отырып суға төзімсіз гипстік байланыстырғыштарын өндірудің сан алуан тәсілдері игерілген.
Қазіргі таңда, қальций сулфаты қос гидратынан тұратын қалдықтардан байланыстырғыштарын алудың үш негізгі технологиялық сұлбалардың түрлері бар.
1 - шикізаттың ылғалдылығы 5%-дан төмен кездегі балғалы диірменде ұнтақтау және кептіру немесе шикізат ылғалдылығы 5%-дан жоғары кездегі құрғатьқыш барабанда алдын ала құрғату арқылы гипсті қайнататын ауқымды қазандарда ұнтақталған гипстік шикізатты жылумен өңдеу
2 - құрғатқыш барабанда құрғата отырып қысым арқылы автоклавта табиғи ылғалдылыққа ие гипстік шикізатты жылумен өңдеу.
Төменде, көбінесе дәл сол қалдықты қолдана отырып суға төзімсіз гипстік тұтқырлықтардың сан алуан түрін өндірудің технологиялық сұлбасы келтірілген.
2. 2 Құрылыстық гипсті өндірудің технологиялық сұлбасы
Жалпы жағдайдағы технологиялық процестер негізгі екі шекті қамтиды:
- құрамында гипсі бар қалдықты дайындау (жуу және (немесе) бейтараптандыру, қалқыту секілді тәсілдер арқылы қоспа құрамын төмендету) ;
- қалдықтарды кептіру және жылумен өңдеу, кейбір жағдайларда - ұнтақтау.
КСРО кезіндегі құрылыс гипсін алу мақсатындағы фосфогипсті қолдану бойынша жұмыстар XX ғасырдың 40-шы жылдары басталды (Р. Е. Симановская және басқалар) . 50-ші жылдары НИУИФ институтында фософгипсті қалдықтардан құрылыстық гипсті, фосфоәкті гисптік тұтқырлықтарды фосфоангидритті цементті алу тәсілдері ұсынылды.
Кейінірек ғылыми-зерттеу институттарының зерттеу жұмыстарының нәтижелері бойынша фосфогипстен және басқа да гипс құрамдас қалдықтардан құрылыстық гипсті алудың түрлі технологиялық сұлбалары ұсынылды. Жекелей алып қарайтын болсақ, Литвалық НИИСиА институтында (С. И. Стонис, А. И. Кукляускае, И. М. Бачаусканс) құрылыстық гипсті өндіру тәсілдері игерілді. Ол жерде, қарқынды араластыру барысындағы фосфогипсті әктасты тереңінен бейтараптандыру шаралары қарастырылған; келесі сүзгіден өткізу шаралары барабанды ваккум-сүзгісінің көмегімен жүргізілді. Содан соң сүзгіден өткізілген және бейтараптандырылған фосфогипс құрғатқыш барабандағы құрғатқышқа, содан соң дегидратация процесі жүргізілетін гипсті қайнату қазандарына келіп түседі.
Литвалық НИИСиА институтының тәсілі бойынша фосфогипстен құрылыстық гипсті өндірудің технологиялық сұлбасы 1-сұлбада келтірілген.
Басқаша тәсілдерде фосфогипсті ұнтақталған бордың көмегімен рН=5, 0. . 6, 0 мәніне дейін бейтараптайды.
Нейтралданған гипс дегидратациясы гипсті жарты гидрат кальций сульфатынының кристалдануын кремний органикалық реттеуші КМС-200 қатысуымен. Қазандықтарға материалдарды тиемес бұраын, алдымен бірлестіріліп кептіруге ұшыратады және шахталы-балғалы диірменде стандартты майда ұнтақтылыққа дейін ұнтақталады. Шахталы диірменде ұнтақталған фосфогипстің пневмо жүктегіш және кептіргіш ретінде гипсті қайнату қазанында шығатын өңделген температурасы 350-300 о С газдарды пайдаланады.
200-220 о С дегидратациялану
Регидратация-ланған гипс байланыстырғы-ышын суыту
Шарлы диірменде ұнтақтау
Қоймада сақтау
10күн
Бос ылғалды жойып кептіру
Пульпа фильтрлеу
Әкті суспензияда нейтралдау
Фосфогипс
қалдықтары
1-сұлба - Литвалық НИИСиА институтының тәсілі бойынша фосфогипстен құрылыстық гипсті өндірудің технологиялық сұлбасы
«Кнауф» фирмасы фосфогипсті өңдеудің «КНАУФ процестері С1, С2, С3» деп аталатын үш технологиялық тізбекті ұсынған болатын (2-сұлба) . «КНАУФ С1» әдісі бойынша гипс байланыстырғыштарын өндіру үшін бастапқы шикізат ретінде екі гидрат фософгипсті, ал С2 үшін пассирленген жарты гидрат; соңғы өнім ретінде сылақты гипс байланыстырғышы шығады.
«Эйр Индустри» француз фирмасының екі гидратты фосфогипстен β-жарты гидратты кальций сульфатын өндіру әдісі мен жабдықтарды шығарған болатын.
Өлшемі 400мкм -ге дейінгі екі гидратты кальций сульфатының қалдыұтары және суда еритін (фосфор, күкірт, фтор, силикат) қышқыл іздері, моно- және дикальций фосфат, фторсиликат) қышқылдары, органикалық заттардан және реакцияға түспеген фосфат және кварц түйіршіктері қалыпты және сулы ортада алдын ала тазартылады. «Эйр Индустри» фирмасының фософгипс шикізаттарын тазартудың технологиялық схемасы 2-суретте көрсетілген.
1 - репульпатор; 2-елеуіш; 3-гидроциклондар; 4-нейтралдау бактары; 5-ваккум фильтр; 6- тұндырғыгш
2-сурет- «Эйр Индустри» фирмасының фософгипс шикізаттарын тазартудың технологиялық схемасы
Тазартылған фосфогипсті β-жартыгидрат кальций сульфатын алу үшін айналмалы күйдегіматериалдарды өңдейтін тізбектес орналасқан үш термиялық аппаратқа жөнелтеді. «Эйр Индустри» фирмасының фосфогипсті термиялық өңдеудің схемасы 3-суретте көрсетілген. Бірінші аппаратта 18-16% ылғалдылықпен түскен фосфогипсті кептіреді, екіншісінде оны күйдіреді, ал үшіншісінде дайын өнімнің кристалдық құрылым түзілуі тұрақталады.
Жапонияда гипс байланыстырғыштарын фосфогипстен немесе гипсті қалдықтардан шығатын түтіндердің десульфоризация кезінде гипсті қалдықтар алынды.
Күкірт гипсін жуады, ваккумді фильтрде сүзгілейді және өлшенген күйінде жылдам кептіруге ұшыратып, турбулентті газ ағындарында немсе көп сыйымды гипс қайнату қазагндықтарында дегидратациялайды.
Соңғы жылдары термоөңдеуді қайнап тұрған қабатта жүргізіледі, ол жерде белгілі бір мөлшерде ылғалдылық пен түседі. Өнім жоғары беріктілігімен және дисперстілігімен ерекшеденді.
1-кептіргіш; 2- гипс күйдіру аппарты; 3-жартыгидрат түрлендіру аппараты; 4-түтін түтікшесі; 5-скруббер.
3-сурет- «Эйр Индустри» фирмасының β-жартыгидратты алу үшін фосфогипсті термиялық өңдеудің схемасы
2. 3 Жоғары берік гипс өндірудің технологиялық схемасы
Қазірге кезде біздің елімізде, сондай-ақ шетелде α жарты гидратын өндіру үшін негізгі әдіс ретінде арнайы түрлендіргіш қоспаларды қосып аралстыру арқылы автоклавта сулы суспензияда жылумен өңдеу арқылы алынады.
Будников атындағы ВНИИТСОМ институтының ИОНХ АН Армениямен бірлесе отырып жасаған жоғары фосфогипстен берік алудың гипс технологиялық схемасы 4-суретте көрсетілген.
1-транспортер; 2-араластырғыш ыдыс; 3-ортадан тепкішнасос; 4-жинағыш бункер; 5-шығыс бункері; 6-насос; 7- бөлуші; 8-қоспалардың бункері; 9-қоспаларды мөлшерлегіш;
10-араласпаны мөлшерлегіш; 11-су мөлшерлегіші; 12-қоспа мөлшерлегіші; 13-мөлшерлегіш насос; 14-автоклав; 15-апат орны, 16-тоңазтқыш; 17-ленталы ваккум; 18-фильтр ыдысы; 19-кептіру агрегаты; 20-от жағу; 21-бункер; 22-циклон; 23-жұқа тазарту фильрі; 24-скруббер; 25-түтін сорғыш; 26-жинақтар; 27-нейтралдағыш-тұндырғыш; 28-шарлы диірмен, 29-элеватордың қоректендіру бункері, 30-элеватыр; 31-силосты қойма,
4-сурет-Будников атындағы ВНИИТСОМ институтының ИОНХ АН Армениямен бірлесе отырып жасаған жоғары фосфогипстен берік алудың гипс технологиялық схемасы
Осы әдіспен фосфогипстен алынған алынған жоғары берік гипсінің физико-механикалық қасиеттері 3-кестеде көрсетілген.
α жарты гидрат кальций сульфатының екі гидрат фосфогипстен үздіксіз автколавта өңделуі, оны арнайы қосымша аралық кептірулді қажет етпейді. Бұл әдісті «Джиулини» фирмасы ұсынған болатын. (5-сурет) .
Ресейде фосфогипсті «Джиулини» фирмасы ұсынған әдісі бойынша және Бабкок БХШ жабдықтарын пайдалана отырып өңдеудің технологиялық схемасы 6-суретте көрсетілген.
Меншікті беті:м 2 /кг
Ұнтақ. Дейін:
Кейін:
100-130
300-350
90-130
300-400
80-100
300-400
200
410
Ұстасу мерзімі, мин:
Басы
Соңы
10-15
20-30
5-13
8-23
6-8
10-11
4-5
6-7
Сығылуға беріктігі, МПа:
1, 5сағ соң
Кептірілген тұрақты массасында
4-6
30-46
2-6
10-35
18-22
40-55
16-17
28-30
Иіліпи сынғандағы беріктігі:
1, 5сағ соң
Кептірілген тұрақты массасында
2-3
8-10
2-4
3-7
6-7
9-10
4-6
6-8
3-кесте- Будников атындағы ВНИИТСОМ институтының ИОНХ АН Армениямен бірлесе отырып жасаған жоғары фосфогипстен берік алудың гипстің физико-механикалық көрсеткіштері
1-араластырғыш пен бірге резервуар; 2-насос; 3-барабанды вакум; 4-флотация; 5-жылумен бірге сөндіргіш; 6-насос; 7-автоклав, 8-жылуалмасу; 9-центрифуга.
5-сурет- «Джиулини» фирмасы ұсынған α жарты гидрат кальций сульфатының екі гидрат фосфогипстен үздіксіз автколавта әңдеу схемасы
1-қабылдау бактары; 2-ортадан тепкіш насос; 3-барабанды вакум фильтр; 4-дайындау бактары; 5-ортадан епткіш насос; 6-автоклав; 7-тоңазтқыш, 8-ваккум фильтр; 9-тура нүктелі кептіргіштер; 10-аралық силостар; 11-дайын өнім силосы, .
6-сурет- Фосфогипсті «Джиулини» фирмасы ұсынған әдісі бойынша және Бабкок БХШ жабдықтарын пайдалана отырып өңдеудің технологиялық схемасы
Майда ұнтақтылығы
№02
№085
12
-
0, 5
2, 5
0, 5
2, 5
Ұстасу мерзімі, мин:
Басы
Соңы
Сығылуға беріктігі, МПа:
1, 5сағ соң
Кептірілген тұрақты массасында
3-кесте- «Джиулини» әдісі бойынша фосфогипстен алынатын гипс қаситетері.
Виницский химиялық комбинатында фосфорлы гидратты гипс байланыстырғышан алудың технологиялық схемасын ескермей кету мүмкін емес. (7-сурет)
- майда ұнтақтайтын валдар; 2- қоспа бункері, 3-репульпатор; 4-шығыс бункері; 5-ортадан тепкіш насос, 6-ваккум фильтр; 7, 8, 9 - барометрлі жинақ; 10- майда ұнтақтайтын валдар; 11- кептіргіш барабан; 12- қолды фильтр; 13- желдеткіш; 14-пневмо насос; 15- аралық насос; 16-
7-сурет-Фософорлы жарты гидраттван алынатын гипстің қайта кристалдануынсыз жүретін байланыстырғышын алуының технологиялық схемасы
Сұлбаға сәйкес, ылғал фосфорлы жартылай гидрат механикалық белсендіргішке ұшырайды, содан соң репульпацияланады, пульпаға қосымша енгізеді және оны ленталы вакуум-сүзгішке береді, яғни ол жерде қатты бөлігі бөлек алынады және жуылады. Құрғатар алдында ылғал бөлігі қайта белсендіріледі. Ұнтақтау барысында құрғатылған өнімге қатайту процесін жылдамдатқышты және басқа да қоспалар қосады.
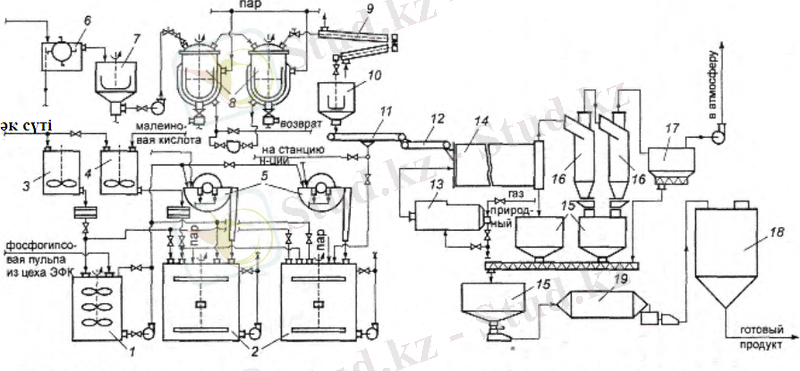
Арменияның ИОНХ АН институтында фосфогипстен беріктігі жоғары гиспті алудың гидротермалды технологияның технологиялық сұлбасы ұсынылды. Ол 8-суретте келтірілген.
Осы технологиялық сұлбаға сәйкес тығыздығы 1, 25 г/см фосфогипстік пульпаны фосфорлы қышқыл цехынан ортадан тепкіш сорғының көмегімен репульпатор арқылы барабанды вакуум-сүзгіге айдайды. Алынған бөлікті ыдыстағы 1, 58. . 1, 62 г/см тығыздық кещінде Ж:Т=(0, 5 . . . 0, 6) :1 қатынасына дейін араластырады. Ол жерге кристалдану процесін реттегішті, яғни малеинат кальцийді қосады. 80-90 0 С-қа дейін ысытылған пульпаны ортадан тепкіш сорғының көмегімен шөмішті мөлшерлегіш және буферлі ыдыс арқылы автоклаваларға береді.
125 . . . 135 0 С жағдайында автоклаваларда калций сульфаты қос гидратының жарты гидратқа қайта кристалдануы жүреді. Қалың бумен қыздырылған пульпа автоклавадан инелі реттегіш арқылы «құбырдағы құбыр» типті жылу алмастырғышқа түседі, одан кейін 90 0 С температурада аралық ыдысы арқылы оны таспалы вакуум сүзгішке жібереді. Қоқым сүзгіден таспалы конвейерге және арқылы атанақты кептіргішке түседі. Шығарылған газдар циклондар мен электрсүзгіштер арқылы атмосфераға шығарылады, атанақты кептіргіштен, циклон мен электрсүзгіштен α- жарты гидратты бункерлерге жинайды, бұл жерден пневмосорғымен шарлы диірменге береді. Осыдан кейін дайын тұтқыр пневмокөлікпен сүрлем ыдысқа жіберіледі.
ГФР, Жапония және басқа елдерде өнеркәсіптің гипс құрамды қалдықтарынан тұратын жоғары беріктікті гипс технологиясын жетілдіруге, әсіресе, тазалау тәсілдерін, гидротермалды өңдеу және осы үдерістерді жандандырушыларды таңдауды жақсартуға үлкен көңіл бөлінуде. «Джиулини» фирмасы фосфогипсті гидросепарациялау көмегімен 5. . 60 0 С жағдайында органикалық және бейорганикалық суда еритін және ерімейтін қосындылардан тазарту тәсілін ұсынады. Алдын ала фосфогипстің 50 . . . 650 г/л концентрациялы қалдыққа рН < 2, 5 қол жеткізу үшін қатты қышқылдың қажетті көлемін енгізеді. Одан кейін сумен араласатын көміртек, полиспирттер, 1 . . . 6 атомдары бар бір немесе көп валентті спирттердің қоспаларын, көміртектің 4 . . . 20 атомы бар сумен араласпайтын спирттердің қоспаларын енгізеді. Айтылып өтілген қоспалардың көлемі құрғақ фосфогипс салмағына қатысты 20%-ға дейін құрайды.
Жалпы гипс құрамды қалдықтарды өңдеу тәсілдерінің айырмашылықтары шикізат пен өнімді бейтараптау, тазалау мен құрғатуға арналған аппараттар және тәсілдерде болатынын айта кету керек.
1-репульпатор; 2-пульпа дайындау багі; 3-4-малеин қышқылы және әк сүтіне сәйкес бактары; 5-ваккум филтр; 6-буферлі сыйымдылық; 7-шөмішті мөлшерлегіш; 8-автколав; 10-аралық бункер; 11-ленталы ваккум фильтр; 12-ленталы конвейер; 13-пеш; 14- барабанды кептіргіш; 15-бункер; 16-циклон; 17-электрофильтр;
18-силосты банка; 19-диірмен;
8-сурет -Арменияның ИОНХ АН институтында фосфогипстен беріктігі жоғары гиспті алудың гидротермалды технологияның технологиялық сұлбасы
2. 4 Ангидритті байланыстырғыштарын өндірісінің технологиялық схемалары
Отандық және шетелдік тәжірибеде ангидритті байланыстырғыштарын (ангидритті цемент және эстрих-гипс) өндіру үшін түрлі гипс құрамды қалдықтарды пайдаланады. Бұл мақсаттар үшін құрылыстық және беріктігі жоғары гипстерді жасауға жарамсыз гипс құрамды қалдықтарды пайдалану мүмкін екендігі анықталған, олар басым бөлігінде ерімейтін ангидриттен (фторангидриттен) тұрады.
Бұл ретте табиғи шикізаттан тұратын ангидритті тұтқырларды өндірудегідей гипс құрамды қалдықты тұтқырлардың өндірісінде де екі тәсіл қолданылады: күйдіріп және күйдірмей өндіру.
Гипс құрамды қалдықтардан ангидритті тұтқырларды алудың белгілі бір тәжірибесі отандық (Менделеев ат. МХТИ, Будников ат. БКҚМҚҒЗИ, НИУИФ, Минск құрылыс материалдары ҒЗИ және т. б. ) және шетелдік («Клаудиус Петерс», «Бабкок БШХ», «Кнауф», «Ламбер индустри» фирмалары және т. б. ) жинақталған.
Фосфоангидритті цементті Минск құрылыс материалдары ҒЗИ тәсілі бойынша өндірудің технологиялық схемасы 9-суретте келтірілген.
1 - аралық сыйымдылықтар; 2 - ортадан тепкіш сорғы; 3 - қоректендіргіш; 4 - айналатын пеш; 5 - атанақты тоңазытқыш; 6 - желдеткіш; 7 - циклон; 8 - шаңды жоюға арналған шнек; 9 - түтін сорғыш; 10, 13, 16 - элеваторлар; 11, 12 - бункерлер; 14 - қоректендіргіш; 15 - шарлы диірмен; 17 - шнек; 18 - сүрлем.
9-сурет- Фосфоангидритті цементті өндірудің технологиялық схемасы
Күйдіру температурасы сульфатты катализатор қолданған жағдайда 1200-1100 о С немесе күйдірілген доломит, әкті және домна қожын қолданған жағдайда 1000-1050 о С.
«Бабкок БХШ» фирмасы екі гидратты фосфогипстен ангидритті байланыстырғышан алуға технологиялық әдістер мен жабдықтарды шығарған, олар сәйкесінше фильтрленген фосфогипске түтікшелі кептіргішті, ал ал материалды күйдіру мен суытуға арнайы барабанды кальцинатор қолданылады. Кальцинаторда фософгипс 100-500 о С қыздырылады, одан кейін 90 о С дейін суытады. Ангидритті цемент өндірісінде күйдірусіз алу кезінде, мысалы фторангидриттен, күйдіру процессі болмадйы және қайнату активизатормен ұнатақталады. Оған қоса қатаюды тездеткіштер қосу қажет.
1-бункер; 2-қоректендіргіш; 3-күйдіру камерасы; 4-кептіру түтікшесі;
5-циклон; 6-шнекті қоректендіргіш; 7-ағыс, 8-кальцинатор; 9-суытқыш;
... жалғасы- Іс жүргізу
- Автоматтандыру, Техника
- Алғашқы әскери дайындық
- Астрономия
- Ауыл шаруашылығы
- Банк ісі
- Бизнесті бағалау
- Биология
- Бухгалтерлік іс
- Валеология
- Ветеринария
- География
- Геология, Геофизика, Геодезия
- Дін
- Ет, сүт, шарап өнімдері
- Жалпы тарих
- Жер кадастрі, Жылжымайтын мүлік
- Журналистика
- Информатика
- Кеден ісі
- Маркетинг
- Математика, Геометрия
- Медицина
- Мемлекеттік басқару
- Менеджмент
- Мұнай, Газ
- Мұрағат ісі
- Мәдениеттану
- ОБЖ (Основы безопасности жизнедеятельности)
- Педагогика
- Полиграфия
- Психология
- Салық
- Саясаттану
- Сақтандыру
- Сертификаттау, стандарттау
- Социология, Демография
- Спорт
- Статистика
- Тілтану, Филология
- Тарихи тұлғалар
- Тау-кен ісі
- Транспорт
- Туризм
- Физика
- Философия
- Халықаралық қатынастар
- Химия
- Экология, Қоршаған ортаны қорғау
- Экономика
- Экономикалық география
- Электротехника
- Қазақстан тарихы
- Қаржы
- Құрылыс
- Құқық, Криминалистика
- Әдебиет
- Өнер, музыка
- Өнеркәсіп, Өндіріс
Қазақ тілінде жазылған рефераттар, курстық жұмыстар, дипломдық жұмыстар бойынша біздің қор #1 болып табылады.

Ақпарат
Қосымша
Email: info@stud.kz