Ақтау қаласында жылу электр орталығын салудың техника-экономикалық негіздемесі


АҢДАТПА
Дипломдық жұмыста Ақтау қаласында жылу электр орталығын
салудың техника-экономикалық негіздемесі келтірілген. Соның барысында
қаланы толықтай жылу және электр энергиясымен қамтамасыз ету үшін қуаты
230МВт болатын жылу электр станциясының жылулық есептелуі жүргізілген.
Сонымен қатар жылу электр орталығының негізгі жабдықтары
таңдалып, өміртіршілік қауіпсіздігімен экономикалық бөлімдері бойынша
мәселелер қарастырылған.
АННОТАЦИЯ
В данной дипломной работе рассматривается технико-экономическое
обоснование строительство ТЭЦ в городе Актау. На основе этого
осуществляется тепловой расчет тепло-электростанции мощностью 230 МВт
для полного обеспечения города электрической и тепловой энергией.
.
ANNOTATION
In this thesis work is considered a feasibility study for the construction of
thermal power station in the city of Aktau. On the basis of this calculation is
carried out thermal thermal power capacity of 230 MW for the full supply of the
city of electric and thermal energy. Besides the basic details were chosen CHP,
and examined issues of the economic and life safety.
Мазмұны
Кіріспе
1. Негізгі бөлім
1. 1. Теориялық бөлім
1. 1. 1. ЖЭС-тердің салынуы
1. 1. 2. Құрылыс ауданының климаттық жағдайы
1. 1. 3. Бас жоспардың сипатталуы
1. 2. Есептік бөлім
1. 2. 1. ЖЭО-ның негізгі қондырғылар түрін таңдау
1. 2. 2. ЖЭО-ның бу турбиналы қондырғыларының жылулық сүлбесін
есептеу
1. 2. 3. ПТ-60-90/13 бушығырлы қондырғының қағидалық жылулық
сүлбесінің есебі
1. 2. 4. Т-110/120-130 бу шығырының жылулық сүлбесінің есебі
1. 2. 5. ЖЭО-ның негізгі жабдықтарының сипаттамалары
1. 2. 6. ЖЭО-ның бу қазандарының отын шығысының есебі
1. 2. 7. Мазут шаруашылығының сүлбесі мен жабдықтарын таңдау
1. 2. 8. Газ шаруашылығының сүлбесін және жабдықтарын таңдау
1. 2. 9. Жылу сүлбесінің қосалқы жабдықтарын таңдау
1. 2. 10. Су дайындау жүйенің кестесiн таңдау
2. Өміртіршілік қауіпсіздігі
2. 1. Шығыр цехындағы жұмыс жағдайының талдауы
2. 2. Шығыр цехындағы өрт қауіпсіздігі.
2. 3. Табиғи жарықтандыруды есептеу
2. 4. Жасанды жарықтандыруды есептеу
3. Экономикалық бөлім
3. 1. Берілген мәліметтер
3. 2. ЖЭО-ның жылдық энергия жіберуін анықтау
3. 3. Отынға жұмсалатын шығынды анықтау
3. 4. Отынды қолданудың ПӘЕ-ін есептеу
3. 5. Суға жұмсалатын шығындарды есептеу
3. 6. Еңбекақы шығындарын есептеу
3. 7. Амортизациялық аударылымдарды есептеу
3. 8. Ағымдағы жөндеу шығындарын есептеу
3. 9. Шығарындыларға төлемдерді есептеу
3. 10. Жалпы стансалық және цехтық шығындарды есептеу
3. 11. Энергия жіберудің өзіндік құнын есептеу
3. 12. ЖЭО салуды және пайдалануды экономикалық бағалау
7
8
8
8
9
10
15
15
25
39
41
44
46
48
57
59
59
61
63
70
70
71
72
72
73
74
75
75
75
75
77
Қорытынды
Пайдаланылған әдебиеттер тізімі
82
83
Кіріспе
Заманауи өндірістер мен адамзаттың тұрмыс тіршілігі үшін электр
энергиясы
мен жылулық энергияның алатын орыны өте зор.
Электр энергиясын табиғи отынның әр түрін қолданатын электр
станцияларында өндіреді. Химиялық байланысқан органикалық отынның
жылулық энергиясының өндірістік мәні үлкен. Бүкіл әлем бойынша электр
энергиясы мен жылулық энергияның 75% электр станциялары мен жылу
электр орталықтарында өндіріледі. Жылуландыру
-
отындық жылу
энергетиканың басты бағыты болып табылады. Электр энергиясын
қиюластырып өндірсе, электр станцияларында қолданылатын отынның едәуір
мөлшері үнемделеді.
Жылуландырудың тиімділігін арттыру үшін ЖЭО жаңа агрегаттарды
орнату керек. Құны арзан болатын жаңа жылу электр орталықтарын жобалап
есептеп, құрылысын жүргізу керек. Сондықтан Қазақстанда жаңадан ЖЭС-
тердің салынуы бірден-бір мәселелердің бірі. Ақтау қаласында салынатын
ЖЭС-де екі ПТ-60-90/13 және бір Т-110-130 шығырларының есептелуі
жүргізіледі.
Дипломдық жобаның мақсаты - Ақтау қаласында салынатын ЖЭО
қаланы толықтай электр және жылу энергиясымен қамтамасыз етуін
қарастыру.
Өміртіршілік қaуіпсіздігі бөлімінде Ақтaу ЖЭО-ның шығыр цехындa
жүргізілген жарықтандыруды, өрт қaуіпсіздігі мен оның aлдын aлу жолдaры
бойынша тоқталамыз.
Экономикa бөлімінде ЖЭО-ның бaстапқы мәліметтеріне сүйене отырып
жобaға қажетті техника-экономикалық есептеулерді жүргіземіз. Соның
барысындa жобa жоспарынa сәйкес тиімді экономикaлық әсерді aнықтаймыз.
Aнықтау үшін есептеудің оңтайлы әдісін қaрастыру керек. Есептеу
қорытындысы бойынша инвестицияның өтелу мерзімі белгілі болады.
1. Негізгі бөлім
1. 1.
Теориялық бөлім
1. 1. 1. ЖЭС-тердің салынуы
Қазіргі кезде Қазақстан өндірісінің дамуының негізгі бағыттары
энергетика саласының өркендеуіне міндетті талап қояды. Жылу электр
станцияларына (ЖЭС) электр тоғын шығаруы мен қатар өндіріс пен түрғын
үйлерді арзан жылу көзімен қамтамасыз ету жүктеледі.
ЖЭС-ның тұрақты жүмыс істеп тұруы үшін жабдықтары уақытымен
жөдеуден өткізіліп тұруы қажет. Пайдалану және жөңдеу жүмыстары сапалы
жүргізілуі үшін өндірісті үйымдастыруға керекті мамандар дайындау, керекті
аспаптар мен жабдықтар, үлкен ассортиментті материалдар қолдану қажет
болады.
Қазақстанда қазiргi салада көбiнесе ЖЭС-тер салыну мәселесi
көтерiледi. Қазақстан жерi табиғи отын жағынан бай: көмiр, мұнай, газ.
Сондықтан отын көздерiне жақын жерде жылу электр станциялар орнатуға
болады. Газ көздерiн, құбыр арқылы, газды керектi жерге апаруға болады. Бұл
бу-газ қондырғылы электр станция орнатуға мүмкiндiктер туғызады. Бу-газ
қондырғылар өте тиiмдi, айналадағы ортаға зиянсыз болады және қуатын
азайтып көбейтуге қолайлы. Көмiр көздерi жанында қуаты мол қондырғылы
электр станциялар орнатқан дұрыс. Электр станциясымен жылу станциясын
біріктірсе, энергиямен жабдықтаудың сенімділігі артады, қосалқы қуаттың
мөлшері төмендейді. Жеке энергожүйелердегі әртүрлі уақытта қажетті
максималды жүктемемен салыстырғанда жалпы жүктеменің шамасы азаяды.
1. 1. 2.
Құрылыс ауданының климаттық жағдайы
Ауданның климаттық жағдайы ұзақ жаздық уақытпен, аз қарлы және
суық қысымен, ауа температурасының кенет өзгеруімен, аз жауын-шашынмен
және ыстық күнімен ерекшеленеді.
Құрылыс маңындағы ауаның орташа жылдық температурасы 11, 6 °С
тең. Көп жылдық ауа температурасының амплитудасы 70°С, жаздағы
тәуліктік амплитуда 15-16 °С.
Ең ыстық ай шілде айы, максималды температура +48 оС; . Ең ыстығы
қаңтар айы -30 оС.
Қыс мезгілінде 11-17 оС температура сирек кездеседі. Жылына аязсыз
уақыт 214 күнді көрсетеді.
Жаз мезгілінде жауын-шашындар көбінесе нөсерлі болып келеді, ал
қыста жаңбыр мен қар қатты болады.
Қар қабатының қалыңдығы 20-25 см. Жылына мұз тайғақ орташа 10 күн.
Аудан маңында муссондық желдер байқалады.
Желдің жылдық орташа жылдамдығы 5, 2 м/с. Жылына 2-10%
шамасында желсіз ауа-райы болады. 12 м/с жылдамдықта ауданда құйын
байқалады. Жылына 8-10 күн бойы құйын болады.
1. 1. 3. Бас жоспардың сипатталуы
ЖЭС -тың құрылысында келесідей факторлар қарастырылуы керек:
1)
Отынменқамдау көзіне жақын болуы. ЖЭС газ және мазутпен
жұмыс істейтін болады. Сондықтан жылуқамдау көзімен ЖЭС-тың ара
қашықтығының жақын болуы манызды
емес, себебі бұл отындарды
тасымалау көмірге қарағанда шығыны неғұрлым төмен.
2)
Суменқамдау көзіне жақын болуы. Құрастырылатын ЖЭС
Каспий тенізінің жағасында орналасқан.
3)
Аймақтың қолайлы бедері. Жерлік жұмыстарды жеңілдету үшін
неғұрлым тегіс жер бедерін қарастыру керек.
4)
Топырақтың құнарлылығы. Литологиялық құрам бойынша
топырақ келесі қабаттардан тұрады. Жоғарғы қабаты . . .
5)
Жерасты суының төменгі қабаты. Жерасты суы 8-10м
тереңдіктегі аудан аймағын алып жатыр.
6)
7)
Теміржолмен ауыл-аймаққа жақын.
Жеткілікті аймақ өлшемдері. Санитарлық аймақты қарастыру
қажет, минимальды радиусы 500-1000м болатын.
ЖЭО-ның басты корпусының жанында асхана мен әкімшілік-тұрмыстық
корпус орналасқан. Олар бір-бірімен сыртқы өткел жолы арқылы қосылған.
Өнеркәсіптік аймақтың қарсы бетінде қосалқы корпус орналасқан. Оның
құрамына химиялық су тазалау, орталық жөндеу бөлімшесі мен гараж кіреді.
ЖЭО-ның кеңеюі құрылыс нысандарының минималды санымен жүзеге
асады. Станцияның бір блокка кеңеюі басты корпустың 12 метрден 3 ось
бойынша ұзаруына әкеліп соғады. Жоба бойынша ЖЭО-ын жайлыландыру
мен көгалдандыру қарастырылған.
ЖЭО аумағында асфальтталған жаяу жүргіншілерге арналған жолдар
қарастырылған. Құрылыстың бос жерлерінде ағаштар мен гүлдер отырғызылу
ойластырылған.
Бас жоспардың негізгі көрсеткіштері:
1. ЖЭО-ның жалпы ауданы, га 58
2. Негізгі бөлігінің ауданы, га 30
3. Өнеркәсіптік аймақтың қоршаудағы ауданы, га 58
4. Негізгі аумақ құрылысының ауданы, га 26
5. Негізгі аумақ құрылысының тығыздық коэффициенті, %
6. Тасталудың меншікті ауданы, га/МВт
2
40
0, 085
32090
8. Аймақішілік теміржол торабының ұзындығы, км 3, 0
9. Қоршаудың ұзындығы, м
2740
1. 2. Есептік бөлім
1. 2. 1 ЖЭО-ның негізгі қондырғылар түрін таңдау
Берілген мәліметтер:
ЖЭО орналасатын аймағы - Ақтау қаласы;
Есепті маусым температуралары:
- жылуландыру жобасына, tрн = - 30 оС;
- жылдағы ең салқын ай, tхм = - 14, 2 оС;
- жылу беру уақытының орташасы, tсрн = - 6, 5 оС;
- жазғы уақыт, tлетон = 28, 4 оС;
Тұрғын саны, А = 195 мың адам;
Өндіріс бу шығысы, Dп = 320 т/сағ;
Өндіріс бу қысымы, Рп = 1, 2 МПа;
Өндірістен қайтып келетін шық коэффициенті, К = 0, 8;
Өндірістен қайтып келетін шық температурасы, tк = 70 оС;
Ыстық сумен қамтамасыз ететін жүйе түрі - жабық;
Бір адамға жылу мен желдетуге жұмсалатын жылу мөлшері:
q1 = 1, 71 кВт/адам;
Бір адамға жұмсалатын ыстық су жылуының мөлшері:
q2 = 0, 80 кВт/адам.
1. Жылу жүктемелерінің есебі
Өндіріске берілетін бу шығысы: Dп = 180 т/сағ;
Жылуландыру мен желдету жүктемесі:
Qот+в = А·q1 = 195·1, 71 = 333, 45 МВт;
Ыстық су жүктемесі:
Qгвс = А·q2 = 195·0, 80 = 194, 2 МВт;
Жылуландырудың толық жүктемесі:
Q = Qот+в + Qгвс = 333, 45 + 194, 2 = 527, 65 МВт;
Тапсырма бойынша берілген жылу жүйесіндегі температуралық
графигінен:
- тіке магистральдағы судың ең жоғары температурасы, tпм = 150 оС;
- кері магистральдағы судың ең жоғары температурасы, tом = 70 оС;
- жылу желісіндегі судың орташа температурасы, tстс = 115 оС.
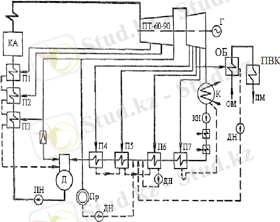
2. ЖЭО-ның жылуландыру қондырғысының жылу есебі
ЖЭО-ның жылуландыру қондырғысының сүлбесі 2. 1-ші суретте
көрсетілген.
Жылу желісінің көлемі:
Vтс = (Qотв + Qгвс) ·(А1 + А2) = (333, 45 + 194, 2) ·(8, 6 + 26) = 18256, 7 м3 ;
мұнда жылу желісінің меншікті көлемі:
- сыртқы желілер, А1 = 8, 6 м3/МВт;
- ішкі желілер, А2 = 26 м3/МВт;
Жылу желісінің су шығынының негізгі мөлшері шарт бойынша жылу
желінің көлемінен 0, 5% құрайды:
Gут = (0, 5/100) ·Vтс = (0, 5/100) · 18256, 7 = 91, 3 т/сағ;
Жылу желісінің су шығынына байланысты жылу шығыны:
Qут тс = Gут тсСр(tтс - tхв ) /3600 = 91, 3∙4, 19∙(115 - 5) /3600 = 11, 7 МВт;
Су шығынын өтейтін сумен келген жылу мөлшері:
Qподп = Gут тсСр(tподп - tхв ) /3600 = 117, 2∙4, 19∙(40 - 5) /3600 = 4, 7 МВт;
мұнда су шығынын өтейтін су температурасы, tподп = 40 оС;
салқын су температурасы, tхв = 5 оС;
Жылуландыру қондырғының жылулық қуаты:
Qту = Qот+в + Qгвс + Qут тс - Qподп =333, 45 + 194, 2+ 11, 7 - 4, 7= 534, 65 МВт;
Жылуландыру коэффициентін ескергендегі жылуландыру қондырғының
жылу қуаты (αтэц = 0, 55) :
Qосп = αтэц·Qту = 0, 55·534, 65 = 294, 05 МВт;
Су жылытқыш қазандарының қуаты:
Qпвк = Qту - Qсп = 534, 65 - 294, 05 = 240, 6 МВт.
1-ші сурет. Жылуландыру қондырғының сүлбесі.
ПМ и ОМ -тіке және кері бас жолдар; СН1 и СН2 - желі сорғылары;
ПВК - шыңдық су жылытқыш қазан; СПВ и СПН - астыңғы және үстіңгі
су жылытқыштар; ВД - желі суының вакуум газсыздандырғышы;
3. ЖЭО-ның шығыр және бу қазан қондырғыларын таңдау
Өндіріске бу және жылуландыру жүктемесін өтеуге бу шығырлы
қондырғылар таңдаймыз:
№1 ПТ-60-90/13 өндіріске бу және жылуландыру жүктемесін:
өндіріске бу Dп = 160 т/сағ;
жылуландыру жүктемесі Qт1 = 63 МВт;
№2 ПТ-60-90/13 өндіріске бу және жылуландыру жүктемесін:
өндіріске бу Dп = 160 т/сағ;
жылуландыру жүктемесі Qт2 = 63 МВт;
№3 Т-110/120-130 жылуландыру жүктемесі Qт3 = 204 МВт;
Толық жылуландыру жүктемесі Qт = 330 МВт.
Анықталған жылуландыру коэффициенті:
αтэц = Qт / Qту = 330 / 534, 65 = 0, 617;
Анықталған шыңдық (су жылытқыш қазандар) жүктемесі:
Qпвк = Qту - Qт = 534, 65 -330= 204, 65 МВт;
Шыңдық су жылытқыш қазандар түрі КВГМ-100;
КВГМ-100 (116 МВт)
2 дана
Су жылытқыш казандарының жылу қуаты;
![]()
Qпвк = 2·116 = 232 МВт;
Бу шығырларының қыздырылған бу шығысы:
№1 ПТ-60-90/13
№2 ПТ-60-90/13
№3 Т-110/120-130
Dо1 = 390 т/сағ;
Dо2 = 390 т/сағ;
Dо3 = 485 т/сағ;
D100o = nпт·Dптo = 2·390 = 780 т/сағ;
D140o = nт·Dтo = 1·485 = 485 т/сағ;
Бу қазан өнімділігі:
D100ка = (1 + α + β) ∙D100o = (1 + 0, 03 + 0, 02) ∙780 = 819 т/сағ;
D140ка = (1 + α + β) ∙D140o = (1 + 0, 03 + 0, 02) ∙485 = 510 т/сағ;
мұнда α = 0, 03 - бу өнімділігіне берілетін қор мөлшері;
β = 0, 02 - өзгілік пайдалануға бу шығынының мөлшері.
4. Жылу жүктемелерін маусым тәртібіне есептеу және негізгі
қондырғылардың таңдауын анықтау
а) маусымдық шартты температуралары:
- жылуландыру, tрн = - 30 оС;
- жылдағы ең салқын ай, tхм = - 14, 2 оС;
- жылуландыру уақытының орташа, tсрн = - 6, 5 оС;
- жаз уақытының, tлетон = 28, 4 оС;
б) Қысқы ең жоғары тәртіп (I - тәртіп) :
жылуландыру және желдету:
Qотв1 = Qотв + Qут - Qподп = 333, 45 + 11, 7 - 4, 7= 340, 45 МВт;
Ыстық сумен: Qгвс = 194, 2 МВт;
Q1 = Qотв1 + Qгвс = 340, 45 +194, 2 = 534, 65 МВт;
в) Есепті-тексеріс тәртіп (II - тәртіп) :
Q2 = Qотв2 + Qгвс = 228, 38 + 194, 2 = 422, 58 МВт;
бұның ішінде ыстық суға: Qгвс = 194, 2 МВт;
жылуландыру мен желдетуге;
Qотв2 = Qотв1(tвн - tхм ) /(tвн - tрн ) = 340, 45⋅(18 + 14, 2) /(18 + 30) = 228, 38 МВт;
г) Жылуландырудың орташа тәртібі (III - тәртіп) :
Q3 = Qотв3 + Qгвс = 173, 7 + 194, 2 = 368 МВт;
бұның ішінде ыстық суға:
жылуландыру мен желдетуге:
Qгвс = 194, 2 МВт;
Qотв3 = Qотв1(tвн - tсрн ) /(tвн - tрн ) = 340, 45⋅(18 + 6, 5) /(18 + 30) =173, 7 МВт;
д) Жазғы тәртіп (IV - тәртіп) :
Q4 = Qлетогвс = Qгвс(tгв - tлхв ) /(tгв - tхв ) = 194, 2⋅(65 - 15) /(65 - 5) = 161, 83 МВт.
Есептелген мөлшерлерді 1-ші кестеге түсіреміз:
1-ші кесте.
Есептеп табылған көрсеткіштер арқылы, таңдап алынған негізгі
қондырғылар түрі анықталады. Норма бойынша, бір бу қазан тоқтаған кезде,
жұмыста қалған қондырғылар II - тәртібінің жүктемесін толық қабылдап
беруі қажет. Есеп бойынша:
II - тәртіп жүктемесі:
Q2 = 422, 58МВт;
Жұмыста қалған бу қазандар өнімділігі: Dка = 3∙420 = 1260 т/сағ;
Шығырлардың бу алымының қуаты:
- өндіріске бу Dп = 320 т/сағ,
- жылуландыру қуаты Qотб = 173, 7 МВт.
Шыңдық су жылытқыш қазандар: Qпвк = 232 МВт.
Қорытынды: Бір қазан тоқтап қалған кезде ЖЭО-ның қалған қондырғылары
II-тәртіп жүктемесін алып кетеді, қондырғылар дұрыс таңдалған.
1. 2. 2. ЖЭО-ның бу турбиналы қондырғыларының жылулық сүлбесін
есептеу.
ЖЭО-ның түрі ПТ бу турбинасының жылулық сүлбесінің есебі
Жылулық есептің шарттары
ЖЭО сүлбесінің түрі ПТ екі блоктың жылулық сүлбесінің есебі тек бір
блокқа өткізіледі.
Турбиналар электірлік графикпен жұмыс атқарады, шықтағыштағы
жылулық құбырлар беті жұмыс атқармайды.
Шыңдық жылулық жүктеме су қыздырғыш қазандар (ПВК) арқылы
өтеледі.
Турбина кірісіндегі будың алғашқы көрсеткіштері завод мәліметтерінен
алынады.
ПТ-60-90/13 бу турбинасының жылулық сүлбесі заводтық типті
сүлбемен алынады.
1. 2. 3 ПТ-60-90/13 бушығырлы қондырғының қағидалық жылулық
сүлбесінің есебі.
1. БШҚ қағидалық жылулық сүлбесі және жалпы мәліметтері
ПТ-60-90/13 бушығырлы қондырғының қағидалық жылулық сүлбесі
2-суретте көрсетілген. Қағидалық жылулық сүлбенің есебі ПТ-60-90/13
шығыр қондырғысының төлқұжат мәліметтеріне сәйкес жүргізіледі.
Жылулық сүлбеде көрініп тұрғандай, келесі жылулық жүктемелер қамтамасыз
етіледі:
- өндірістік, бу түрінде Р = 1, 275 МПа;
- жылуландыруға Qт = 250 ГДж/сағ = 60 Гкал/сағ.
Жылулық желілерінің ыстықтық сызбағы 150 - 70 оС.
2-сурет. Түрі ПТ-60-90/13 шығыр қондырғысының қағидалық жылулық
сүлбесі.
Сүлбе бойынша қазаннын өндіріліп шыққан бу турбинаға жіберіледі, ал
турбинада жұмыс атқарып шыққан бу шықтағышқа (конденсаторға)
жіберіледі. Шықтағыштан шыққан шық сорғымен төмен қысымды су
қыздырғыштарынан өтіп газсыздандырғышқа түседі. Газсыздандырғышта
шықтан ауа (оттегі) бөлінген соң шық қорек су болып аталады.
Қорек су сорғымен жоғары қысымды су қыздырғыштардан өтіп бу
қазанға жіберіледі. Қазанның тоқталмайтын үрлеу суы екі сатылы сепараторға
жіберіледі. Бу турбинада реттелмейтін бу алымдары және реттелетін өндіріске
бу және жылуландыруға бу алымдары бар.
Жаңғыртулық қыздыру есебі бойынша келесі түрдегі қыздырғыштар:
үш ЖҚҚ, қысымы 0, 6 МПа газсыздандырғыш 3-ші алымнан қысым реттегіш
арқылы қоректенеді, шығырдың төменгі жүктемелерінде де керекті қысымды
ұстап тұруға болады. ТҚҚ тобы 4 қыздырғыштан тұрады. Шық шықтағыштан
кейін майлық қыздырғышта алдын-ала қыздырылады.
Регенеративті бу алымдарындағы қысымдар мөлшерін заводтық
мәліметтер арқылы аламыз, 2-кесте.
2-кесте
![]()
2. Бу турбинадағы негізгі кеңею құбылысты hs-диаграммасында салу
Жылулық сүлбені есептеу үшін, бастапқы мәліметтер бойынша, hs-
көрнек сызбағында шығырдағы будың кеңею құбылысын тұрғызу керек, 3-
сурет. hs-көрнек сызбағынан алынған көрсеткіштер мен мәліметтерді
қолданып, су мен будың көрсеткіштерінің кестесі құрылады, 3-кесте.
hs-көрнек сызбағында будың бастапқы көрсеткіштері Ро=9, 0 МПа және
tо=540 оС арқылы "0" нүктесін табамыз, қажыры hо = 3489 кДж/кг.
Реттегіш қақпақшаларындағы 5% қысым шығындарын ескеріп табамыз:
0' нүктесінің қажыры h'о = 3489 кДж/кг және қысымы
Р'о = 0, 95·Ро = 0, 95·9, 0 = 8, 55 МПа,
0' нүктесінен "3а" нүктесіне дейін қысымы Р3 = 1, 275 МПа адиабата
түсіреміз, қажыры h3а = 3112 кДж/кг, шығырдың ЖҚЦ келтірілген ішкі ПӘК
ηоiцвд = 0, 8 деп ескеріп, кеңеюі біткен кездегі нақты қажырды h3 және "3"
нүктесін табамыз.
h3 = hо - (hо - h3а) ·ηоiцвд = 3489 - (3489 - 2928) ·0, 8 = 3040 кДж/кг,
ОҚЦ шыққандағы будың қажыры: Р6 = 0, 117 МПа болған кездегі
қажыры:
h6 = h3 - (h3 - h6а) ·ηоiцсд = 3040 - (3040 - 2575) ·0, 8 = 2668 кДж/кг,
Шығырдың шықтағышындағы қысым Рк = 0, 004 МПа болған кездегі
жұмыс атқарған будың нақты қажыры, адиабаталық кажыр hка=2220 кДж/кг
тең болған кезде:
hк = h6 - (h6 - hка) ·ηоiцнд = 2668 - (2668 - 2220) ·0, 8 = 2310 кДж/кг,
hs-көрнек сызбағында 0 - 0' - 2 - 6 - К нүктелерін қосып құбылысты
тұрғызамыз.
Шығырдың мінездемесіндегі алымдардағы будың қысымының
мәндеріне сәйкес, құбылыстың 1, 2, 3, 4, 5, 6, 7 нүктелерін тауып, қажырларын
және басқа да мәндерді 1-кестеге енгіземіз.
3-сурет. ПТ-60-90/13 шығырындағы будың кеңею құбылысы
3. Реттелмейтін регенеративті бу алымдарының көрсеткіштерін анықтау.
Әр қыздырғыштарында судың қызуы бірдей деп санап жоғары және
төмен қысымды қыздырғыштар тобындағы судың температурасы табылады
Δhпвд = (hпв - hпн) /nпвд, кДж/кг;
Δhпнд = (hв4 - hвк) /nпнд, кДж/кг;
... жалғасы- Іс жүргізу
- Автоматтандыру, Техника
- Алғашқы әскери дайындық
- Астрономия
- Ауыл шаруашылығы
- Банк ісі
- Бизнесті бағалау
- Биология
- Бухгалтерлік іс
- Валеология
- Ветеринария
- География
- Геология, Геофизика, Геодезия
- Дін
- Ет, сүт, шарап өнімдері
- Жалпы тарих
- Жер кадастрі, Жылжымайтын мүлік
- Журналистика
- Информатика
- Кеден ісі
- Маркетинг
- Математика, Геометрия
- Медицина
- Мемлекеттік басқару
- Менеджмент
- Мұнай, Газ
- Мұрағат ісі
- Мәдениеттану
- ОБЖ (Основы безопасности жизнедеятельности)
- Педагогика
- Полиграфия
- Психология
- Салық
- Саясаттану
- Сақтандыру
- Сертификаттау, стандарттау
- Социология, Демография
- Спорт
- Статистика
- Тілтану, Филология
- Тарихи тұлғалар
- Тау-кен ісі
- Транспорт
- Туризм
- Физика
- Философия
- Халықаралық қатынастар
- Химия
- Экология, Қоршаған ортаны қорғау
- Экономика
- Экономикалық география
- Электротехника
- Қазақстан тарихы
- Қаржы
- Құрылыс
- Құқық, Криминалистика
- Әдебиет
- Өнер, музыка
- Өнеркәсіп, Өндіріс
Қазақ тілінде жазылған рефераттар, курстық жұмыстар, дипломдық жұмыстар бойынша біздің қор #1 болып табылады.

Ақпарат
Қосымша
Email: info@stud.kz