Мұнайды атмосфералық және атмосфера-вакуумды айдау қондырғысының технологиялық сызба нұсқасы


Мазмұны
Кіріспе . . . 4
1 Әдеби шолу . . . 5
1. 1 Мұнайдың шығу тегі . . . …5
1. 2 Мұнайды біріншілік айдау қондырғыларының жіктелуі. ……5
1. 3 Мұнайды біріншілік айдау процесінің өнімдері . . . ………7
1. 4 Мұнайды атмосфералық айдау қондырғылары. …. ……. . 8
1. 5 Мұнайды термиялық өңдеу процестерінің технологиясы………. …… . . . …. . 11
1. 6 Мұнайды атмосфералық және атмосфера-вакуумды айдау қондырғысының технологиялық сызба нұсқасы. . …. . . 14
1. 7 Мұнай көмірсутек шикізатын бөлудің негізгі әдістері………. . . . 16
1. 8 Мұнайды өндеудегі екінщілік процестер. …. . . . 17
1. 9 Мұнайды өндеудегі екіншілік процестер. . …. . . . 18
2 Технологиялық бөлім. . . . . 20
2. 1 Қара Арна кен орнының мұнайының физикалық - химиялық сипаттамасы . . . …20
2. 2 Қондырғының материалдық және жылулық балансы………. …. ………. …. . 22
Қорытынды. …. . . 28
Пайдаланылған әдебиеттер тізімі. …. . . 29
Кіріспе
Мұнай - құрамында газ тәрізді және қатты заттар еріген табиғи дисперсті сұйық көмірсутектер жүйесі. Мұнайда көмірсутектермен қатар, құрамында көміртек пен сутегіден басқа азот, күкірт, оттегі және басқа да элементтер бар гетероорганикалық гетероатомды қосылыстар кездеседі. Заманауи ғылымда мұнайдың шығуы туралы екі негізгі гипотезалар бар. ӘрқайсысынАлғаш рет мұнайдың органикалық шығу тегі туралы гипотезаны М. В. Ломоносов 1763ж айтқан. М. В. Ломоносовтың пікірінше, мұнай тасты көмірлерге жер асты оттарының әсер етуінен түзілді, нәтижесінде асфальттар, мұнайлар және тасты майлар пайда болды. Кейіннен осы гипотезаны растайтын көптеген тәжірибелік жұмыстар жүргізілді. 1932 жылы И. М. Губкин мұнайдың биогендік шығу тегі туралы теорияны толық баяндағандай болды. Мұнайдың түзілуі үшін бастапқы зат ретінде сапропелді қарастырды. Сапропель - бұл тікелей төмен сатылы балдырлар мен суаттар микроорганизмдерінің шіріген қалдықтарынан тұратын органикалық тұнбалар (қайырлар) . Органикалық қалдықтарға бай жер қабатына сапропелді қабат шөккен сайын ондағы қысым мен температура артады. Термокаталитикалық процестер нәтижесінде органикалық зат мұнайға айналады. Әрқайсысын жеке қарастырайық. Биогенді (органикалық) теория мәні мынада. Барлық жанғыш көміртекті қазбалар (мұнай, газ, көмір, жанғыш тақта тастар) генетикалық туыс түзілімдер болып табылады. Олардың барлығы әртүрлі геологиялық сатыларда Жерде өмір сүрген тірі организмдердің шірік қалдықтарынан пайда болды. Мұнайдың түзілу көзі суаттар түбі мен су қабатында өсетін тікелей төмен сатылы өсімдіктердің (планктон, балдырлар және т. б. ) органикалық қалдықтары болып табылады. Суаттарды қоршаған ортаның әсерінен өлген организмдер ыдырайды. Нәтижесінде мұнайда бастапқы өсімдік материалынан мұраға қалған және одан әрі оның түрлену барысында алынатын қосылыстар болады.
1 Әдеби шолу
- Мұнайдың шығу тегі
Елімізде өтіп жатқан нарықтық қатынастар тек экономиканы дамыту үшін ғана емес, бүкіл қоғамдық өмір үшін де орасан зор маңызы бар екендігін Республикамыздың тәуелсіздігінің 20 жыл ішінде атқарылған жұмыстар көз жеткізе дәлелдейді. Реформа қалыптасқан экономикалық қатынастарға елеулі өзгерістер енгізеді және сайып келгенде әрбір еңбекшінің мүддесін қамтыды. ҚР өте ірі және қолайлы отын қорлары мен су, ірі отын энергетикасымен көзі болып табылады. Органикалық отын қазбалары, соның ішінде мұнай әлі бірнеше уақытқа дейін негізгі шикізат көзі энергетикада, өндірісте және көліктерде болады. Осы ресурстарды қамтамасыз ету немесе оларды жеткізу ыңғайлы бағасымен ең негізгі факторлық стратегия дамудың және мазалайтын проблема барлық отандық және шетелдік шаруашылықта. 55 елдің ішінде мұнай шығаратын Қазақстан 24-ші орын алып келеді. Мұнайдың көлемі барлық СНГ-дағы алынған мұнайдың 17-ші бөлігін алады. Көп мөлшерде ірі кен орындары Өзен, Жетібай және Қаламқас бірнеше ұсақ кен орындары соның біреуі Эмба районы, . Қалған шығарылатын запасының 86%-ы 12 өте пайдалы кен орындарына келеді. Соның ішінде 46%-ы Тенгизде, Қарашығанақ, Қашаған, Королевскідегі кен орындары шет ел компанияларын біріктіргеннің өзінде 32 кен орын өңделеді. Мұнайдың рөлі және оның өндірісі өте зор. Мұнайдан бензин, керосин, реактивті және дизелдік отындар, сығылған газдар, кокс және шикізат алынады. Мұнайхимия синтезіне соңғы жылдары өте ірі өзгерістер болып жатыр, яғни мұнай өңдеу технологиясында. интенсификация соңында технологиялық процестердің үздіксіз өндіріс әдістері, автоматтау және механизациялау орасан зор өсті, оның техникалық деңгейі де көтерілді. Әрі қарай мұнай өңдеудің технологиялық процестері де дамыды, яғни біріккен қондырғыларды қолданумен ірі қуатты. Соңғы жылдары қуатты 8-10 рет өсірді, әлі де әрі қарай өсіру қарастырылуда. Бұл бізге аппараттардың өлшемін өсіруге, оның салмағын және жоғарғы сапалы жұмысқа төзімді, ұзақ уақыт жабдықтауға әкеледі.
1. 2 Мұнайды біріншілік айдау қондырғыларының жіктелуі
Мұнайды біріншілік айдау қондырғыларының технологиялық сұлбасын мұнайды өңдеудің нақты -отынды немесе отынды майлы нұсқасын жетілдіру үшін қолданады. Мұнайды отынды нұсқа бойынша терең емес өңдеуін АҚ (атмосфералы-құбырлы) қондырғыларында; ал терең өңдеу кезінде АВҚ (атмосфералық- вакуумды құбырлы) қондырғыларында жүргізеді. Егер АҚ қондырғылары атмосфералық блогтан тұратын болса, АВҚ қондырғылары - атмосфералық және вакуумдық блогтарынан тұрады. Мұнайды өңдеу нұсқасына байланысты отынды және май фракцияларының әр түрлі ассортиментін алады, АҚ қондырғыларында мұнайды терең емес отынды нұсқасы бойынша өңдеу кезінде моторлы отындардың компоненттерін және қалдықта -мазутты (қазандық отын) алады. Мұнайды терең отынды нұсқа бойынша өңдеу кезінде атмосфералық блогта бензинді, керосинді және дизельді фракцияларды алады, ал мазутты әрі қарай вакуумдық айдау блогында өңдейді. Бұл кезде кең дистиллятты фракциялар және гудрон түзіледі, ақырғысын крекинглейді.
1-Сурет. Мұнайды біріншілік айдау қондырғыларының сұлбалары:
отынды нұсқа бойынша терең емес өңдеу АҚ (а), отынды нұсқа бойынша терең өңдеу АВҚ (б) және отынды-майлы нұсқа бойынша (в) :
1-атмосфералық мұнара; 2-кептіру секциясы; 3-вакуумдық мұнара;
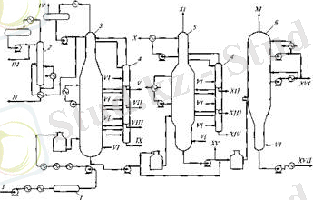
Мұнайды тұзссыздандыру және суссыздандыруымен біріктірілген екі сатылы вакуумдық айдау АВҚ қондырғысы (2- сурет) .
2-Сурет. АВҚ қондырғысының комбинирленген сұлбасы:
1- электродегидратор; 2-тұрақтандыру мұнарасы; 3-атмосфералық мұнара; 4-кептіру секциясы; 5-1-сатылы вакуумдық мұнара; 6-II сатылы вакуумдық мұнара; I-мұнай; II-жеңіл тұрақталған бензин; III-сұйытылғангаз;
IV-көмірсутекті газ; V- ауыр бензин; VI-су буы; VII-керосин; VIII- жеңіл дизельді отын; IX- ауыр дизельді отын; X- жеңіл вакуумды газойль; XI- конденсацияланбайтын газ және вакуум түзетін жүйеге жіберілетін су буы; XII -жеңіл майлы дистиллят; ХШ- орташа майлы дистиллят; XIV - ауыр майлы дистиллят; XV- гудрон (деасфальтизацияға) ; XVI - кең май фракциясы: XVII- ауырлаған гудрон (асфальт) .
1. 3 Мұнайды біріншілік айдау процесінің өнімдері
Мұнайдың құрамына, оны өңдеу нұсқасына және отынды мен майлы фракцияларға қойылатын ерекшелі талаптарға сай мұнайды біріншілік айдау қондырғыларының өнім құрамдары әр түрлі келеді.
Мұнайды бірінілік өңдеу кезінде түзілетін негізгі өнімдер:
Бензинді қ. б. - 140 (180) °С;
керосинді 140 (180) -240 °С;
дизельді 240-350 °С;
вакуум дистилляты (газойль) 350-490 °С (500 °С) ;
вакуумдық майлы фракциялар 350-400, 400-450 и 450-500 °С;
Отынды және майлды фракциялардың шығымы бірінші кезеңде мұнай құрамынан, яғни мұнайдағы мақсатты фракциялардың потенциалды мөлшерінен тәуелді. Көмірсутекті газ негізінен пропан мен бутаннан тұрады. Пропан-бутанды фракция жекеленген көмірсутектерді бөліп алу үшін газ фракциялаушы қондырғыларда шикізат ретінде және тұрмыстық отын алу үшін қолданады. Технологиялық режимге және аппаратураға байланысты пропан-бутанды фракция сұытылған немесе газ күйінде алынады. Бензин фракция б. қ. - 180 °С бензиндерді екіншілік айдау (екіншілік ректификация) қондырғыларында шикізат ретінде қолданылады. Керосинді фракция 120-240 °С тазарту және асылданыдрудан кейін реактивті отын ретніде, ал 150-300 °С фракциясы - жарықтандыру керосині немесе дизельді отын компоненті ретінде қолданады. Дизельді отын фракциясы 180-350 °С тазарту дан кейін дизельді отын ретінде қолданылады; 180-240 жеңіл (қысқы) және 240-350 ауыр (жазғы) дизельді отындардың компоненттерін алу мүмкін. Парафинді мұнайлардың 200-220 °С фракциясы - синтетикалық жуғыш заттарды алу негізін құрайтын - сұйық парафиндер өндірісінде қолданылады. Атмосфералық газойль 330-360 °С - отынды нұсқа бойынша жұмыс істейтін АВҚ қондырғыларында алынатын қарайған өнім; вакуум газойлімен бірге каталитикалық крекинг қондырғысының шикізаты ретінде қолданылады. Мазут - мұнайды біріншілік айдау қондырғысының қалдығы; жеңілденген мазут (> 330 °С) қазандық отын ретінде қолданылуы мүмкін, ауырлаған мазут (> 360 °С) - майлы фракцияларға дейін әрі қарай өңдеу процесінің шикізаты. Қазіргі кезде мазут каталитикалық крекинг пен гидрокрекинг процесінің шикізаты ретінде қолданады. Кең майлы фракция (вакуумды газойль) 350-500° немесе 350- 550 °С каталитикалық крекинг пен гидрокрекинг процесінің шикізаты ретінде қолданады. Тар майлы фракциялар 350-400, 400-450 және 450-500 °С күкіртті қосылыстардан, полициклды ароматты және нормальды парафинді көмірсутектерден тазартылғаннан кейін жағар майлар өнідірісінде қолданылады. Гудрон - мазутты вакуумдық айдау қалдығы - қалдықты майлар, кокс, битум, сонымен қатар висбрекинг қондырғыларында тұтқырлығын азайту жолымен қазандық отындарды алу мақсатында әрі қарай өңдеуге ұшыратылады.
1. 4 Мұнайды атмосфералық айдау қондырғылары
Қазіргі заманғы атомосфералық қондырғыларда және комбинирленген қондырғыларының атмосфералық секцияларында мұнайды айдау әр түрлі әдістермен жүргізіледі.
Олардың ішінде негізгілері:
бір ректификациялық мұнарада бір рет буландыру;
бір-бірінен кейін орналасқан екі мұнарада екі рет буландыру;
алдын ала буландыру мұнарасында немесе эвапораторда жеңіл фракцияларды алдын ала буландыруымен жүретін айдау.
Бір рет буландыру сұлбасы бойынша мұнайды айдау. Тұссыздандырылмаған шикі мұнайды бір рет буландыру сұлбасы бойынша айдау келесі арқылы жүргізіледі (сур 3. ) . Жылуалмастырғышта (2) ыстық ағынымен қыздырылған шикі мұнай электродегидраторға (3) өтеді. Ол жерден тұссыздандаралған мұнай насоспен жылуалмастырғыш (4) арқылы (5) пешке жіберіледі және одан кейін ректификациялық мұнараға (6) өтеді, ол жерде оны бір рет буландыру операциясы жүргізіліп, қажетті фракцияларға бөлінуі байқалады. Тұссыздандырылған мұнай жағдайында қондырғылар сұлбасында электродегидраторлар болмайды.
3-Сурет. Бір рет буландыру сұлбасы бойынша мұнайды айдау:
1-шикізатнасосы; 2, 4- жылуалмастырғыштар; 3- электродегидратор; 5-пеш; 6-ректификациялық мұнара;
Мұнайдың құрамында жоғары мөлшерде еріген газдар мен төмен қайнайтын фракциялар кездесетін жағдайда, мұнайды алдын ала буландыруссыз бір рет буландыру сұлбасы бойынша айдау қыйнға түседі, себебі насоспен пешкке дейін орналасқан аппараттарда жоғары қысым пайда болады. Сонымен бірге пеш пен ректификациялық мұнараға көп күш түседі.
Құрамында газ мөлшері көп болатын күкіртті мұнайларды өңдеу масштабттары өсуіне байланысты мұнайды айдау сұлбаларының ішінде кең таралған әдістерінің бірі - екі ректификациялық мұнарада екі рет буландыру сұлбасы 3. 4-сур. көрсетілген.
Екі рет буландыру сұлбасы бойынша мұнайды айдау. Шикі мұнай насоспен (1) алынады және жылуалмастырғыш арқылы (2) суссыздандыру үшін электродегидраторға (3) жіберіледі. Тұндырылған және қыздырылған мұнай жылуалмастырғыш (4) арқылы, бірінші ректификациялық мұнараға (5) жіберіледі, оның үстінгі қабатынан бензиннің жеңіл қ. б. - 85 °С алынады. Бірінші мұнараның қалдығы (5) - жартылай бензинсіздірілген мұнай - насоспен (6) құбырлы пеш (7) арқылы негізгі ректификациялық (8) жіберіледі, ол жерде қалған барлық қажетті фракциялар - ақшыл мұнай өнімдерінің компоненттері және қалдық мазут алынады. Пеште қыздырлған мұнайдың жартысы бірінші мұнараға қайтарылады (ыстық ағын)
4-Сурет. Екі рет буландыру сұлбасы бойынша мұнайды айдау:
1- шикізат насосы; 2, 4 - жылуалмастырғыштар; 3 - электродегидратор; 5- мұнара; 6-насос; 7-пеш;
8 - негізгі ректификаицялық мұнара;
Бұл сұлба бойынша жеңіл қайнайтын бензин компонентері мен газдарға бай мұнайлары өңделеді. Сонымен бірге газдар бірінші мұнараның үстіңгі қабатынан бензиннің жеңіл буларымен ілесіп кетеді. Мұнай құрамынан бензинді компоненттердің жарты бөлігін алдын ала бөліп алғандықтан пеш змеевигінде қысымның жоғарлауына жол бермейді. Бір рет буландыру сұлбасымен салыстырғанда, бұл сұлба бойынша жеңіл қайнатын және ауыр фракцияларды жеке бөліп алуына байланысты пешті қыздыру үшін жоғарылау температура қажет. Алдын ала суссызданырылған және тұссыздандырылған мұнай (1) насоспен алынады және (2) жылуалмастырғышта ыстық ағындар көмегімен қыздырылғаннан кейін (3) бірінші ректификациялық мұнараға жіберіледі (табақша саны 28) . Газдар мен бензиннің жеңіл булары мұнараның үстінгі қабатынан шығарылып, (4) конденсатор-салқындатқышққа жіберіледі. Жартылай бензинсіздірілген мұнай (3) мұнараның астыңғы қабатынан (5) насоспен (6) пешке жіберіледі, ол жерде 350°С дейін қыздырылған бетте (7) негізгі (7) ректификациялық мұнараға (табақша саны 40) жіберіледі. Жартылай бензинсіздірілген қыздырылған мұнайдың жарты мөлшері (6) пештен ыстық ағыны ретінде бірінші ректификаицялық мұнараға (3) жылудың қосымша мөлшерін алу үшін қолданылады.
5-Сурет. Өндірістік АВҚ қондырғысының мұнайды екі рет буландыру сұлбасы:
1- шикізат насосы; 2-шикізат қыздыру үшін арналған жылуалмастырғыш; 3-бірінші ректификаицялық мұнара; 4-конденсатор-салқындатқыш; 5-жартылай бензинсіздірілген мұнай насосы; 5-пеш; 7-негзгі ректификациялық мұнара; 8- кептіру мұнаралары; 9-жылуалмастырғыштар; 10- салқындатықштар
Мұнара (7) үш секциялы кептіру мұанарсымен (8) жабдықталған. Мұнараларда қысым мәні әр түрлі келеді. К-1-де бу фазасында қ. б. - 62 °С немесе қ. б. - 85 °С, жеңіл (басты) бензин фракциясы, ал К-2 - 62°С немесе 85°С жоғары температурада қайнайтын ауыр бензин фракциясы алынады, сондықтан К-1 қысым (0, 15-0, 20 МПа) К-2-ден жоғары (0, 4-0, 5 МПа) келеді. Бұл жағдай конденсациядан кейін фракцияларды 30-35°С сұйық күйде сақтап қалу қажеттілігімен анықталады. Бірақ жеңілдеу фракцияларының конденсациясы қыйындайды. Оларды толық конденсациялау үшін ауамен суытқаннан кейін қосымша сумен суыту қажет. Бұл кезде жеңіл бензин фракцияларын толық конденсациялауға қол жеткізуге болады. Бұл физикалық зандылықтар бензинді тұрақтандыру мұнараларында және газды фракциялауыш қондырғыларда сақталады. Мұнайды біріншілік өңдеу дегеніміз, мұнайды табиғи құрамын өзгертпей фракцияларға дистилляциямен бөлуді айтады. Біріншілік өңдеу мұнайдың құрамындағы қосылыстардың құрылысымен химиялық табиғатына әсер етпейтін физикалық процестер болып табылады. Біріншілік процестердің ішінде маңыздысы мұнайды тура айдау. Айдау, мұнайды фракцияларға бөлудің ең алғашқы әдісінің бірі. Айдау - қоспаларды қыздырып бөлу процесі мен әдісі; ол сұйықтық құрамының одан түзілетін бу құрамынан айырмашылығына негізделген сұйық; сұйықтықты ауа қатыстырмай қыздырып, буға айналдырып, буды салқындатып қайтадан сұйылту; қоспадағы сұйықтықтарды бір-бірінен бөлу үшін қолданылады.
Атмосфералық айдау-атмосфералық қысымда айдау;
Бөлектейайдау-дистиллятты бөлеотырып, жайайдау;
Бөлшектепайдау-дистиллятты бөліпжайайдау;
Вакуумдықайдау-төмен қысымда айдау;
Жайайдау-;
Мұнайды жай айдау- оны бір немесе көпдәрежеде буландыра отырып, бу фазалы конденсация түзілуімен жүретін процесс. Мұнайды біріншілік өңдеу қондырғылары трубалық деп аталады. Егер қондырғы ашық түсті дистиляттарды алуға негізделген болса(бензин, керосин, дизель т. б), оны атмосферлі трубалық қондырғы(АТ) д. а. егер қондырғы тек мазутты вакуумде айдауға негізделсе, оны вакуумды трубалық(ВТ) қондырғысы д. а. жалпы жағдайда қоедырғы толық, терең айдауға негізделген болса, оны атмосферлі вакуумды трубалы (АВТ) қонд. д. а. бұл қондырғыны мұнайды терең тұзсыздандыру блогымен комбинирленгендегі қондырғыны ЭЛОУ АВТ деп атайды. Мұнайды біріншілік өңдеу, жылулық процесс, сондықтан ол энергоресурстардың жұмсалуымен байланысты болады (отын, су, суытатын ауа, электр энергия, су буы) . Энергия жұмсалу АВТ үшін(6млн т /жыл қуатты) . Қазіргі АВТ қонд. қуаттылығы 0. 5 тен 10 млн т/ж болады. Мұнайдың азаюына байл. қуаттылығы төмендеу қонд. АВТ қайта іске қосылмақ. Егер барлық энергия тасымалдағыштарды отынның эквивалентіне алмастырсақ, бір тонна мұнайды біріншілік өңдеу үшін 50-60 кг отын, мұнайдың жану жылуына жақын жану жылуы бар, отын жұмсалады.
Қазіргі кезде МӨЗ да АВТ қондырғысы техникалық тізбектің негізі б. т. Ол зауыттың қуаттылығын анықтайды. АВТ дан бөлінетін мұнай дистилляттарының жалпы саны жетіден он аралығы. Біріншілік айдау қондырғылары шығынды, температураны, қысымды және аппараттар мен құбырлар желісіндегі өнімдер деңгейін өлшеуге және автоматты реттеуге арналған жабдықтармен көп мөлшерде жабдықталған. Біріншілік айдау қондырғ. қалыпты пайд. көп жағдайларда пештер жұмысына байланысты болады. Құбырлы пештің негізгі реттелетін параметрі пештен шыға берістегі қыздырылатын өнім температурасы. Бұл температураны тұрақты ұстап тұру қажет. МӨЗ да құбырлы пештердің температуралық режиміне байл. реттеу схемалары қолданылады.
1. 5 Мұнайды
Мұнайды қндеуде тек физикалық процестерді қолдану жеткіліксіз, себебі мұнайдың химиялық потенциалын толық пайдалана алмаймыз. Ал химиялық процестер қажетті мкіндік береді. Мұнайды өндеудегі химиялық процестер үшке жіктеледі: термиялық, термокаталитикалық, гидрлеу. Мұнайды өндеудегі өнеркәсіптерде термиялық ыдырау процестері ретінде термиялық крекинг, пиролиз және кокстеу жүргізіледі. Бұл процестер мұнайды біріншілік айдаудан алынған отын фракциясын сапасы төмен болғандықтан өнеркәсіпке енгізілген. Термиялық крекинг сапасалы отындар алу мақсатында мұнай көмірсутектерін жоғары температурада өңдеу. Оның түрлері:
1. Висбкрекинг(Шымкент, Павлодар)
2. Сұйық фазадағы крекинг
3. Бу фазадағы крекинг
... жалғасы- Іс жүргізу
- Автоматтандыру, Техника
- Алғашқы әскери дайындық
- Астрономия
- Ауыл шаруашылығы
- Банк ісі
- Бизнесті бағалау
- Биология
- Бухгалтерлік іс
- Валеология
- Ветеринария
- География
- Геология, Геофизика, Геодезия
- Дін
- Ет, сүт, шарап өнімдері
- Жалпы тарих
- Жер кадастрі, Жылжымайтын мүлік
- Журналистика
- Информатика
- Кеден ісі
- Маркетинг
- Математика, Геометрия
- Медицина
- Мемлекеттік басқару
- Менеджмент
- Мұнай, Газ
- Мұрағат ісі
- Мәдениеттану
- ОБЖ (Основы безопасности жизнедеятельности)
- Педагогика
- Полиграфия
- Психология
- Салық
- Саясаттану
- Сақтандыру
- Сертификаттау, стандарттау
- Социология, Демография
- Спорт
- Статистика
- Тілтану, Филология
- Тарихи тұлғалар
- Тау-кен ісі
- Транспорт
- Туризм
- Физика
- Философия
- Халықаралық қатынастар
- Химия
- Экология, Қоршаған ортаны қорғау
- Экономика
- Экономикалық география
- Электротехника
- Қазақстан тарихы
- Қаржы
- Құрылыс
- Құқық, Криминалистика
- Әдебиет
- Өнер, музыка
- Өнеркәсіп, Өндіріс
Қазақ тілінде жазылған рефераттар, курстық жұмыстар, дипломдық жұмыстар бойынша біздің қор #1 болып табылады.

Ақпарат
Қосымша
Email: info@stud.kz