Разработка автоматизированной системы управления технологическим процессом вулканизации автомобильных покрышек

Аннотация
Курсовой проект выполнен на тему: «Автоматизации технологического процесса вулканизации автомобильных покрышек».
Произведена автоматизация процесса с подбором современных средств автоматизации и компьютерной управляющей техники. В пояснительной записке приведены результаты выбора и обоснования функциональной структуры, разработки информационного и технического обеспечения системы автоматизации.
Разработанная система управления предназначена для выполнения функций автоматического регулирования, преобразования сигналов и сигнализации параметров.
Технические решения по построению системы управления приняты на базе использования современных технических и программных средств. В частности центральная часть АСУТП построена с использованием приборов и систем ведущей фирмы «Метран» и «Сименс».
Проект выполнен на кафедре «Автоматизация Телекомуникаций и Управление» ЮКГУ имени М. Ауезова.
СОДЕРЖАНИЕ
Стр.
Аннотация1
Нормативные ссылки4
Определения, обозначения и сокращения4
Введение5
1 Анализ процесса как объекта управления6
1. 1 Краткая характеристика объекта управления6
1. 2 Физико-химические основы функционирования объекта управления6
1. 3 Принцип действия и конструктивное оформление объекта управления6
1. 3. 1 Описание процесса ……. 6
1. 3. 2 Описание процесса ……. 6
1. 4 Описание и критика существующей системы автоматизации6
1. 5 Выводы6
2 Системно-технический синтез системы управления7
2. 1 Цель создания, критерии управления, требования к системе управления7
2. 2 Обоснование выбора управляющих функций системы управления7
2. 2. 2 Автоматизация поддержания технологических параметров. 7
2. 2. 2. 1 Регулирование расхода. 7
2. 2. 2. 2 Регулирование уровня. 7
2. 2. 2. 3 Регулирование давления. 7
2. 2. 2. 4 Регулирование температуры. 7
2. 2. 2. 5 Регулирование физико-химических параметров. 7
2. 2. 3 Автоматизация аппарата ………. 7
2. 2. 3 Автоматизация аппарата ………. 7
2. 3 Автоматизация циклических и периодических процессов7
2. 4 Обоснование выбора информационных функций системы управления7
2. 5 Выводы7
3 Разработка структуры управления и контроля8
4 Разработка информационного обеспечения АСУТП9
4. 1 Описание разработанной системы классификации и кодирования9
4. 1. 1 Кодировка технологического оборудования9
4. 1. 2 Кодировка источников текущей информации об объекте9
4. 1. 3 Кодировка задач АСУТП. 9
4. 2 Разработка паспорта измеряемых параметров9
4. 3 Разработка форм видеограмм и выходных документов АСУТП9
4. 4 Алгоритмическое и программное обеспечение системы автоматизации9
4. 5 Выводы9
5 Аппаратурно-технический синтез системы управления10
5. 1 Реализация управляющих функций системы управления10
5. 1. 1 Нижний уровень управления10
5. 1. 2 Верхний уровень управления10
5. 1. 3 Выбор и обоснование средств воздействия на процесс10
5. 2 Реализация информационных функций системы автоматизации10
5. 2. 3 Выбор и обоснование источников получения информации об объекте автоматизации10
5. 2. 4 Выбор и обоснование средств отображения информации об объекте автоматизации10
5. 3 Реализация функций защиты и блокировки10
5. 4 Выводы10
6 Список использованных источников11
ПРИЛОЖЕНИЯ12
Нормативные ссылки
В настоящем проекте использованы ссылки на следующие документы.
Таблица 0. 1. Использованные нормативные ссылки
Обозначение
ВСН 205-84
Инструкция по проектированию электроустановок систем автоматизации технологических процессов
ГОСТ 2. 708-81
Правила выполнения электрических схем цифровой и
вычислительной техники
ГОСТ 2. 755-87
Обозначения условные графические в схемах. Устройства коммутационные и контактные соединения
ГОСТ 2. 754-72
Обозначения условные графические электрического оборудования и проводок на планах
ГОСТ 2. 601-95
Эксплуатационная документация (ЕСКД)
ФС ЮКГУ 4. 6-002-2004 СМК
Правила оформления учебной документации. Общие требования к графическим документам
СНиП 3. 05. 07-85
Системы автоматизации
ПТЭ
Правила технической эксплуатации электроустановок потребителей
ПТБ
Правила техники безопасности при эксплуатации электроустановок потребителей
ВСН-329-78
Инструкция по технике безопасности при монтаже и наладке приборов контроля и средств автоматизации
Определения, обозначения и сокращения
В проекте использованы следующие обозначения и сокращения.
Таблица 0. 2. Использованные в проекте нестандартные обозначения и сокращения.
Обозначение
Наименование
АСР
Автоматическая система регулирования
АСУТП
Автоматизированная система управления технологическим процессом
АТК
Автоматизированный технологический комплекс
ИМ
Исполнительный механизм
САУ
Система автоматического управления
СУ
Система управления
ТОУ
Технологический объект управления
ТП
Технологический процесс
ТСА
Технические средства автоматизации
УСО
Устройство связи с объектом
ЧМИ
человеко-машинный интерфейс, интерфейс человек - машина (англ. HMI)
ПЛК
Программируемый логический контролер (англ. PLC)
Введение
Целью курсового проекта является автоматизация технологического процесса вулканизации.
Продукция цеха автомобильные покрышки выпущенные путем вулканизации резины.
Целью проекта являлась автоматизация технологического процесса вулканизации.
Разработанная система управления предназначена для выполнения функций автоматического регулирования, преобразования сигналов и сигнализации параметров: пар, перегретая вода, вода низкого давления, промышленная вода и т. д.
Технические решения по построению системы управления приняты на базе использования современных технических и программных средств. В частности центральная часть АСУТП построена с использованием приборов и систем ведущей фирмы «Метран» «Сименс».
Содержание курсового проекта соответствует требованиям задания и методических указаний.
1 Анализ процесса как объекта управления
1. 1 Краткая характеристика объекта управления
АВТОКЛАВ-ПРЕСС
Автоклав-прессы применяются для вулканизации покрышек, камер, обрезиненных катков и некоторых других резино-технических изделий. В конструкции автоклав-пресса содержатся элементы, присущие вулканизационным котлам (паровая камера с крышкой и днищем) и гидравлическим прессам (гидроцилиндр, плунжер, траверсы и колонны) . Наибольшее распространение получили автоклав-прессы со съемной крышкой и неподвижной паровой камерой (рис. 8. 13) .
Вулканизационная часть автоклав-пресса состоит из корпуса 7 (цилиндрическая паровая камера), соединенного с верхней кольцевой траверсой 11 и литым днищем 4. Корпус сваривается из листовой стали толщиной 8-12 мм. Паровая камера закрывается крышкой 12, которая крепится к кольцевой траверсе байонетным кольцом 14. В отличии от вулканизационных котлов, описанных ранее, здесь поворачивается не крышка, а кольцо 14. Поворот его производится или вручную с помощью зубчатой передачи 19, или с помощью гидроцилиндра 20.
Внутрь автоклава подаются пар и охлаждающая вода, для чего в верхней части корпуса имеется соответствующие штуцеры. Уплотнение крышки осуществляется с помощью резиновой манжеты 21.
Прессовая часть автоклав-пресса состоит из гидравлического цилиндра 2, смонтированного на кольцевом основании 3, плунжера 1, проходящего внутрь паровой камеры, и колонн 5, соединяющих верхнюю и нижнюю траверсы. Плунжер уплотняется в цилиндре с помощью гидравлического сальникового устройства 18 и в паровой камере посредством парового сальника 17.
В гидравлический цилиндр с помощью трубопровода 8 и коробки 10 в период перезарядки подается вода давлением 2-2. 5 МПа, а в момент подпрессовки и в течении всего цикла вулканизации - вода давлением 12-12. 5 МПа.
Вулканицизационные формы с изделиями устанавливаются в виде стопки на стол 6, смонтированный на плужере. На стопку укладываются два уравнительных диска 16 (так называемый эквалайзер), автоклав закрывается крышкой, в цилиндр подается вода высокого давления, и автоклав готов к началу вулканизационного процесса.
1. 2 Физико-химические основы функционирования объекта управления
В результате подачи перегретой воды в варочную камеру в форме создается распорное усилие, определяемое величиной покрышки (а следовательно, и камеры) и давлением перегретой воды. Прессовое рабочее усилие автоклава должно быть таким, чтобы обеспечить надежное замыкание всей стопки прессформы. Прессовое рабочее усилие Р раб (в Н) определяется по следующему уравнению:Р раб =Р к +iG ф +G i +G 2 +T
где Р к - распорное усилие, создаваемое перегретой водой в варочной камере, Н; i - число вулканизационных форм в стопке; Gф - сила веса одной формы с покрышкой, варочной камерой и водой, Н; Gi - вес подвижного стола и уравнительного диска, Н; G 2 - вес плунжера, Н; Т - сопротивление в уплотнительных устройствах, Н.
Распорное усилие Р к (в Н) в варочной камере определяется по уравнению:
P k =
Equation. 3
где р - давление перегретой воды, Па; D H и D BH - наружный и внутренний диаметры полости варочной камеры, м.
1. 3 Принцип действия и конструктивное оформление объекта управления
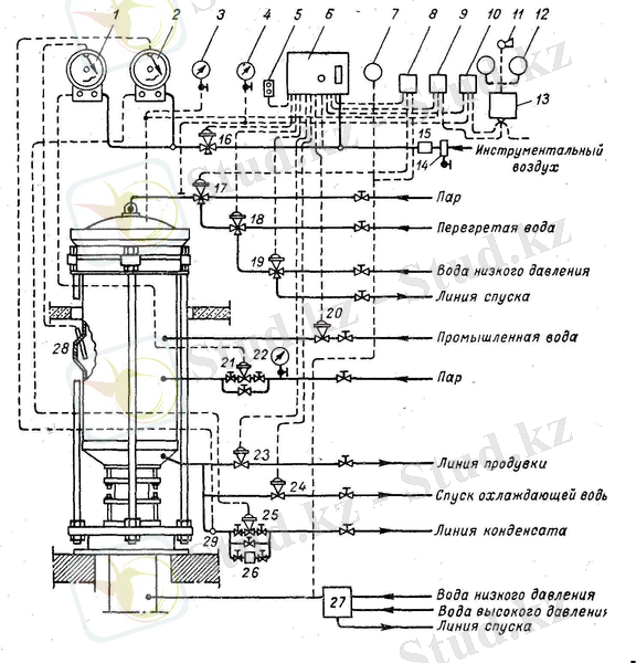
На рис. 8. 15 показана принципиальная схема установки контрольно-измерительных и регулирующих приборов на автоклав-прессе, предназначенном для вулканизации автомобильных покрышек. Регулятор цикличности процесса 6 типа КЭП-12У обеспечивает открытие и закрытие мембранных исполнительных механизмов, установленных на коммуникациях, в последовательности, соответствующей принятому режиму вулканизации.
После загрузки форм в автоклав и их подпрессовки начинается цикл вулканизации. Оператор нажимает кнопку щитка 5 и включает регулятор цикличности 6 в работу. Регулятор цикличности открывает мембранный клапан 16, который подает инструментальный воздух в регистрирующие манометрические регуляторы температуры ) и 2 со шкалой от 0 до 200 °С. Регулятор температуры 1 регулирует нагрев автоклав-пресса по подаче в паровую камеру острого пара, а регулятор температуры 2 - по температуре конденсата, выпускаемого из автоклава. Замерная гильза 28 капиллярной системы регулятора 1 установлена в корпусе автоклава, а замерная гильза 29 регулятора 2 - на линии спуска конденсата. Мембранные клапаны (на линии ввода пара 21 и на линии спуска конденсата 25) соединены латунными трубками с соответствующими регуляторами.
Одновременно с подачей сжатого воздуха на мембранный клапан 16 подается воздух и к мембранному клапану 17. Последний открывается и обеспечивает подачу греющего пара в варочные камеры. После определенной выдержки, необходимой для прогрева всех варочных камер, клапан 17 перекрывает доступ пара в варочные камеры и обеспечивает сообщение их с мембранным клапаном 18. Мембранный клапан 18 срабатывает от регулятора цикличности и открывает доступ перегретой воды в полости варочных камер. Одновременно с этим включаются в работу мембранные клапаны 21 и 25, регулирующие температуру в автоклаве. Идет процесс вулканизации.
По истечении времени вулканизации регулятор цикличности 6 прекращает, подачу сжатого воздуха к мембранному клапану 16, доступ воздуха к регуляторам температуры 1 и 2 прекращается, они выключаются из работы; мембранные клапаны 21 и 25 под действием своих пружин занимают исходное положение (нормально закрытое) и перекрывают линию подачи пара в автоклав и линию спуска конденсата из него. На клапан 18 прекращается подача инструментального воздуха, он срабатывает, перекрывает доступ перегретой воды из линии и сообщает полость варочных камер (через клапан 19) с линией спуска. Одновременно с работой клапана 18, обеспечивающего выход перегретой воды из варочных камер, подается инструментальный воздух на клапан 23; последний срабатывает и выпускает пар из паровой камеры автоклава в линию продувки. После выпуска пара клапан 23 закрывается. Регулятор цикличности 6 открывает клапан 20 на линии промышленной воды. Вода поступает в автоклав и охлаждает формы с покрышками. Одновременно с этим через мембранный клапан 19 в варочные камеры подается вода низкого давления для их охлаждения. Спуск охлаждающей воды из автоклава обеспечивает мембранный клапан 24. I
По окончании указанных операций и при отсутствии давления в автоклаве производится его перезарядка.
Реле давления 9 предохраняет от подачи перегретой воды в варочные камеры при отсутствии в гидравлическом цилиндре автоклав-пресса высокого давления.
Все приборы смонтированы на специальном пульте вблизи автоклава. Здесь же смонтированы манометры 3, 4, 7, показывающие давление в автоклаве, варочных камерах и гидроцилиндре.
Как и вулканизационные котлы, автоклав-прессы снабжаются противоаварийными устройствами - блокировками, не позволяющими открывать крышку автоклава при наличии давления в паровой камере и предотвращающими подачу пара в котел, если он неплотно закрыт крышкой.
После извлечения вулканизованной покрышки из прессформы на участке перезарядки с помощью специального устройства (так называемого пистолета) в варочную камеру подается сжатый воздух, под действием которого остатки воды удаляются из варочной камеры наружу. В дальнейшем варочная камера вынимается из
покрышки при помощи специальных станков.
2 Системно-технический синтез системы управления
2. 1 Цель создания, критерии управления, требования к системе управления
АСУТП предназначены для выработки и реализации управляющих воздействий на ТОУ в соответствии с принятым критерием управления. Критерий управления указывает, какова конкретная цель функционирования ТОУ. Существует множество критериев управления, таких как: прибыль (либо себестоимость), производительность устаноновки, или выход целевого продукта, или же один из показателей качества целевого продукта. Комплекс технических средств включает в себя: чувствительные элементы, преобразователи, регуляторы, исполнительные механизмы, средства вычислительной техники. Кроме того в управлении участвует оперативный персонал.
Мы создаем систему управления для упрощения слежения за параметрами и облегчения управления ТОУ.
Решение задачи управления можно разделить на следующие этапы.
2. 2 Обоснование выбора управляющих функций системы управления
В данном проекте разработана система автоматизированного управления на базе КТС фирмы «Honeywell» США, которые разработаны в соответствии с мировыми стандартами. Применение интеллектуальных датчиков, регистрирующих приборов, исполнительных механизмов фирмы «Honeywell» США позволяет достигать точности управления, надежности, простоты в обращении и обслуживании, что в свою очередь приводит к сокращению расходов на ремонт, снижение стоимости продукции, улучшение выхода готовой продукции, увеличение производительности всего процесса.
2. 2. 1 Автоматизация циклических и периодических процессов
Для поддержания технологических параметров в процессе висбрекинга установлены следующие датчики: датчик температуры поз. 2 с регулирующим клапаном поз. 3, датчик расхода поз. 60 с регулирующим клапаном поз. 61, датчик расхода поз. 58 с регулирующим клапаном поз. 59. Они предназначены для контроля и регулирования процесса там, где они установлены. При аварии некоторого участка, регулирующие клапаны перекрываются, тем самым обеспечивая безопасность процесса.
2. 2. 2 Автоматизация поддержания технологических параметров.
2. 2. 2. 1 Регулирование расхода.
Регулирующие клапаны 66, 68, 70, 72 регулируются датчиками расхода жидкости 65, 67, 69, 71, установленные на входе печей П-1/1 иП-1/2, которые при превышении или уменьшении заданного параметра закрывают или открывают регулирующий клапан.
Также регулируются расход бензина на входе в колонну К-1, расход воды на входе холодильника Х-9А.
2. 2. 2. 2 Регулирование уровня.
Регулирующие клапаны 81 и 84 позволяют следить за уровнем в теплообменнике Т-13 и емкости Е-20/1. Уровень измеряется и регулируется при помощи датчиков уровня, а также регулятора и клапана, который при превышении заданного уровня увеличивает выход (спуск) поступающей жидкости.
2. 2. 2. 3 Регулирование давления.
В данном процессе регулируется давление только пара, на позициях 33 и 40, которые зависят от показаний датчиков давления 32 и 39.
Измерительный сигнал о текущем значении давления формируется на интеллектуальном расходомере STD 3000. Сконструированный с использованием микропроцессорной технологии датчик давления STD 3000 измеряет давление с исключительной точностью, стабильностью и надежностью.
2. 2. 2. 4 Регулирование температуры.
Регулирующие клапаны установлены на позициях 3, 14, 16 и 18, которыми управляют, соответственно, датчик температуры 13, установленный на выходе теплообменника Т-13, датчик температуры 15, установленный в колонне К-1, а также датчик температуры 17, который установлен между колоннами К-1 и К-2.
2. 3 Обоснование выбора информационных функций системы управления
3 Разработка структуры управления и контроля
Заложенная в курсовой проект система управления рассматривается как единое целое, содержащее несколько основных составляющих частей или уровней с физической и логической точки зрения. Укрупненная структурная схема системы управления показана на рисунке 3. 1.
Рис. 3. 1. Структурная схема разработанной системы управления
Технические средства и функциональные группы устройств КТС и их условные обозначения на рис. 3. 1
Таблица 3. 2
Управляющие вычислительные комплексы
Видеотерминал ( дисплей, монитор )
Устройство печати (принтер)
Аппаратура диспетчерской оперативной связи
Аппаратура производственной громкоговорящей связи
На структурной схеме процесса отображены, в общем виде, основные решения проекта по организационной и технической структурам автоматизированной системы управления технологическими процессами с соблюдением иерархии системы и взаимосвязей между пунктами контроля и управления оперативным персоналом и технологическим объектом управления.
Из структурной схемы следует, что система управления процесса нейтрализации двухуровневая, т. е. ведется централизованное управление всем процессом с диспетчерского и оперативного пунктов рис. 3. 1. .
Перечень условных буквенных обозначений КТС представлен в таблице 3. 2. Элементы структурной схемы изображаются в виде прямоугольников.
С операторского пункта осуществляется связь с АСУ, необходимая для выдачи оперативной информации в АСУП и получение от нее производственных ограничений и заданий.
Внутри прямоугольников, изображающих участки и подразделения процесса, раскрывается их производственная структура. При этом выделены цеха, участки, технологические линии, группы агрегатов для выполнения законченного этапа данной секции. При разработке структурной схемы управления и контроля особое внимание обращено на организационную структуру. Это создает предпосылки к качественно новому содержанию организационной структуры производства.
4 Разработка информационного обеспечения АСУТП
4. 1 Описание разработанной системы классификации и кодирования
4. 1. 1 Кодировка технологического оборудования
Функциональная схема процесса вулканизации включает в себя множество различных видов оборудования. Для упрощения описания происходящего процесса используется кодировка, которая является общепризнанной для облегчения считывания информации. Ниже приводится список основного технологического оборудования.
А - автоклав-пресс;
Г - Гидрокоробка;
4. 1. 2 Кодировка источников текущей информации об объекте
Для представления текущей информации об объекте в данном процессе я пренебрегаю кодировкой, так как не представляет особой сложности понять слова бензин, вода, в бассейн и т. д., которые используются в данной функциональной схеме.
4. 1. 3 Кодировка задач АСУТП.
Основной задачей АСУТП является автоматизация процесса. Мой процесс довольно большой и его функциональная схема также больших размеров. Для данного процесса необходимо проставить такое количество датчиков, которое бы обеспечивало контроль и регулирование над всем процессом. Так как датчиков будет много, а расписывать их на схеме крайне неудобно и неэкономно, следовательно необходимо ввести специальную кодировку параметров и датчиков. По стадартам она имеет следующий вид:
ТЕ - датчик температуры;
FE - датчик расхода;
PE - датчик давления;
LE - датчик уровня (уровнемер) ;
QE - датчик концентрации.
4. 2 Разработка паспорта измеряемых параметров
Основным агрегатом установки синтеза аммиака служит колон
на синтеза. Колонны синтеза изготавливают из специальных легированных сталей. При высоких температурах и давлении аммиак и
особенно водород взаимодействуют со сталью, ухудшая ее механические свойства;
Для снижения температуры стенок холодная азотоводородная смесь, поступающая в колонну синтеза, проходит вдоль внутренней поверхности цилиндрического корпуса колонны. Применяют полочные и трубчатые колонны.
Рис. 3. Колонна синтеза аммиака под средним давлением:
1-корпус колонны; 2-крышка; 3-катализаторная коробка; 4-теплоизоляция; 5-колосниковая решетка; 6-теплообменник; 7-центральная труба; 8-теплообменные трубы
Основной газ, поступающий в колонну синтеза сверху, проходит вдоль стенок внутреннего стакана в межтрубном пространстве теплообменника и, нагреваясь за счет теплоты процесса катализа, по центральной трубе поднимается в надкатализаторное пространство. Затем азотоводородная смесь распределяется по теплообменным трубкам, опускается по центральной теплообменной трубке вниз и, поднимаясь вверх по кольцевому пространству между внутренней и внешней трубками, нагревается до температуры реакции, охлаждая контактную массу. Далее газ фильтруется через катализатор, на котором происходит синтез. Аммиачно-азотоводородная смесь при 500°С поступает в трубное пространство теплообменника и нагревает свежую порцию азотоводородной смеси. Для регулирования температурного режима в зоне катализа предусматривается подача части (холодного) газа снизу через центральную трубку, минуя теплообменные устройства.
... продолжение- Информатика
- Банковское дело
- Оценка бизнеса
- Бухгалтерское дело
- Валеология
- География
- Геология, Геофизика, Геодезия
- Религия
- Общая история
- Журналистика
- Таможенное дело
- История Казахстана
- Финансы
- Законодательство и Право, Криминалистика
- Маркетинг
- Культурология
- Медицина
- Менеджмент
- Нефть, Газ
- Искуство, музыка
- Педагогика
- Психология
- Страхование
- Налоги
- Политология
- Сертификация, стандартизация
- Социология, Демография
- Статистика
- Туризм
- Физика
- Философия
- Химия
- Делопроизводсто
- Экология, Охрана природы, Природопользование
- Экономика
- Литература
- Биология
- Мясо, молочно, вино-водочные продукты
- Земельный кадастр, Недвижимость
- Математика, Геометрия
- Государственное управление
- Архивное дело
- Полиграфия
- Горное дело
- Языковедение, Филология
- Исторические личности
- Автоматизация, Техника
- Экономическая география
- Международные отношения
- ОБЖ (Основы безопасности жизнедеятельности), Защита труда
Equation. 3
